Curiosii for ever!
: Car repair manuals for everyone.
Home
>>
Yugo
>>
1992
>>
Yugo L4-1300cc 1.3L
>>
Repair and Diagnosis
>>
Powertrain Management
>>
Diagrams
Powertrain Management: Diagrams
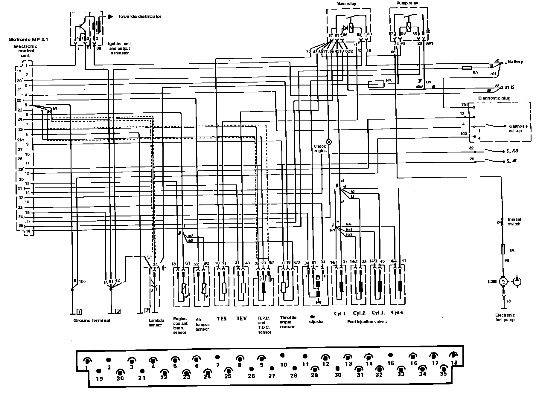
Fig. 1 Bosch Motronic Electronic Engine Control System Terminal Identification: