Curiosii for ever!: Car repair manuals for everyone.

Function







Function

Reverse warning system (does not apply to XC90 2003-, S80 2004-, V70/XC70 2005- and S60 2005-)




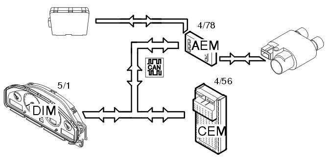
The reverse warning system shall warn the driver if the car approaches an object when reversing. The driver is warned by an audible signal in the speakers for the audio control module (AUM) (16/1). The audible signal sounds at more frequent intervals as the object gets closer. A signal is sent from the reverse warning system's control module to the accessory electronic module (AEM) (4/78) which indicates if buzzer signal shall be turned on or off.
The accessory electronic module (AEM) (4/78) then sends a signal to the audio control module (AUM) (16/1) via the CAN-net.
If a trailer or caravan is connected the reverse warning system must be deactivated by switching on the indicator lamps.
The accessory electronic module (AEM) then receives a signal from the central electronic module (CEM) (4/56) that reverse gear has been selected.

Starting the parking heater via the timer




The left control lever controls the start timer for the parking heater. No other timer is required when setting the timer control. The control lever is directly connected to the steering wheel module (SWM) (3/130) which sends a signal via the CAN-net to the central electronic module (CEM), which in turn sends the signal on to the accessory electronic module (AEM) (4/78) when it is time to start the electric heater.
The start timer functions on either the electric or fuel-driven parking heater (not XC90). The accessory electronic module (AEM) is not involved when the fuel-driven parking heater is selected. The heater to be used is selected in the driver information module (DIM) (5/1).
It is also possible to combine this function with the remote start function.

Remote controlled parking heater

Remote starting via the mini call system (certain markets only)




The remote controlled system for the parking heater functions as follows. The mini call unit receives a signal from the mini call network to start the electrical parking heater or the fuel driven parking heater either directly or using the timer in the car.
Electrical parking heater
A signal is sent via the mini-call unit to the accessory electronic module (AEM) (4/78) to start the electric parking heater. The accessory electronic module (AEM) then sends a signal via the CAN-net to the central electronic module (CEM) (4/56). The central electronic module (CEM) then sends back a signal via the CAN-net to the accessory electronic module (AEM), which then controls the relay for the parking heater.
Fuel-driven parking heater
A signal is sent via the mini-call unit to the accessory electronic module (AEM) (4/78) to start the gasoline or diesel-driven parking heater.
The accessory electronic module (AEM) then sends a signal via the CAN-net to the central electronic module (CEM) (4/56), which in turn starts the parking heater.
Selection of the type of parking heater is performed in the driver information module (DIM) (5/1).
The remote start function is dependent on good reception/coverage of the mini call network in order to operate satisfactorily.

Remote start via the remote control




The remote start system for the parking heater via remote control functions in the same way as the mini call system. However, the system does not use the mini call network.
The remote control sends a radio signal (FM) to the receiver. In turn, the receiver sends a start/stop signal to the accessory electronic module (AEM) (4/78).
The range of the remote control is approximately 400 meters but varies depending on the other conditions.

Alarm signal outputs




Output signals from the accessory electronic module (AEM) (4/78) are used when installing an after market alarm unit.
Access is available to signals indicating:
- the alarm status of the car
- the door status of the car
- the key status.
In this case the accessory electronic module (AEM) functions as a port between the car's CAN-net and the external alarm unit.

Telemute function for mobile telephones




In case of phone calls, the accessory electronic module (AEM) (4/78) receives an input signal from the aftermarket hands-free unit and transmits it on the CAN-net to the audio module (AUM) (16/1) (audio control module (AUD) in XC90). The audio module (AUM)/ audio control module (AUD) lowers the volume in the sound unit's speakers when the aftermarket hands-free unit is used.
The telemute function is available as an accessory for the accessory electronic module (AEM).

Using an after market radio unit




The accessory electronic module (AEM) (4/78) makes it possible to automatically control the telemute function, display lighting and speed-adapted volume control when using an aftermarket radio unit. This is on the condition that the aftermarket radio unit supports these functions. The accessory electronic module (AEM) receives a speed signal (volume adaptation) via the CAN-net and brightness of the display lighting via rheostat from the central electronic module (CEM) (4/56).
The accessory electronic module (AEM) also receives a mute signal from the reverse warning system and external hands-free unit and transmits it on to the radio unit.

Signal output for RTI (road traffic information) (Japan only)




The road and traffic information system, RTI in Japan, uses directly connected input signals from the accessory electronic module (AEM) (4/78) for processing of information.
The accessory electronic module (AEM) sends four signals to the RTI-system. Two of the signals are display lighting and reverse gear signal to the navigation unit, and the third is a speed signal. The fourth signal is a relay control for voltage supply.
The brightness of the display lighting, vehicle speed signal, and the reverse gear signal comes from the central electronic module (CEM) (4/56) via the CAN-net.