Curiosii for ever!: Car repair manuals for everyone.

Function






Function

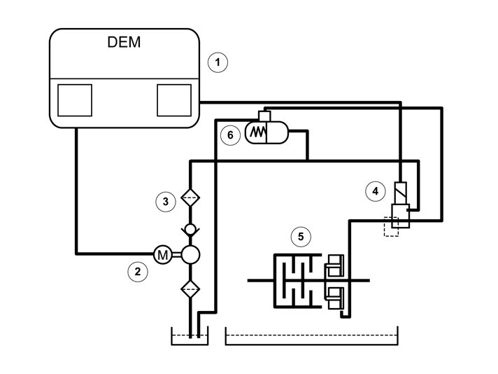
Electronic hydraulic function




1. Differential electronic module (DEM)
2. Electrical feed pump.
3. Oil filter with non-return valve
4. Pressure reducing valve (installed on Differential electronic module (DEM))
5. Disc pack
6. Accumulator tank
Differential electronic module (DEM) is mounted directly on the clutch unit and makes up a unit together with the pressure reducing valve.
Differential electronic module (DEM) communicates with, among others, Engine control module (ECM) and Brake control module (BCM) via the CAN-net. With guidance of the sensor signals, Differential Electronic Module (DEM) controls the oil pressure to the discs through the pressure reducing valve.
The pressure reducing valve is controlled endlessly by a pulse-width modulated (PWM)-signal.
The electric feed pump starts at ignition on and immediately works up a maximal hydraulic pressure in the accumulator. When max. pressure has been reached, the feed pump shuts off until the pressure has dropped below 50% again. Then the feed pump starts again and builds up the max. pressure.
This procedure is calculated by Differential electronic module (DEM) using various parameters. In the accumulator the pressurized oil is routed to the clutch via the pressure reducing valve. Differential electronic module (DEM) controls the valve so that correct working pressure is obtained, 0-27.5 bar. The oil pressure to the discs is decisive to how much torque can be transmitted to the rear wheels.

Mechanical function, overview




1. Output shaft.
2. Input shaft
3. Inner and outer wet clutch plates
4. Operating piston
The transmission and bevel gear transfers engine torque to the propeller shaft. The input shaft is joined to the clutch's output shaft via the multi-plate clutch pack. The multi-plate clutch in the coupling must be engaged to transfer torque to the rear axle. The inner and outer wet multi-plate clutch are the transfer point between the input and output shafts.
The feed pump builds up an oil pressure which then Differential electronic module (DEM) controls via the pressure reducing valve, so that correct pressure is obtained. Then the working piston is applied against the disc pack so that the clearance is eliminated and the clutch is prepared to enable quick reaction and control. At 27.5 bar deployed pressure from the pressure reducing valve max. torque is reached, 1,500 Nm, through the clutch to the rear wheels already at start.