Curiosii for ever!: Car repair manuals for everyone.

Function






Function

Control module




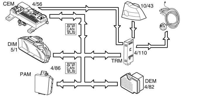
The trailer module (TRM) (4/110) ensures that the correct type of signals are transmitted to the tow hitch cable harness.
The trailer module (TRM) receives messages on the controller area network (CAN) from the central electronic module (CEM) (4/56) regarding when output signals to the turn signal lamps, parking lamps, back-up (reversing) lamps and fog lamps should be activated.
For the S40/V50/C70 the stop lamp signals are directly connected from the vehicle's right-hand tail lamp.
For the C30 the stop lamp signal is directly connected from the Central electronic module (CEM).
The trailer module (TRM) forwards the signal to the tow hitch cable harness.
The output signal for +12 V voltage is activated when the ignition key /starter knob is turned from position 0 to I, II or III. The trailer module (TRM) transmits the signal via a relay and an separate fuse.
The trailer module (TRM) transmits messages on the controller area network (CAN) to the central electronic module (CEM) and driver information module (DIM) (5/1), regarding the status of the trailer stop lamps. If the stop lamp bulbs are defective the information lamp in the driver information module (DIM) lights and a warning message is displayed.
The trailer module (TRM) transmits messages on the controller area network (CAN) to the central electronic module (CEM), driver information module (DIM), differential electronic module (DEM) (4/82) (option) and the parking assistance module (PAM) (4/86) (option) if a trailer is connected to the tow hitch connector socket. A separate indicator lamp in the driver information module (DIM) indicates when the turn signal lamps are used and the trailer is connected. If one of the turn signal lamp bulbs is defective the separate indicator lamp will not light.
The output signals for back-up (reversing) lamps, fog lamps and +12 V in the socket for the tow hitch connector are market dependent. The socket for the tow hitch connector is available in a number of variants with different numbers of pins.