Function
Function
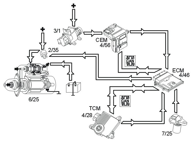
Start
The starter motor (6/25) is supplied with power via the starter motor relay (2/35), the starter motor relay is controlled by the engine control module (ECM) (4/46).
The start process is as follows:
1. The ignition key is turned to start position (position III)
2. A high signal (Ubat) from the ignition switch (3/1) is transmitted to the engine control module (ECM) via the central electronic module (CEM). The engine control module (ECM) interprets this high signal as a request to activate the starter motor.
3. The engine control module (ECM) activates the starter motor solenoid by grounding and powering the coil for the starter motor relay.
4. The relay closes the circuit between the starter motor solenoid and the fuse in the relay/fuse box in the engine compartment, activating the starter motor.
5. The engine control module (ECM) activates the starter motor until the engine starts (the engine speed (rpm) exceeds a certain value)
Auto start
If the ignition key returns to ignition position (position II) before the engine is started, the starter motor continues to run. The starter motor runs until the engine is started or until a certain time has elapsed. The engine temperature dictates the running time of the starter motor:
- 0 °C or higher, approximately 3 seconds
- less than 0 °C, up to approximately 5 seconds.
If the engine does not turn or if the engine speed is extremely low when the start relay is activated, the engine control module (ECM) interrupts start relay activation.
Activation of the starter motor is not permitted or is interrupted if:
- the engine is running (the engine speed (RPM) above a certain value)
- the immobilizer function does not allow a start. For further information also see Design and Function, Immobilizer
- the gear selector is not in position "P" or "N" (automatic transmissions). The engine control module (ECM) receives a signal indicating the position of the gear selector from the transmission control module (TCM) (4/28) via both the controller area network (CAN) and from a directly connected cable between the engine control module (ECM) and transmission control module (TCM). Also see Design and Function, transmission control module (TCM).
Camshaft control (CVVT)
Both intake camshafts and exhaust camshafts are regulated by the Engine Control Module (ECM). The intake camshafts are located in the middle of the engine, while the exhaust camshafts are located furthest out. The camshafts are divided into two banks.
Bank 1 (front cylinder row); cylinders 1, 3, 5 and 7.
Bank 2 (rear cylinder row, closest to the passenger compartment); cylinders 2, 4, 6 and 8.
The inlet camshafts are driven primarily by the crankshaft and chain, whilst the exhaust camshafts are driven by a chain from the inlet camshafts.
When each camshaft is set at the factory, it is aligned with the position of the crankshaft. The position of the camshaft in relation to the crankshaft is designated the camshaft 0 position (default setting). During camshaft control (CVVT) the camshaft 0-position is offset so that the cam timing changes. The opening and closing of the intake and exhaust valves can be changed to match the camshaft. Engine performance can be increased, idle quality increased and emissions reduced by regulating the camshaft timing changes.
The engine control module (ECM) detects the position of the camshafts by comparing the signals from the engine speed (RPM) sensor (1) (crankshaft position) and the camshaft position (CMP) sensors (2) (camshaft positions). The engine control module (ECM) then controls the angle of the camshaft by controlling the oil flow to the CVVT unit using the reset valve camshaft (3).
There are diagnostics for this function. See also: Camshaft diagnostics (CVVT) Camshaft Diagnostics (CVVT)
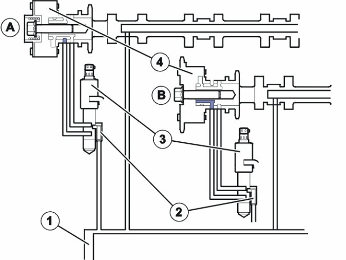
Controlling, reset valve camshaft
1: Oil filter reset valve camshaft.
2: Oil duct (pressure, inlet).
3: Duct leading to CVVT unit chamber (deployment).
4: Duct leading to CVVT unit chamber (deployment).
The camshaft reset valve controls the oil flow to the continuous variable valve timing (CVVT) unit. The engine control module (ECM) uses a pulse width modulation (PWM) signal to control the valve. See also: Design, B8444S Design
Controlling, CVVT units
The CVVT units are the "Vane" type which means that the CVVT unit rotors are turned by oil pressure on one, or the other, side of the rotor wings.
A: CVVT unit exhaust
B: CVVT unit inlet
1: Timing belt pulley inlet camshaft (primary, inlet camshaft driven by the crankshaft).
2: Timing belt pulley inlet -/exhaust camshaft (secondary, exhaust camshaft driven by inlet camshaft).
3: Oil duct reset valve camshaft (pressure).
4: Oil duct for controlling CVVT unit.
5: Oil duct for return CVVT unit.
6: Spring (CVVT unit exhaust camshaft only).
The continuous variable valve timing (CVVT) unit allows the position of the camshaft to be adjusted relative to the crankshaft.
The camshaft is secured to the CVVT unit rotor. The rotor (and with it the camshaft) rotates in relation to the timing belt pulley (1) by the oil pressure building up on one or both sides of the rotor vanes in the CVVT unit.
The difference in function between the exhaust camshaft (A) and inlet camshaft (B) CVVT unit is that the exhaust camshaft CVVT unit is equipped with a spring. The force of the spring makes the CVVT unit deploy the camshaft. The function causes faster deployment of the exhaust camshaft at engine start-up, before the oil pressure build in the engine.
Control occurs according to the following during deployment/return of the camshaft.
A: Exhaust camshaft
B: Inlet camshaft
- Oil pressure from the lubrication system (1) of the engine.
- The oil passes the filter for the camshaft reset valve (2) and then on to the reset valve (3).
- The engine control module (ECM) controls the oil flow to one of the CVVT unit chambers (4) depending on whether it is to be deployed/returned by the camshaft.
The reset valve is controlled by the engine control module (ECM) by high frequency, switching for deployment and return. This results in rapid and precise control. Both camshafts can be controlled up to 40 crankshaft degrees.
Controlling the generator
The engine control module (ECM) (4/46) regulates the charge voltage of the generator (GEN) (6/26) (via LIN communication) when requested by the central electronic module (CEM) (4/46) (via CAN communication).
The engine control module (ECM) can change the charge voltage requested by the central electronic module (CEM). to suit certain operating conditions such as engine start, idle speed or high engine load.
The value of requested charge voltage from the engine control module (ECM) and the charge current of the generator can be read off.
The alternator control module (ACM) (6/26) transmits information to the engine control module (ECM) regarding any faults). The diagnostic trouble codes (DTCs) are stored in the engine control module (ECM) in the event of a fault. In the event of certain faults, information about these faults is also transmitted to the central electronic module (CEM).
For further information about generator (GEN) control, see Design and Function, Generator (GEN) and Design and Function, central electronic module (CEM).
Variable intake system
The variable intake system components consist mainly of:
1. Vacuum tank
2. Valve for variable intake
3. Vacuum motor
4. Throttle discs
In order to maintain a high volume of intake air at different engine speeds (RPM) and engine loads, B8444S is equipped with the Variable Intake System. The Variable Intake System divides drawn in air into two volumes. The engine control module (ECM) then regulates the air flow between these volumes using dampers in order to achieve the optimum air flow at specific operating temperatures.
The vacuum from the engine is stored in a vacuum tank (1). The vacuum is then guided to the vacuum motor (3) using the variable intake valves (2). The vacuum motor affects the damper in the intake system.
The variable intake valve is controlled by the engine control module (ECM) (4/46).
The variable intake valve can be activated and the variable intake function can be diagnosed by the engine control module (ECM).
Oil monitoring
General
The following components are used for oil monitoring:
- oil level sensor (7/35)
- engine control module (ECM) (4/46)
- driver information module (DIM) (5/1).
The oil level sensor, via the driver information module (DIM), is used to inform the driver if oil filling is required.
Detecting the oil level
The integrated electronics of the sensor calculates the oil level using the measured value for the oil temperature.
In order for the correct oil level to be calculated, temporary oil level changes in the oil sump must be added to the calculation, for example when driving on an incline, during cornering and the like. These calculations are performed by the engine control module (ECM) using the oil level sensor signal and a number of other parameters such as the vehicle speed signal and load signal.
Regulating the cruise control
The cruise control function is an example of distributed functionality.
The following components are used when regulating the cruise control:
- engine control module (ECM) (4/46)
- steering wheel module (SWM) (3/254)
- cruise control, control unit (3/4)
- central electronic module (CEM) (4/56)
- brake control module (BCM) (4/16) (brake pedal position, speed signal)
- driver information module (DIM) (5/1) (cruise control lamp)
- transmission control module (TCM) (4/28)
- electronic throttle unit (6/120)
- stop lamp switch (3/9).
To activate cruise control the function must be switched on using the "CRUISE" button. A lamp lights up in the driver information module (DIM).
The driver activates the function by pressing the SET+ or SET- button. A message is then transmitted via the low speed side of the Controller area network (CAN) to the central electronic module (CEM) which then transmits the message on via the high speed side of the Controller area network (CAN) to the engine control module (ECM).
The engine control module (ECM) controls the throttle angle so that a constant speed is maintained using the vehicle speed signal from the Brake Control Module (BCM). The transmission control module (TCM) also receives a message indicating that cruise control is active via the Controller area network (CAN), so that the transmission follows certain shifting patterns when the cruise control is active.
If the accelerator pedal (AP) is depressed the speed increases as normal and then resumes to the stored value when the driver releases the accelerator pedal (AP) again.
The engine control module (ECM) continually stores the speed. If the cruise control is disengaged, if for example the driver depresses the brake pedal, the previous speed can be resumed by pressing the "RESUME" button.
The cruise control cannot be activated below a certain speed.
Cruise control is disengaged:
- when the driver depresses the brake pedal
- when the driver presses the "CRUISE" button on the steering wheel
- when the driver depresses the "0" button on the steering wheel
- if "P" or "N" position is transmitted on the controller area network (CAN)
- if the speed deviates too much from the set value
- when the control system detects a fault that prevents activation. (For further information, see diagnostic trouble code (DTC) information for the relevant diagnostic trouble codes (DTCs)).
Fuel trim
Overview
Fuel trim reduces exhaust emissions. Fuel trim reduces nitrous oxides (NOx), carbon monoxide (CO) and hydrocarbon (HC) emissions.
Theoretically, if the correct amount of oxygen is added during combustion, fuel can be converted to water (H2O) and carbon dioxide (CO2). Emissions would then be completely safe.
In practice considerable amounts of hydro-carbons (HC) and varying amounts of carbon monoxide (CO) and carbon dioxide (CO2) remain.
Due to the high temperature and pressure, nitrous oxides such as NO and NO2 are also formed. The common designation for these gases is nitrous oxides NOx.
By speeding up the reaction between the remaining reactive components using a catalytic converter, these can be converted to water (H2O), carbon dioxide (CO2) and nitrogen (N2).
However this can only happen if the balance of hydro-carbons (HC), carbon monoxide (CO), oxygen (O2) and nitrous oxides (NOx) is exactly right in the exhaust. This happens when the fuel air mixture before combustion is 14.7 kg of air per kg of fuel. The Lambda value is then said to be one, (lambda=1).
A base program in the engine control module (ECM) calculates the injection period based on data about load, i.e. the measured air mass and engine speed (rpm). The calculated injection time (from the base program) is then modified by a circuit (short-term fuel trim). The signal from the heated oxygen sensor (HO2S) is used to finely adjust the injection period so that lambda=1 is reached. The short-term fuel trim is a circuit that finely adjusts the injection period so that the fuel/air mixture is optimized (lambda=1). The control module also used the signals from the front and rear heated oxygen sensors (HO2S) to correct the front heated oxygen sensor (HO2S) (offset adjustment) and thereby the injection period. This gives a higher degree of accuracy during fuel trim. Fuel trim is a rapid process which may take place several times a second. Adjustment of the injection period calculated in the base program is limited.
The short-term fuel trim can be read off.
Adaptive functions
Certain factors, for example, tolerance deviations on certain components such as mass air flow (MAF) sensor and injectors, air leakage on the intake side, fuel pressure etc. affect the fuel / air mix. In order to compensate for this, the engine control module (ECM) has adaptive (self learning) functions. When the engine is new the short term fuel trim varies cyclically around a nominal central line (A) 1.00, with, for example, a 5% change of injection time when fuel trim is in operation.
If there is air leakage for example, the short-term fuel trim will quickly be offset to a new position (B) and will then work for example between 1.10 (+10%) and 1.20 (+20%), although still at an amplitude of 5%, but with an offset in relation to the original center line (A). The injection period has then been increased to compensate the increase in the amount of air.
The adaptive functions will correct the change, so that the short-term fuel trim will work around the new center line (B) where it will again have its full range of control available.
Put simply, fuel trim is a measurement of the difference (C) between the original short-term fuel trim center line (A) and the new center line (B).
The adaptive functions are split into various operational ranges based on the load and speed of the engine.
The different adaption ranges can be read off.
The adaptive adjustments of injection time are continuously stored in the engine control module (ECM). This means that, at different operating ratios, the correct mixture ratio is achieved before the heated oxygen sensor (HO2S) reaches operating temperature.
The diagnostic trouble code (DTC) is stored in the engine control module (ECM) if any adaption value is too high or too low.
Fuel pressure regulation
General
Fuel pressure regulation for demand controlled fuel pumps (DECOS - Demand Controlled fuel Supply) means that the fuel pressure is controlled steplessly by varying the output of the fuel pump. The design of the system allows a greater maximum pressure (approximately 650kPa) in the fuel pump. This pressure is used in extreme situations, such as heavy engine load for example
The following components are used for fuel pressure regulation:
- engine control module (ECM) (4/46) with integrated atmospheric pressure sensor
- fuel pump control module (4/83)
- fuel pressure sensor with fuel temperature sensor (7/156)
- fuel pump with by-pass valve (6/33).
The time taken for the engine start procedure can be reduced by rapidly increasing the pressure in the fuel rail when the engine control module (ECM) receives a signal about the position of the ignition switch from the central electronic module (CEM).
The engine control module (ECM) is better able to calculate the injection period using the signal from the atmospheric pressure sensor and fuel pressure sensor. This particularly improves the cold starting characteristics of the engine.
The advantages of varying the output of the fuel pump so that it is not always at full power are:
- the total power consumption of the fuel pump (FP) is reduced, reducing the load on the power supply system
- the service life of the fuel pump (FP) is increased
- fuel pump noise is reduced.
Control
The engine control module (ECM) calculates the desired fuel pressure. A signal is then transmitted to the fuel pump control module indicating the desired fuel pressure. Serial communication between the engine control module (ECM) and the fuel pump control module is used to carry the signal. The fuel pump control module then operates the fuel pump unit to obtain the desired pressure using a pulse width modulation voltage on the ground lead. The fuel pump (FP) can be controlled steplessly by changing the pulse width modulation (PWM) signal. Only that pressure which is required at that specific time will then be released to the fuel rail/injectors. The value of the pulse width modulation (PWM) signal is a measurement of the operational load of the fuel pump (FP) (% duty, 100% = maximum pressure).
The engine control module (ECM) continuously monitors the fuel pressure using the signal from the fuel pressure sensor. This allows the desired fuel pressure to be reached, and if necessary a signal is transmitted to the fuel pump control module requesting that the fuel pressure is adjusted.
The engine control module (ECM) attempts too obtain a constant fuel pressure (approximately 380kPa relative to atmospheric pressure with the engine running).
By-pass valve
When the injectors close when the pressure is too great (during engine braking for example) there is a pressure peak. The by-pass valve in the fuel pump (FP) is used to even out the pressure peak. The opening pressure of the valve is approximately 650 kPa.
The by-pass valve also functions as a non-return valve, ensuring that the fuel pressure in the system is maintained when the engine is switched off.
There is high pressure before the engine is started. This high pressure means that the valve in the by-pass valve opens and the system is "flushed".
Passive safety
For safety reasons, the engine control module (ECM) shuts off the fuel pump (FP) if the supplemental restraint system module (SRS) detects a collision.
Knock control
Knock occurs in the combustion chamber when the fuel and air mixture self ignites. This can occur either before or after the spark plug has produced an ignition spark. In both cases the gas in two or more places ignites in the combustion chamber.
This results in an extremely fast combustion process with flames from several directions. When these flames collide, the pressure in the cylinder increases rapidly and there is a mechanical knocking sound.
If one of the cylinders starts knocking there will be a certain type of vibration in the engine block. This vibration is transferred to the knock sensor, which are screwed to the engine block. One knock sensor detects knocking on cylinders 1, 2, 3 and 4. The other one detects knocking on cylinders 5, 6, 7 and 8. The mechanical stress that arises in the piezoelectric material of the knock sensors makes them generate a voltage. With the help of the camshaft position sensor and the impulse sensor, the Engine Control Module (ECM) can then determine which cylinder is knocking.
The knock sensors (KS) also interpret a proportion of normal engine sound. The control module is able to recognize the vibrations which correspond to knocking by filtering, amplifying and using software to evaluate the signal.
If the knock sensors (KS) detect knocking in the engine above a certain threshold value, the ignition timing is first retarded and then the fuel/air mixture is enriched to eliminate knocking.
Ignition control
The following components are used for ignition control:
- engine speed (RPM) sensor (7/25)
- camshaft position (CMP) sensor (7/172-173, 7/188-189)
- mass air flow (MAF) sensor (7/17)
- engine coolant temperature (ECT) sensor (7/16)
- throttle position (TP) sensor on the electronic throttle unit (6/120)
- knock sensor (KS) (7/23-24)
- transmission control module (TCM) (4/28)
- spark plugs with ignition coils (20/46-53).
The engine control module (ECM) calculates the optimum ignition advance based on the software and information from the sensors. The engine control module (ECM) cuts the current to the ignition coil mounted on the cylinder to be ignited and produces a spark.
During the starting phase the engine control module (ECM) produces a fixed ignition setting. When the engine has started and the vehicle is being driven, the engine control module (ECM) calculates the optimum ignition setting, taking factors such as the following into account:
- engine speed (RPM)
- load
- temperature.
The engine control module (ECM) analyses the signal from the knock sensors (KS) when the engine reaches operating temperature. If any of the cylinders knock, the ignition is retarded for that specific cylinder until the knocking ceases.
The ignition then advanced to the normal position or until the knock recurs.
Before the transmission control module (TCM) changes gear, it sometimes transmits a torque limiting request to the engine control module (ECM). The engine control module (ECM) then retards the ignition momentarily to reduce the torque, resulting in smoother gear changes and reducing the load on the transmission. There are different ignition retardation levels depending on the signals from the transmission control module (TCM). The return signal from the engine control module (ECM) to the transmission control module (TCM) confirms that the signal reached the engine control module (ECM).
For further information, also see: Misfire diagnostic Misfire Diagnostics
The engine misfires if the fuel does not ignite correctly. For further information, also see: Misfire diagnostic Misfire Diagnostics
Regulating the air conditioning (A/C) compressor
The air conditioning (A/C) compressor is controlled by the engine control module (ECM) (4/46) on request from the climate control module (CCM) (3/112) via the controller area network (CAN). When the engine control module (ECM) receives a signal from the climate control module (CCM) to activate the air conditioning (A/C) compressor, the engine control module (ECM) grounds the circuit for the relay coil for the A/C compressor. See also: Design, B8444S Design
The relay (2/22) closes the circuit between the integrated relay/fusebox in the engine compartment and the clutch for the air conditioning (A/C) compressor (8/3). The air conditioning (A/C) compressor which has a variable cylinder displacement is always running during normal driving. Displacement in the compressor is regulated by a solenoid which is controlled by the engine control module (ECM).
The engine control module (ECM) regulates the solenoid (displacement) in relation to the driver's and vehicles' different driving styles. Starting the engine, moving off and acceleration means more regulated displacement so that the A/C compressor has less possible effect on engine torque. The climate control module (CCM) controls all functions in the climate control module which are related to the vehicle interface with the driver and passenger. I.E. the climate control buttons on the dashboard environment panel. Also see Design and Function, Climate control module (CCM).
The climate control module (CCM) transmits information to the engine control module (ECM), which determines what must be prioritized. For example, the air conditioning (A/C) compressor in certain extreme cases is switched off completely, regardless of the climate control module (CCM) request. This is to prevent negative engine performance and to protect the air conditioning (A/C) system. As well as the information from the climate control module (CCM), the engine control module (ECM) controls the air conditioning (A/C) compressor based on the information from:
- Air conditioning (A/C) pressure sensor (high pressure side) (7/8)
- the throttle position (TP) sensor (6/120)
- the engine coolant temperature (ECT) sensor (7/16).