Curiosii for ever!: Car repair manuals for everyone.

Part 1






Function

ABS function




The brake control module (BCM) (1) registers the acceleration and retardation of the wheels while driving. The wheel sensors (3) (4 sensors - one per wheel) provide information on the wheels' rotational speed to the brake control module (BCM), which uses the information to calculate vehicle speed. The brake control module (BCM) transmits the signal on the CAN network to make it accessible to other systems.
During braking, the brake control module (BCM) receives a CAN signal from the engine control module (ECM) and brake light switch (2) to indicate that braking is occurring. The brake control module (BCM) then goes into standby mode for ABS control. The signal from the brake light switch is not necessary for ABS control.
If the brake control module (BCM) detects that a wheel is locked, the hydraulic unit (4) and the hydraulic pressure for that wheel are adapted so as to prevent wheel lock-up.
The pressure in the circuit is thus regulated to maximize braking effect, which is when the wheel rotates with approx. 12-20% slippage against the surface.
The ABS function is not activated until vehicle speed is at least approx. 5 km/h (3.1 mph), which means that the wheels can lock up at speeds below approx. 7 km/h (4.3 mph). This is of no practical significance to system function or to the driver.

ABS control can be divided into three different steps:
1. Open mode (pressure build-up). This is the normal status during braking. The intake valve is open and the outlet valve is closed. This allows brake pressure from the master cylinder to pass to the wheel.
2. Pressure maintenance phase (pressure holding). When the brake control module (BCM) detects that a wheel is rotating too slowly, it closes the intake valve. This prevents brake pressure to the wheel from increasing, even if the driver depresses the brake pedal harder. If the rotational speed of the wheel continues to drop, control enters the pressure reduction phase.
3. Pressure reduction phase (pressure dump). The intake valve remains closed. The brake control module (BCM) opens the outlet valve and starts the pump to lead brake fluid away from the wheel, thereby reducing brake pressure. Once the rotational speed of the wheel has increased sufficiently, the control module closes the outlet valve, opens the intake valve and control resumes open mode.
Steps 1, 2 and 3 are repeated until braking is completed or ABS control ceases.

ABS control

No braking




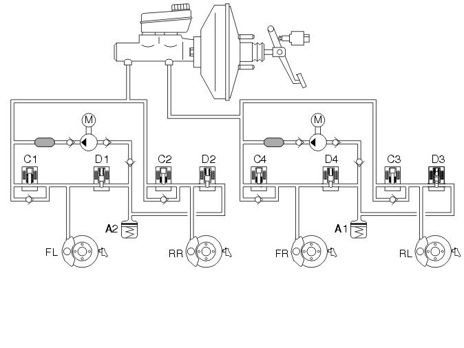
The brake system is not actuated if the driver is not braking the vehicle. In other words, the master cylinder is in its home position and the connection between the brake fluid reservoir and the rest of the hydraulic system is open. The system is then totally depressurized. In the valve block of the hydraulic unit, the hydraulic valves are in their home position, that is to say the intake valves are open and the outlet valves are closed.

Braking without the ABS function




When the brake pedal is depressed, pedal force is transferred to the master cylinder's pistons via the brake servo and the brake light switch is actuated. The primary and secondary piston in the master cylinder then move forward, closing the openings to the brake fluid reservoir. The hydraulic pressure in the two brake circuits increases, actuating the pistons in the brake calliper, which presses the brake lining toward the brake discs.
When the brake pedal is released, the pistons in the master cylinder return to their home position. The connection to the brake fluid reservoir is opened and the brake system becomes depressurized. The pistons in the brake calliper return to their home position with the help of the sealing rings.

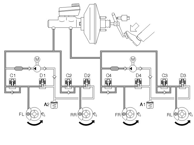
Braking with the ABS function




When a wheel starts to lock up while braking, the brake control module (BCM) closes the intake valve of the relevant brake circuit to cut off the supply of brake fluid from the master cylinder. This prevents the hydraulic pressure from increasing further regardless of the pressure in the master cylinder (pressure holding, see right front wheel -FR). The hydraulic pump is started at the same time.
If the wheel still tends to lock up, the outlet valve is opened in order to release brake fluid back to the accumulators, resulting in a reduction in the pressure in the brake circuit (pressure dumping, see left front wheel -FL). This reduces hydraulic pressure as well as brake force, resulting in wheel acceleration. The hydraulic pump returns brake fluid from the accumulators to the master cylinder.
Once acceleration is sufficient, the brake control module (BCM) closes the outlet valve and opens the intake valve in order to increase hydraulic pressure. During the pressure build-up phase, the necessary fluid volume is supplied by the master cylinder and the pump if the accumulators contain brake fluid. Since the volume of fluid supplied to the brake circuit is usually greater than the volume released back to the accumulators from the brake circuits, the accumulators will in principle only compensate for volume tops on the induction side of the pump. The pump returns the brake fluid from the low pressure accumulators to the master cylinder or the brake circuits depending on the position of the intake valves.
When the pump is operating, brake pedal position is raised and lowered (pulses). This condition is normal and serves to warn the driver that ABS control is active.
The hydraulic pump runs for approx. 1 second after the conclusion of ABS control to ensure that the accumulators have been emptied.

EBD function




The EBD function is integrated with the ABS system and regulates brake force to the rear wheel brakes. EBD control regulates the hydraulic pressure in the rear wheel brake circuits so that the rear wheels spin slightly less than the front wheels during braking. This enables the vehicle to decelerate in an optimal, stable manner.
The brake control module (BCM) regulates brake pressure by controlling the intake and outlet valves in the rear wheels' brake circuit.
Brake pressure in the rear wheel circuit is regulated differently depending on how much the rear wheels are spinning in relation to the front wheels. Control strives to keep rear wheel spin 0-2% less than front wheel spin. The function can thus be said to be load detecting.
In general, the difference in spin between the rear wheels and front wheels during braking is greatly dependent on the severity of the braking and how heavily the vehicle is loaded. Hard braking/light load can generate more spin; light braking/large load can generate less spin.
Because EBD control requires less brake fluid than during stability and traction control, the hydraulic pump is not activated. The volume of fluid returned from the brake circuits is collected by the accumulators.

DSTC system

DSTC-system consists of up to five parts:
- Stability control
- Traction control
- Active yaw control
- roll control (Roll over stability control)
- trailer stability assistance (Trailer Stability Assist)
For information on stability control, see the "Stability control" section. For information on traction control, see the "Traction control" section. For information on active yaw control, see the "Stability control" section.

Stability control
Stability is controlled by the brake control module (BCM) sending a signal to the engine control module (ECM) to reduce engine torque if a drive wheel should start to spin and there is a reduction in road grip. Stability control is operable between 0 km/h (0 mph) and top speed. For traction control, see the "Traction control" section.





Applies for V70 (08-), XC70 (08-), S80 (07-), and XC60 (09-)
Stability control can be engaged or disengaged manually by turning the function selector on the left steering wheel stalk until "DSTC/spin control on/off" appears in the driver information module display. The selection is then confirmed by pressing the "Reset" button. All functions are connected when the ignition is turned on. If the stability function is disengaged, the other functions will operate normally.

Applies for S60 (11-)
The stability function (Stability Control) can be activated and deactivated via the menu in Infotainment control module (ICM). When the ignition is turned on all functions are engaged. If the stability function is turned off the other functions work normally.

Traction control

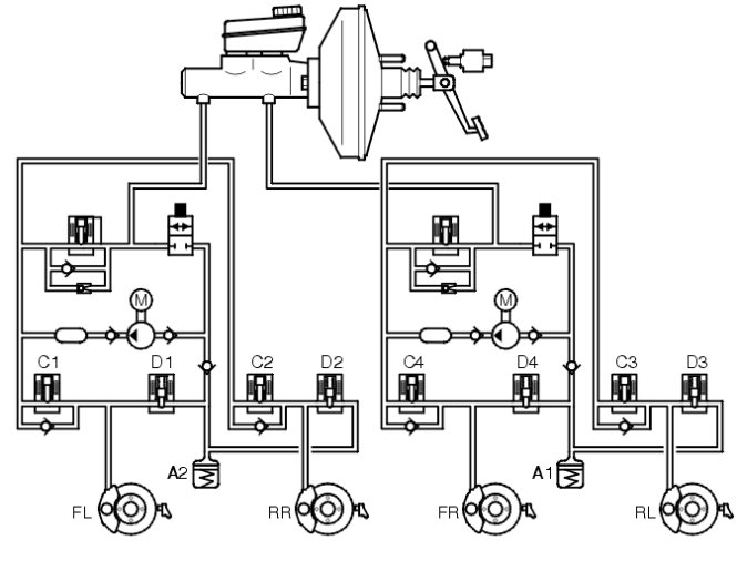
General









Traction control is integrated in the brake system.
The system is primarily intended as a starting-off aid on slippery surfaces for speeds up to approx. 60 km/h (37.3 mph). The function of traction control is extremely limited at speeds over 60 km/h (37.3 mph).
If the brake control module (BCM) receives information from the front wheel sensors indicating that one of the drive wheels is spinning faster than the other, the SV valve (1) is closed. The hydraulic pump (3) is started to pump brake fluid out of the spinning wheel's brake calliper. This builds up pressure in the brake circuit and the brake is applied to the exact degree needed to distribute the driving force between the drive wheels so that the drive wheel with the best grip receives the largest amount of driving force. Control works regardless of engine output.
On vehicles with traction control, the brake control module (BCM) continually registers how much the brakes are used, enabling the module to calculate the temperature of the front wheel brake discs. If the calculated temperature becomes too high (approx. 450 °C/842 °F) while the traction control function is engaged, the traction control function is blocked. The spin warning lamp illuminates and a text appears in the driver information module display. A diagnostic trouble code is generated in the brake control module (BCM). Traction control is blocked to prevent the brakes from overheating. The lamp goes out when the calculated temperature is below approx. 300 °C (572 °F) and traction control is once again enabled. The ABS function, however, is operable the entire time. Information on calculated brake disc temperature is found in the brake control module (BCM) provided its 30-feed is connected. Note that high brake temperature can also be caused by hard use of the brake system.

No traction control




If no drive wheel is spinning, the brake system is not actuated. In other words, the master cylinder is in its home position and the connection between the brake fluid reservoir and the rest of the hydraulic system is open. The system is then totally depressurized. In the valve block of the hydraulic unit, the hydraulic valves are in their home position, the intake valves and SV valves are open; the outlet valves and ESV valves are closed.

Traction control when one or more drive wheels is spinning




If one or more drive wheels tends to spin once the vehicle has been started and driven off, the brake control module (BCM) registers this and compares the signals from the wheel sensors with a calculated reference speed. The control module then closes one or both SV valves and starts the hydraulic pump. The SV valve then blocks the connection between the pump's pressure side and the master cylinder's primary/secondary circuit. The intake valve of the spinning wheel is closed so that the wheel is not braked. The hydraulic pump draws brake fluid from the brake fluid reservoir via the ESV valve and increases pressure until the bypass valve opens. The hydraulic pressure then reaches the spinning wheel and decelerates it so that the driving force is distributed between the drive wheels so that the drive wheel with the best grip receives the largest amount of driving force.
Since the pump usually delivers more flow than required for traction control, excess brake fluid will be directed to the master cylinder via the bypass valve or will be sucked up directly by the pump.
Once the spinning wheel has been decelerated to a condition with normal spin, the intake valve is closed. Depending on the wheel's acceleration, the outlet valve will open (brake fluid flows back to the induction side of the pump) so that there is a drop in pressure in the brake circuit or the outlet valve remains closed to maintain pressure (pressure hold). Pressure can once again be increased in the brake circuit by closing the outlet valve and opening the intake valve.

This control keeps the wheel in a condition of optimal spin until one of the following occurs:
- the spin tends to cease as a result of increased friction with the surface
- control is terminated by the brake control module (BCM) to prevent brake overheating
- the vehicle is braked
- the vehicle reaches a speed at which traction control ceases.
The SV valve is activated throughout the entire traction control process.
Activating the brakes, which the brake control module (BCM) registers via a signal from the brake light switch, terminates traction control and causes the SV valve to open. The ESV valve is closed so that the pump cannot suck brake fluid from the master cylinder. The hydraulic unit now works as a normal ABS hydraulic modulator.
The traction control function is only operable if there is a difference in speed between the drive wheels. This difference varies with vehicle speed. When vehicle speed is 0 km/h (0 mph), there must be an 8 km/h (5 mph) difference between the drive wheels for traction control to engage. A difference of 18 km/h (11.2 mph) is required at a vehicle speed of 20 km/h (12.4 mph) and a 25 km/h (15.5 mph) difference is required at 40 km/h (25 mph). At high speeds, too a great difference is required between the drive wheels. Thus, use of traction control is not possible at speeds above 60 km/h (37.3 mph).