Curiosii for ever!: Car repair manuals for everyone.

Part 2






Function (Continued)

Adaptive functions




Certain factors, for example, tolerance deviations on certain components such as mass air flow (MAF) sensor and injectors, air leakage on the intake side, fuel pressure etc. affect the fuel/air mix. In order to compensate for this, the engine control module (ECM) has adaptive (self learning) functions. When the engine is new the short term fuel trim varies cyclically around a nominal central line (A) 1.00, with, for example, a ± 5% change of injection time when fuel trim is in operation.
If there is air leakage for example, the short-term fuel trim will quickly be offset to a new position (B) and will then work for example between 1.10 (+10%) and 1.20 (+20%), although still at an amplitude of 5%, but with an offset in relation to the original center line (A). The injection period has then been increased to compensate the increase in the amount of air.
The adaptive functions will correct the change, so that the short-term fuel trim will work around the new center line (B) where it will again have its full range of control available.
Put simply, fuel trim is a measurement of the difference (C) between the original short-term fuel trim center line (A) and the new center line (B).
The adaptive functions are split into various operational ranges based on the load and speed of the engine.
The different adaptation ranges can be read off.
The adaptive adjustments of injection time are continuously stored in the engine control module (ECM). This means that, at different operating ratios, the correct mixture ratio is achieved before the heated oxygen sensor (HO2S) reaches operating temperature.
The diagnostic trouble code (DTC) is stored in the engine control module (ECM) if any adaptation value is too high or too low.

Individual cylinder fuel trim
General
The Engine control module (ECM) controls the fuel according to the description in Fuel trim above, but has another refined system for improving exhaust values, namely individual cylinder fuel trim.
In short, this means that the Engine control module (ECM) can detect the fuel/air mixture composition for each individual (6 cylinders).
To achieve this requires, among others, refined heated oxygen sensors that are very sensitive to the oxygen content in the exhausts.
Should problems occur, which would mean that the sensors, "lose" their extra sensitivity, the Engine control module (ECM) will return to traditional fuel trim.
This will not force the vehicle outside any limit values for exhausts, since this is more than enough to give "clean" exhausts.

Fuel pressure regulation




General
Fuel pressure regulation for demand controlled fuel pumps (DECOS - DEmand COntrolled fuel Supply) means that the fuel pressure is controlled steplessly by varying the output of the fuel pump. The design of the system allows a greater maximum pressure (approximately 650kPa) in the fuel pump. This pressure is used in extreme situations, such as heavy engine load for example

The following components are used for fuel pressure regulation:
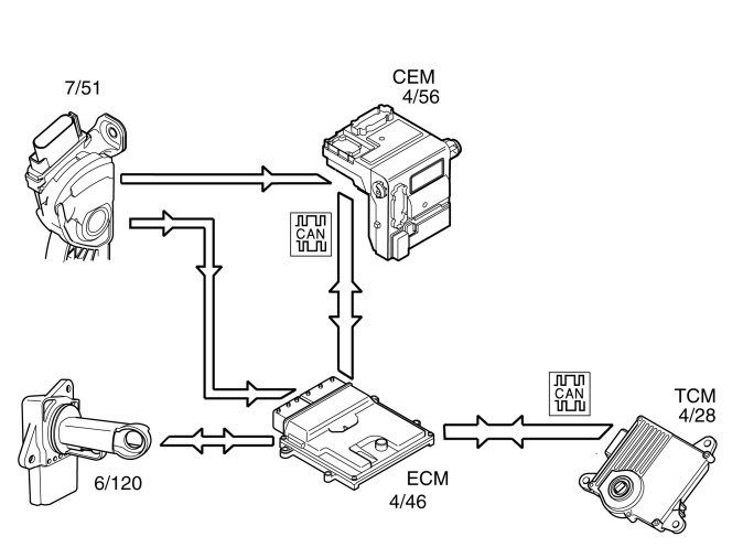
- engine control module (ECM) (4/46) with integrated atmospheric pressure sensor
- fuel pump control module (4/83)
- fuel pressure sensor with fuel temperature sensor (7/156)
- fuel pump with by-pass valve (6/33).
The time taken for the engine start procedure can be reduced by rapidly increasing the pressure in the fuel rail when the engine control module (ECM) receives a signal about the position of the ignition switch from the central electronic module (CEM).
The engine control module (ECM) is better able to calculate the injection period using the signal from the atmospheric pressure sensor and fuel pressure sensor. This particularly improves the cold starting characteristics of the engine.

The advantages of varying the output of the fuel pump so that it is not always at full power are:
- the total power consumption of the fuel pump (FP) is reduced, reducing the load on the power supply system
- the service life of the fuel pump (FP) is increased
- fuel pump noise is reduced.
Control
The engine control module (ECM) calculates the desired fuel pressure. A signal is then transmitted to the fuel pump control module indicating the desired fuel pressure. Serial communication between the engine control module (ECM) and the fuel pump control module is used to carry the signal. The fuel pump control module then operates the fuel pump unit to obtain the desired pressure using a pulse width modulation voltage on the ground lead. The fuel pump (FP) can be controlled steplessly by changing the pulse width modulation (PWM) signal. Only that pressure which is required at that specific time will then be released to the fuel rail/injectors. The value of the pulse width modulation (PWM) signal is a measurement of the operational load of the fuel pump (FP) (% duty, 100% = maximum pressure).
The engine control module (ECM) continuously monitors the fuel pressure using the signal from the fuel pressure sensor. This allows the desired fuel pressure to be reached, and if necessary a signal is transmitted to the fuel pump control module requesting that the fuel pressure is adjusted.
The engine control module (ECM) attempts too obtain a constant fuel pressure (approximately 380kPa relative to atmospheric pressure with the engine running).
By-pass valve
When the injectors close when the pressure is too great (during engine braking for example) there is a pressure peak. The by-pass valve in the fuel pump (FP) is used to even out the pressure peak. The opening pressure of the valve is approximately 650 kPa.
The by-pass valve also functions as a non-return valve, ensuring that the fuel pressure in the system is maintained when the engine is switched off.
There is high pressure before the engine is started. This high pressure means that the valve in the by-pass valve opens and the system is "flushed".

Passive safety
For safety reasons, the engine control module (ECM) shuts off the fuel pump (FP) if the supplemental restraint system module (SRS) detects a collision.

Knock control




Knock occurs in the combustion chamber when the fuel and air mixture self ignites. This can occur either before or after the spark plug has produced an ignition spark. In both cases the gas in two or more places ignites in the combustion chamber.
This results in an extremely fast combustion process with flames from several directions. When these flames collide, the pressure in the cylinder increases rapidly and there is a mechanical knocking sound.
If any cylinder knocks, then certain types of vibrations in the engine block. These vibrations are transmitted to the knock sensors (7/23-24), which are bolted in the engine block.
One knock sensor detects knock on cylinders 1, 2, 3. The other knock sensor detects knock on cylinders 4, 5, and 6.
The mechanical stress generated in the knock sensors' piezo-electric materials result in generation of a voltage. The Engine control module (ECM) (4/46) can then, using the camshaft sensors (7/172-173) and the impulse sensor (7/25), decide which cylinder is knocking.
The knock sensors (KS) also interpret a proportion of normal engine sound. The control module is able to recognize the vibrations which correspond to knocking by filtering, amplifying and using software to evaluate the signal.
If the knock sensors (KS) detect knocking in the engine above a certain threshold value, the ignition timing is first retarded and then the fuel/air mixture is enriched to eliminate knocking.

Ignition control





The following components are used for ignition control:
- engine speed (RPM) sensor (7/25)
- Camshaft sensor (7/172-173)
- mass air flow (MAF) sensor (7/17)
- engine coolant temperature (ECT) sensor (7/16)
- throttle position (TP) sensor on the electronic throttle unit (6/120)
- knock sensor (KS) (7/23-24)
- transmission control module (TCM) (4/28)
- spark plugs with ignition coils (20/3-8).
The engine control module (ECM) calculates the optimum ignition advance based on the software and information from the sensors. The engine control module (ECM) cuts the current to the ignition coil mounted on the cylinder to be ignited and produces a spark.
During the starting phase the engine control module (ECM) produces a fixed ignition setting. When the engine has started and the vehicle is being driven, the engine control module (ECM) calculates the optimum ignition setting, taking factors such as the following into account:
- engine speed (RPM)
- load
- temperature.
The engine control module (ECM) analyses the signal from the knock sensors (KS) when the engine reaches operating temperature. If any of the cylinders knock, the ignition is retarded for that specific cylinder until the knocking ceases.
The ignition then advanced to the normal position or until the knock recurs.
Before the Transmission control module (TCM) is going to shift, sometimes it sends a request for torque limitation to the Engine control module (ECM). Which then lowers the ignition momentarily to reduce the torque and thus give smoother shifting and reduced load on the transmission.
Lowering of ignition can be done in several levels, where the levels depend on the signals from the Transmission control module (TCM). The return signal from the Engine control module (ECM) to the Transmission control module (TCM) confirms that the signal reached the Engine control module (ECM).
For further information, also see: Misfire diagnostic Misfire Diagnostics
The engine misfires if the fuel does not ignite correctly. For further information, also see: Misfire diagnostic Misfire Diagnostics

Regulating the air conditioning (A/C) compressor




The air conditioning (A/C) compressor is controlled by the engine control module (ECM) (4/46) on request from the climate control module (CCM) (4/6) via the controller area network (CAN). When the engine control module (ECM) receives a signal from the climate control module (CCM) to activate the air conditioning (A/C) compressor, the engine control module (ECM) grounds the circuit for the relay coil for the A/C compressor. See also: Design, B6324S Design
The relay (2/22) closes the circuit between the integrated relay/fusebox in the engine compartment and the clutch for the air conditioning (A/C) compressor (8/3). The air conditioning (A/C) compressor which has a variable cylinder displacement is always running during normal driving. Displacement in the compressor is regulated by a solenoid which is controlled by the engine control module (ECM).
The engine control module (ECM) controls the solenoid (displacement) from the driver's and vehicle's various driving characteristics. On Start-up of the engine, pulling off and at acceleration etc, displacement is controlled so that the A/C compressor has the least possible effect on the engine torque. The climate control module (CCM) controls all functions in the climate control system that are related to the vehicle's interface for driver and passenger. I.E. the climate control system buttons on the dashboard environment panel. Also see Design and Function, central electronic module (CEM).
The climate control module (CCM) transmits information to the engine control module (ECM), which determines what must be prioritized. For example, the air conditioning (A/C) compressor in certain extreme cases is switched off completely, regardless of the climate control module (CCM) request. This is to prevent negative engine performance and to protect the air conditioning (A/C) system. As well as the information from the climate control module (CCM), the engine control module (ECM) controls the air conditioning (A/C) compressor based on the information from:
- Air conditioning (A/C) pressure sensor (high pressure side) (7/8)
- the throttle position (TP) sensor (6/120)
- the engine coolant temperature (ECT) sensor (7/16).

Throttle control




To ensure that the correct throttle angle is reached, the engine control module (ECM) (4/46) controls the throttle shutter in the throttle unit (6/120), mainly using the signal from:
- Accelerator pedal (AP) position sensor (7/51)
- the throttle position (TP) sensor on the electronic throttle unit.
Additional signals and parameters are used to ensure optimum throttle control. By example by compensating for:
- the load from the air conditioning (A/C) compressor
- the load from the transmission depending on the selected gear mode
- engine coolant temperature (ECT)
- mass air flow through the intake manifold
- manifold absolute pressure (MAP) in the intake manifold.
The position of the throttle is measured by two potentiometers, in the throttle position (TP) sensor, which are on the throttle unit. These are connected, so that potentiometer 1 produces a higher voltage as the throttle angle increases, while potentiometer 2 does the opposite.
In a combustion engine, the difference between the minimum and maximum airflow is considerable. The smaller air flows need more thorough regulation, so the potentiometer signal from potentiometer 1 is amplified approximately 4 times in the engine control module (ECM) before it reaches the AC/DC converter in the engine control module (ECM). This means that there are three, two real and one fictitious, input signals available to the engine control module (ECM). These signals are used to determine the position of the throttle and to deploy the damper motor to the correct position. In general the amplified signal is primarily used for small throttle angles (small air flows), which are desirable when a high degree of accuracy is required, for idle air trim for example.
Because the signal is amplified, it reaches its maximum value as early as approximately a quarter of maximum deployment.
The engine control module (ECM) primarily uses the signal from potentiometer 1 as a measurement of throttle opening. The signal from potentiometer 2 is mainly to check that potentiometer 1 is working. The engine control module (ECM) then uses the signal to calculate a throttle angle (actual value). This is the actual throttle angle. The value for the actual throttle angle is used by those functions in the engine control module (ECM) which depend on this information so that the throttle can be correctly regulated.
There is an adaptation (learning) in the engine control module (ECM) so that the control module can calculate how the damper motor needs to be controlled. See "Adaptation of the throttle unit" below.
The throttle angle is regulated so that the actual angle (actual value) is the same as the angle calculated by the engine control module (ECM) (desired value). The engine control module (ECM) also uses the values that were stored during adaptation of the throttle angle, and the actual signals from the potentiometers.
The damper motor is deployed by the integrated power stage in the engine control module (ECM) using a pulse width modulation (PWM) signal. The torsion from the opening and return springs in the electronic throttle unit is also used. If there is a fault in the engine control module (ECM) so that the throttle unit cannot be operated or powered, the springs in the throttle unit will turn the throttle disc to the limp home position (return position). This return position gives a throttle angle large enough to allow the car to be driven to a workshop, although with considerably reduced driveablity.

Throttle angle
The throttle angle is usually gauged by potentiometer 1. For small angles the amplified signal is used to obtain a clearer signal. The engine control module (ECM) also monitors the throttle unit signals from the potentiometers to check that they are plausible, that they are within the minimum and maximum limits and that the signals correspond to the same throttle angle. If there is a difference in the signals, a fictitious throttle signal is calculated from the load signal, the engine speed (rpm) and the prevailing conditions, particularly pressure and temperature.
The potentiometer whose signal is closest to the calculated throttle angle will then be assumed to be correct. The other potentiometer is then classified as not functioning and a diagnostic trouble code (DTC) is generated. The system then constantly monitors the throttle angle of the remaining potentiometer in comparison to the calculated throttle angle. If there is a difference between these values, the engine control module (ECM) will not rely on any of the throttle unit potentiometers. The power stage in the throttle unit is then disengaged, and the throttle switches to limp home mode.

Adaptation of the throttle unit
In ignition position II, the engine control module (ECM) carries out adaptation of the electronic throttle unit. Adaptation is carried out by the throttle disc being mechanically controlled to the closed position and the current throttle position being read off. If previous adaptation values are missing in the engine control module (ECM), for example, if the control module has not been powered, the current throttle angle is stored as the adaptation value. If, in addition, there is a previously stored value, the average value of the previous one and the current throttle angle is stored as the new adaptation value.

Hint: When replacing the electronic throttle unit, the engine control module (ECM) must therefore always be switched off.