Curiosii for ever!: Car repair manuals for everyone.

Function






Function

ABS function




The brake control module (BCM) (1) registers the acceleration and retardation of the wheels while driving. The wheel sensors (3) (4 sensors - one per wheel) provide information on the wheels' rotational speed to the brake control module (BCM), which uses the information to calculate vehicle speed. The brake control module (BCM) transmits the signal on the CAN network to make it accessible to other systems.
During braking, the brake control module (BCM) receives a CAN signal from the engine control module (ECM) and brake light switch (2) to indicate that braking is occurring. The brake control module (BCM) then goes into standby mode for ABS control. The signal from the brake light switch is not necessary for ABS control.
If the brake control module (BCM) detects that a wheel is locked, the hydraulic unit (4) and the hydraulic pressure for that wheel are adapted so as to prevent wheel lock-up.
The pressure in the circuit is thus regulated to maximize braking effect, which is when the wheel rotates with approx. 12-20% slippage against the surface.
The ABS function is not activated until vehicle speed is at least approx. 5 km/h (3.1 mph), which means that the wheels can lock up at speeds below approx. 7 km/h (4.3 mph). This is of no practical significance to system function or to the driver.

ABS control can be divided into three different steps:
1. Open mode (pressure build-up). This is the normal status during braking. The intake valve is open and the outlet valve is closed. This allows brake pressure from the master cylinder to pass to the wheel.
2. Pressure maintenance phase (pressure holding). When the brake control module (BCM) detects that a wheel is rotating too slowly, it closes the intake valve. This prevents brake pressure to the wheel from increasing, even if the driver depresses the brake pedal harder. If the rotational speed of the wheel continues to drop, control enters the pressure reduction phase.
3. Pressure reduction phase (pressure dump). The intake valve remains closed. The brake control module (BCM) opens the outlet valve and starts the pump to lead brake fluid away from the wheel, thereby reducing brake pressure. Once the rotational speed of the wheel has increased sufficiently, the control module closes the outlet valve, opens the intake valve and control resumes open mode.
Steps 1, 2 and 3 are repeated until braking is completed or ABS control ceases.

ABS control

No braking




The brake system is not actuated if the driver is not braking the vehicle. In other words, the master cylinder is in its home position and the connection between the brake fluid reservoir and the rest of the hydraulic system is open. The system is then totally depressurized. In the valve block of the hydraulic unit, the hydraulic valves are in their home position, that is to say the intake valves are open and the outlet valves are closed.

Braking without the ABS function




When the brake pedal is depressed, pedal force is transferred to the master cylinder's pistons via the brake servo and the brake light switch is actuated. The primary and secondary piston in the master cylinder then move forward, closing the openings to the brake fluid reservoir. The hydraulic pressure in the two brake circuits increases, actuating the pistons in the brake calliper, which presses the brake lining toward the brake discs.
When the brake pedal is released, the pistons in the master cylinder return to their home position. The connection to the brake fluid reservoir is opened and the brake system becomes depressurized. The pistons in the brake calliper return to their home position with the help of the sealing rings.

Braking with the ABS function




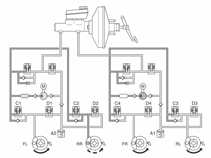
When a wheel starts to lock up while braking, the brake control module (BCM) closes the intake valve of the relevant brake circuit to cut off the supply of brake fluid from the master cylinder. This prevents the hydraulic pressure from increasing further regardless of the pressure in the master cylinder (pressure holding, see right front wheel -FR). The hydraulic pump is started at the same time.
If the wheel still tends to lock up, the outlet valve is opened in order to release brake fluid back to the accumulators, resulting in a reduction in the pressure in the brake circuit (pressure dumping, see left front wheel -FL). This reduces reduces hydraulic pressure as well as brake force, resulting in wheel acceleration. The hydraulic pump returns brake fluid from the accumulators to the master cylinder.
Once acceleration is sufficient, the brake control module (BCM) closes the outlet valve and opens the intake valve in order to increase hydraulic pressure. During the pressure build-up phase, the necessary fluid volume is supplied by the master cylinder and the pump if the accumulators contain brake fluid. Since the volume of fluid supplied to the brake circuit is usually greater than the volume released back to the accumulators from the brake circuits, the accumulators will in principle only compensate for volume tops on the induction side of the pump. The pump returns the brake fluid from the low pressure accumulators to the master cylinder or the brake circuits depending on the position of the intake valves.
When the pump is operating, brake pedal position is raised and lowered (pulses). This condition is normal and serves to warn the driver that ABS control is active.
The hydraulic pump runs for approx. 1 second after the conclusion of ABS control to ensure that the accumulators have been emptied.

EBD function




The EBD function is integrated with the ABS system and regulates brake force to the rear wheel brakes. EBD control regulates the hydraulic pressure in the rear wheel brake circuits so that the rear wheels spin slightly less than the front wheels during braking. This enables the vehicle to decelerate in an optimal, stable manner.
The brake control module (BCM) regulates brake pressure by controlling the intake and outlet valves in the rear wheels' brake circuit.
Brake pressure in the rear wheel circuit is regulated differently depending on how much the rear wheels are spinning in relation to the front wheels. Control strives to keep rear wheel spin 0-2% less than front wheel spin. The function can thus be said to be load detecting.
In general, the difference in spin between the rear wheels and front wheels during braking is greatly dependent on the severity of the braking and how heavily the vehicle is loaded. Hard braking/light load can generate more spin; light braking/large load can generate less spin.
Because EBD control requires less brake fluid than during stability and traction control, the hydraulic pump is not activated. The volume of fluid returned from the brake circuits is collected by the accumulators.

DSTC system

The DSTC system consists of three components:
- Stability control
- Traction control
- Active yaw control
For information on stability control, see "Stability control". For information on traction control, see "Traction control". For information on active yaw control, see "Stability control".

Stability control
Stability is controlled by the brake control module (BCM) sending a signal to the engine control module (ECM) to reduce engine torque if a drive wheel should start to spin and there is a reduction in road grip. Stability control is operable between 0 km/h (0 mph) and top speed.




Stability control can be engaged or disengaged manually by turning the function selector on the left steering wheel stalk until "DSTC/spin control on/off" appears in the driver information module display. The selection is then confirmed by pressing the "Reset" button. All functions are connected when the ignition is turned on. If the stability function is disengaged, the other functions will operate normally.

Traction control

General









Traction control is integrated in the brake system.
The system is primarily intended as a starting-off aid on slippery surfaces for speeds up to approx. 60 km/h (37.3 mph). The function of traction control is extremely limited at speeds over 60 km/h (37.3 mph).
If the brake control module (BCM) receives information from the front wheel sensors indicating that one of the drive wheels is spinning faster than the other, the SV valve (1) is closed. The hydraulic pump (3) is started to pump brake fluid out of the spinning wheel's brake calliper. This builds up pressure in the brake circuit and the brake is applied to the exact degree needed to distribute the driving force between the drive wheels so that the drive wheel with the best grip receives the largest amount of driving force. Control works regardless of engine output.
On vehicles with traction control, the brake control module (BCM) continually registers how much the brakes are used, enabling the module to calculate the temperature of the front wheel brake discs. If the calculated temperature becomes too high (approx. 450 °C/842 °F) while the traction control function is engaged, the traction control function is blocked. The spin warning lamp illuminates and a text appears in the driver information module display. A diagnostic trouble code is generated in the brake control module (BCM). Traction control is blocked to prevent the brakes from overheating. The lamp goes out when the calculated temperature is below approx. 300 °C (572 °F) and traction control is once again enabled. The ABS function, however, is operable the entire time. Information on calculated brake disc temperature is found in the brake control module (BCM) provided its 30-feed is connected. Note that high brake temperature can also be caused by hard use of the brake system.

No traction control




If no drive wheel is spinning, the brake system is not actuated. In other words, the master cylinder is in its home position and the connection between the brake fluid reservoir and the rest of the hydraulic system is open. The system is then totally depressurized. In the valve block of the hydraulic unit, the hydraulic valves are in their home position, the intake valves and SV valves are open; the outlet valves and ESV valves are closed.

Traction control when one or more drive wheels is spinning




If one or more drive wheels tends to spin once the vehicle has been started and driven off, the brake control module (BCM) registers this and compares the signals from the wheel sensors with a calculated reference speed. The control module then closes one or both SV valves and starts the hydraulic pump. The SV valve then blocks the connection between the pump's pressure side and the master cylinder's primary/secondary circuit. The intake valve of the spinning wheel is closed so that the wheel is not braked. The hydraulic pump draws brake fluid from the brake fluid reservoir via the ESV valve and increases pressure until the bypass valve opens. The hydraulic pressure then reaches the spinning wheel and decelerates it so that the driving force is distributed between the drive wheels so that the drive wheel with the best grip receives the largest amount of driving force.
Since the pump usually delivers more flow than required for traction control, excess brake fluid will be directed to the master cylinder via the bypass valve or will be suctioned up directly by the pump.
Once the spinning wheel has been decelerated to a condition with normal spin, the intake valve is closed. Depending on the wheel's acceleration, the outlet valve will open (brake fluid flows back to the induction side of the pump) so that there is a drop in pressure in the brake circuit or the outlet valve remains closed to maintain pressure (pressure hold). Pressure can once again be increased in the brake circuit by closing the outlet valve and opening the intake valve.

This control keeps the wheel in a condition of optimal spin until one of the following occurs:
- the spin tends to cease as a result of increased friction with the surface
- control is terminated by the brake control module (BCM) to prevent brake overheating
- the vehicle is braked
- the vehicle reaches a speed at which traction control ceases.
The SV valve is activated throughout the entire traction control process.
Activating the brakes, which the brake control module (BCM) registers via a signal from the brake light switch, terminates traction control and causes the SV valve to open. The ESV valve is closed so that the pump cannot suck brake fluid from the master cylinder. The hydraulic unit now works as a normal ABS hydraulic modulator.
The traction control function is only operable if there is a difference in speed between the drive wheels. This difference varies with vehicle speed. When vehicle speed is 0 km/h (0 mph), there must be an 8 km/h (5 mph) difference between the drive wheels for traction control to engage. A difference of 18 km/h (11.2 mph) is required at a vehicle speed of 20 km/h (12.4 mph) and a 25 km/h (15.5 mph) difference is required at 40 km/h (25 mph). At high speeds, too a great difference is required between the drive wheels. Thus, use of traction control is not possible at speeds above 60 km/h (37.3 mph).

Active yaw control




The brake control module (BCM) with DSTC system continually uses information from various system sensors to calculate the position of the steering wheel and the vehicle. The brake control module (BCM) calculates the driving style of the driver by measuring:
- steering angle
- steering angle speed
- engine torque
- the vehicle speed
- brake pressure.
The brake control module (BCM) also calculates vehicle behavior by monitoring the vehicle's:
- yaw angle speed
- lateral acceleration
- forward acceleration.
The brake control module (BCM) receives information on current steering angle from the steering wheel angle sensor module (SAS).
When the differences between the driver's intended direction of travel and the vehicle's behavior exceed a threshold, active yaw control (AYC) regulates engine torque (stability function) in order to maintain the vehicle's lateral stability during most driving conditions. The AYC function also activates the individual brake control to regulate the SV and ESV valves of the hydraulic unit as well as the intake and outlet valves. These correct the vehicle in the event of a skid.
For information on steering angle and steering angle speed, see Design and Function, Steering Wheel Angle Sensor Module (SAS).









During AYC, in other words when the vehicle is skidding, the hydraulic pump starts to build up brake pressure regardless of whether the driver is activating the brake pedal. The brake control module (BCM) then activates the valves in the hydraulic unit and checks individual wheel brake force. This is done by increasing, maintaining or lowering brake pressure individually to stabilize the vehicle. If the driver depresses the brake pedal during stability control, the control module will use the brake pressure sensor integrated in the hydraulic unit to incorporate the driver's brake actuation into stability control.
If the driver depresses the brake pedal during stability control, the brake control module (BCM) will use the brake pressure sensor integrated in the hydraulic unit to incorporate the driver's brake actuation into stability control.
The calculations performed by the control module include the driver's desired brake pressure and functions for:
- Active yaw control (AYC)
- ABS
- EBD
- Stability control

AYC function, oversteering




Oversteering, which is when the vehicle turns to a greater degree than the steering wheel has been turned, is an extremely dangerous situation that is hard for the average driver to control. If not remedied, oversteering can cause the vehicle to start spinning out of control.
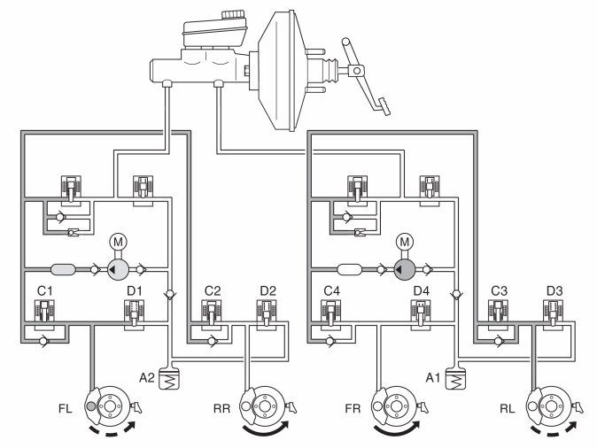
In the example above, the vehicle makes a right-hand turn and oversteers. To counteract the oversteering, the DSTC system closed the SV valve (separation valve), opened the ESV valve (electronic shuttle valve) and started the pump. Intake valve (C1) remains open while the other intake valves are closed. As a result, the brakes are applied to the left front and rear wheels. In the event of oversteering, the brake control module (BCM) sends a request for torque reduction to the engine control module (ECM) via the CAN network.

AYC function, understeering




Understeering is when the vehicle has the tendency to try to continue straight ahead even though the steering wheel has been turned. In the event of understeering, the brake control module (BCBM) sends a request for torque reduction to the engine control module (ECM) via the CAN network.
In the example above, the steering wheel was turned to the right, but the vehicle tends to continue straight ahead. The SV valve (separation valve) closes, the ESV valve (electronic shuttle valve) opens and the pump starts. The DSTC system applies the brakes to the right rear wheel by leaving intake valve C2 open and closing the other intake valves (C1, C3 and C4).

Other functions
The Mark 60E brake system also includes a number of functions to assist the driver in various braking situations.
Brake assistance
Emergency brake assistance (EBA) is a function that helps the driver obtain maximum braking effect in an emergency situation. The brake control module (BCM) monitors the pressure in the brake servo with the help of a pressure sensor in the hydraulic unit. Quick movement of the brake pedal (emergency braking) generates a rapid change of pressure in the brake servo. When the control module registers the pressure change, the brake system activates the hydraulic pump. The hydraulic pump increases brake pressure in the brake system to obtain optimum braking effect (more powerful than during normal braking). Full braking effect is maintained as long as the driver maintains or increases pressure on the brake pedal. The function ceases immediately if the driver releases the brake pedal. The function is active from approx. 10 km/h (6 mph) to top speed. The function cannot be disengaged.

Brake function requested by other systems
In the Mark 60E brake system, other vehicle control systems can send a request for the brake system to perform certain brake functions.
The forward sensing module (FSM) regulates a system that uses a forward-aimed radar to detect whether there are any objects within a predefined area in front of the vehicle. If an object is registered, a request is sent to the brake control module (BCM) for automatic braking.
The system comprises two subfunctions: adaptive cruise control (ACC) plus collision warning and collision mitigation by braking.
- Adaptive cruise control is a function that operates when cruise control is active. It helps the driver check and maintain the distance to the vehicle directly in front. If the radar of the forward sensing module (FSM) detects an object nearing a predefined area at the front of the vehicle, the control module sends a request to the brake control module (BCM) to gently decelerate the vehicle. The function is enabled and disabled via the control for cruise control.
- Collision warning and collision mitigation by braking is a function that helps the driver obtain maximum braking effect when there is a risk of collision. If the radar of the forward sensing module (FSM) detects that an object in front of the vehicle is within a predefined area, the control module sends a request to the brake control module (BCM) to increase preparedness. The brake control module (BCM) increases brake pressure as a means of preparing to help the driver brake. If collision is unavoidable, the brake control module (BCM) automatically helps the driver obtain maximum brake effect.
The adaptive cruise control and the collision warning and collision mitigation by braking functions are not triggered if there is a fault in the brake control module (BCM) or if the central electronic module (CEM) indicates that there is a fault in one of these functions via the CAN network.
For a more detailed description of the systems, see Design and Function, Forward Sensing Module (FSM).
The park brake module (PBM) regulates the electrically operated parking brake. If the driver activates the parking brake while driving, a request is sent to the brake control module (BCM) to decelerate the vehicle with the help of the brake function. The brake function remains active as long as the button is depressed, but is disabled at speeds below 5 km/h (3.1 mph) as the electrically operated parking brake function then takes over. The driver can activate or deactivate the parking brake by pressing the button or by pressing the accelerator pedal.
For a more detailed description of the system, see Design and Function, Park Brake Module (PBM).