Curiosii for ever!: Car repair manuals for everyone.

Function



Function

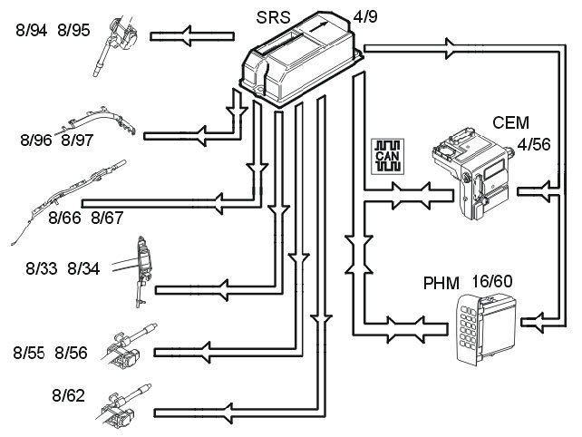
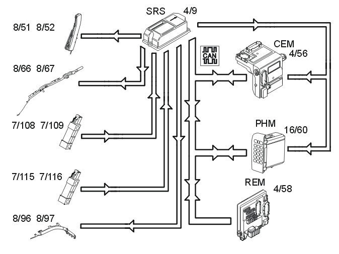
Checking the SRS system







When the ignition key is turned from 0 to I, II or III, the communication on the controller area network (CAN), the status of the internal functions in the supplemental restraint system module (SRS) (4/9) as well as all directly connected components are checked:
- driver's airbag stages 1 and 2 (8/30 and 8/61)
- driver's airbag stage 3 (8/123) (XC90 USA/CDN only)
- passenger airbag stages 1 and 2 (8/31 and 8/32)
- passenger airbag stage 3 (8/124) (XC90 USA/CDN only)
- seat belt tensioners front and rear (8/33, 8/34 8/55, 8/56 and 8/62)
- seat belt tensioners third row (8/94 and 8/95) (XC90 7 seater only)
- side impact sensors (7/108, 7/109, 7/115 and 7/116)
- left and right inflatable curtains (8/66 and 8/67)
- left and right rear inflatable curtains (8/96 and 8/97) (XC90 7 seater only)
- SIPS bags (8/51 and 8/52)
- front impact sensors (7/178 and 7/179) (certain markets and models only)
- front seat belt buckles (3/93 and 3/94)
- adaptive steering column (8/99) (XC90 USA/CDN only)
- switch on/off, front passenger airbag (3/157) (not USA/CDN)
- occupant weight sensor (OWS) (7/93) (certain markets and models only)

The supplemental restraint system module (SRS) transmits information via the controller area network (CAN) to the driver information module (DIM) (5/1) indicating that this test is in progress. The central electronic module (CEM) (4/56) also transmits the parameter values during the status check.

The driver information module (DIM) then lights the SRS indicator lamp. The SRS indicator lamp is lit while the supplemental restraint system (SRS) is being checked. When the supplemental restraint system (SRS) has been tested and no faults have been detected, the SRS indicator lamp goes out.

If a fault is detected during the check it will be indicated in one of the following ways, depending on how serious it is:
- the SRS indicator lamp continues to light and a warning text is displayed in the driver information module (DIM)
- the general warning lamp lights and a warning text is displayed in the driver information module (DIM).

The driver information module (DIM) continuously transmits a signal to the supplemental restraint system module (SRS) via the controller area network (CAN) with information about whether the SRS indicator lamp is working or not. The general warning lamp will light and a text message will be displayed in the driver information module (DIM) if the SRS warning lamp is not working. If the CAN communication between the supplemental restraint system (SRS) module and the driver information module (DIM) fails, the red lamp in the general warning lamp lights up and text is displayed in the driver information module (DIM). If the faults disappear and the driver information module (DIM) can transmit information to the supplemental restraint system module (SRS) and the status of the SRS warning lamp is OK, the warning lamps will return to normal function.

Side impact







In event of a side-on collision, the side impact sensors (7/108, 7/109, 7/115 and 7/116) on the left and right-hand sides evaluate the force of the collision pulse. If the collision pulse is powerful enough, the level of the acceleration signal from the side impact sensors will exceed the calculated activation level for the collision protection system in the supplemental restraint system module (SRS) (4/9).

The control module also requires a further acceleration sensor, either from the acceleration sensors in the control module or from another side impact sensor. If the signal from the collision sensor meets the conditions for activation of the side impact airbags (8/51 and 8/52) and/or inflatable curtains (8/66 and 8/67) (8/96 and 8/97 on the 7 seater XC90 only), the control module sends a current pulse to those side impact airbags and/or inflatable curtains that are to be deployed. The side impact protection system will only be deployed on the side where the impact is registered.

The activation level of the side impact protection system depends on the vehicle speed and whether any of the front doors are open during the collision. The central electronic module (CEM) (4/56) transmits information about vehicle speed on the controller area network (CAN). The rear electronic module (REM) (4/58) transmits information about the status (open or closed) of the left and right-hand front doors.

The control module also transmits a collision signal on a directly connected cable to the central electronic module (CEM) and the phone module (PHM) (16/60), so that these control modules can take certain actions.

A collision status signal is also sent to the phone module (PHM) and the central electronic module (CEM) via the controller area network (CAN).

Frontal collision







A function known as multi-point detection is used during a headon collision. This means that the impact pulse is registered in several points. This function is integrated in the supplemental restraint system module (SRS) (4/9). The front impact sensors (7/178 and 7/179) (certain markets and models only) is also part of multi-point detection in the control module. The front impact sensors register the impact pulse and send acceleration data to the control module.

When the collision pulse is sufficiently large an activation signal (current pulse) is transmitted to one or more of the following:
- front airbags stages 1 and 2 (8/30, 8/31, 8/32 and 8/61)
- front airbags stage 3 (8/123 and 8/124) (XC90 USA/CDN only)
- seat belt tensioners (8/33, 8/34, 8/55 8/56 and 8/62)
- seat belt tensioners third row (8/94 and 8/95) (XC90 7 seater only).

In vehicles with an on/off switch for the front passenger airbag (3/157), the passenger airbag will not be activated if it has been switched off.

In cars with an occupant weight sensor (OWS) (7/93), this is used to activate and deactivate the passenger airbag.

For cars with an adaptive steering column (8/99), when the driver's airbag is activated and the driver seatbelt is fastened, an activation signal (current pulse) is transmitted by the control module to the adaptive steering column.

A collision signal is transmitted on a direct connection from the supplemental restraint system module (SRS) to the central electronic module (CEM)( 4/56) and phone module (PHM) (16/60) when the collision protection system is activated. These two control modules ensure that:
- the central locking system is unlocked
- the fuel pump (FP) is switched off
- the interior lighting lights
- the hazard warning signal flashers are activated
- the collision pulse is registered
- an automatic alarm is sent to CSC (customer service center) if the vehicle is equipped with Volvo On Call (Plus).

A collision status signal is also sent to the phone module (PHM) and the central electronic module (CEM) via the controller area network (CAN).

Roll over protection (XC90 only)







If the side tilt of the car exceeds 50 - 55 degrees, the supplemental restraint system module (SRS) starts calculating the strength of the rotational energy. If the sideways lean and rotational energy are high enough, the control module will activate the roll over protection. All seat belt tensioners in the car, front (8/33, 8/34), rear (8/55, 8/56, 8/62) and for the third row of seats (8/94, 8/95) (7 seater XC90 only) will be activated. The front (8/66, 8/67) and rear (8/96, 8/97 (7 seater XC90 only)) inflatable curtains will also be activated.

A collision signal is transmitted on a direct connection from the supplemental restraint system module (SRS) to the central electronic module (CEM)(4/56) and phone module (PHM) (16/60) when the collision protection system is activated. These two control modules ensure that:
- the central locking system is unlocked
- the fuel pump (FP) is switched off
- the interior lighting lights
- the hazard warning signal flashers are activated
- the collision pulse is registered
- an automatic alarm is sent to CSC (customer service center) if the vehicle is equipped with Volvo On Call (Plus).

A collision status signal is also sent to the phone module (PHM) and the central electronic module (CEM) via the controller area network (CAN).

Activating/deactivating the front passenger airbag (not USA/CDN)







If necessary, the front passenger airbag (8/31 and 8/32) can be deactivated. This is done using a switch (3/157) positioned on the side of the dashboard on the passenger side.

If the position of the switch is changed from "on" to "off", the level of current at the two Hall sensors connected to the switch changes. The Hall sensors transmit the altered current levels to the supplemental restraint system module (SRS) (4/9) via directly connected cables.
The control module software deactivates the front passenger airbag, which means that the airbag has no functionality in the event of a collision. The supplemental restraint system module (SRS) transmits a signal on the controller area network (CAN) to the upper electronic module (UEM) (4/70), with a request to light the passenger airbag disconnected warning lamp. The upper electronic module (UEM) then lights the passenger airbag disconnected warning lamp.

When the position of the switch is changed from "off" to "on", a new current level is transmitted from the Hall sensors to the supplemental restraint system module (SRS). The control module software then activates the airbag, which means that the airbag has full functionality in the event of a collision. At the same time, the supplemental restraint system module (SRS) transmits a signal on the controller area network (CAN) to the upper electronic module (UEM), with a request to switch off the passenger airbag disconnected warning lamp. The upper electronic module (UEM) then switches off the passenger airbag disconnected warning lamp.

NOTE: The on/off switch for the front passenger airbag and occupant weight sensor (OWS) must not be installed in the vehicle together.

Activating/deactivating front passenger airbag (USA/CDN - certain models only)







Under normal conditions the information from the occupant weight sensor (OWS) system (7/93) is the basis for whether the supplemental restraint system module (SRS) (4/9) should activate or deactivate the front passenger airbag (8/31 8/32 and 8/124). The occupant weight sensor (OWS) communicates continuously with the supplemental restraint system (SRS) module on the local LIN bus. When a passenger weighing more than a certain weight is in the seat, the supplemental restraint system module (SRS) is informed by the occupant weight sensor (OWS). The control module software activates the front passenger airbag, which means that the airbag has full functionality in the event of a collision. At the same time the supplemental restraint system module (SRS) transmits a signal on the controller area network (CAN) to the upper electronic module (UEM) (4/70), with a request to switch off the passenger airbag disconnected warning lamp. The upper electronic module (UEM) then switches off the passenger airbag disconnected warning lamp.

If the weight on the front passenger seat is below a certain level the supplemental restraint system module (SRS) is informed by the occupant weight sensor (OWS). The control module software deactivates the front passenger airbag, which means that the airbag has no functionality in the event of a collision. At the same time the supplemental restraint system module (SRS) transmits a signal on the controller area network (CAN) to the upper electronic module (UEM), with a request to switch on the passenger airbag disconnected warning lamp. The upper electronic module (UEM) then lights the passenger airbag disconnected warning lamp. However there is an exception to this:
- The passenger airbag disconnected warning lamp will remain unlit if the occupant weight sensor (OWS) registers that the passenger seat is unoccupied. This means that the passenger airbag is deactivated.

NOTE: The on/off switch for the front passenger airbag and occupant weight sensor (OWS) must not be installed in the vehicle together.

The occupant weight sensor (OWS) system (USA/CDN - certain models only)

The occupant weight sensor (OWS) is designed to meet the regulatory requirements of Federal Motor Vehicle Safety Standard (FMVSS) 208 and is designed to disable (will not inflate) the passenger's side front airbag under certain conditions.

The occupant weight sensor (OWS) works with sensors that are part of the front passenger's seat and safety belt. The sensors are designed to detect the presence of a properly seated occupant and determine if the passenger's side front airbag should be enabled (may inflate) or disabled (will not inflate).

The occupant weight sensor (OWS) will disable (will not inflate) the passenger's side front airbag when:
- the front passenger seat is unoccupied, or there are small/medium objects in the front passenger seat
- the system determines that an infant is present in a rearfacing infant seat that is installed according to the manufacturer s instructions
- the system determines that a small child is present in a forward-facing child restraint that is installed according to the manufacturer's instructions
- the system determines that a small child is present in a booster seat
- a front passenger takes his/her weight off of the seat for a period of time
- a child or a small person occupies the front passenger seat.

The occupant weight sensor (OWS) uses a passenger airbag warning lamp (PAD) which will illuminate and stay lit to remind you that the passenger's side front airbag is disabled. The passenger airbag warning lamp (PAD) is located in the interior rear view mirror.

NOTE: The passenger airbag warning lamp (PAD) will illuminate for a short period of time when the ignition is turned on to confirm it is functional.

When the front passenger seat is not occupied (empty seat) or in the event that the passenger's side front airbag is enabled (may inflate), the passenger airbag warning lamp (PAD) will be unlit. The occupant weight sensor (OWS) is designed to disable (will not inflate) the passenger's side front airbag when a rear facing infant seat, a forward-facing child restraint, or a booster seat is detected. The passenger airbag warning lamp (PAD) will illuminate and stay lit to remind you that the passenger's side front airbag is disabled.

NOTE: Volvo recommends that children always be properly restrained in appropriate child restraints in the rear seats.

In rare situations when the safety belt is not latched, some child restraints may not be detected by the OWS because there is very little weight on the vehicle seat cushion. In these cases the passenger's side front airbag may be disabled, but the passenger airbag warning lamp (PAD) will not be lit. Do not assume that the passenger's side front airbag is disabled unless the passenger airbag warning lamp (PAD) is lit.

The occupant weight sensor (OWS) is designed to enable (may inflate) the passenger's side front airbag anytime the system senses that a person of adult size is sitting properly in the front passenger seat. The passenger airbag warning lamp (PAD) will be unlit and stay unlit.

The occupant weight sensor (OWS) detects pressure on the front passenger seat cushion as a result of load put in the seat. The occupant weight sensor (OWS) classifies the occupant as small or large based on whether the induced pressure is below or above a predetermined threshold. The threshold is defined between the pressure induced by children and the pressure induced by adults in accordance with the regulatory requirements of Federal Motor Vehicle Safety Standard (FMVSS) 208. If the occupant weight sensor (OWS) determines a small occupant classification, the passenger's side front airbag will be disabled and the passenger airbag warning lamp (PAD) will be lit. If the occupant weight sensor (OWS) determines a large occupant classification, the passenger's side front airbag will be enabled and the passenger airbag warning lamp (PAD) will be unlit.