Curiosii for ever!: Car repair manuals for everyone.

How to Use the Wiring Diagrams



How To Use The Wiring Diagrams 1:2







The descriptions below apply in general to all wiring diagram, although not all sections are necessarily contained here.

A. Component designation
Every component has a component designation that consists of two parts.

The first part is a type number that describes the type of component in question, for example 3/xx.

The second part of the designation is a serial number, for example x/2.

Combined these give a component designation, for example 3/2.

The list of components by component number, where, with the help of the component designation, you can read off the name of the component, for example, 3/2 = light switch.

List of type numbers
The list shows which type of component that respective type numbers refer to, for example, 3/x = switch, 6/x = electric motor, etc.

1 Battery
2 Relay
3 Switch
4 Control module
5 Driver Information Module
6 Electric motor
7 Sensor
8 Actuator
9 Heating element
10 Light
11 Fuse
15 Electrical distribution rail/box
16 AUDIO
17 Service/diagnostics
18 Contact reel
19 Meter
20 Ignition component/shunt
26 Converter
27 Optics
31 Ground connection
53 Branching point
54 Connector

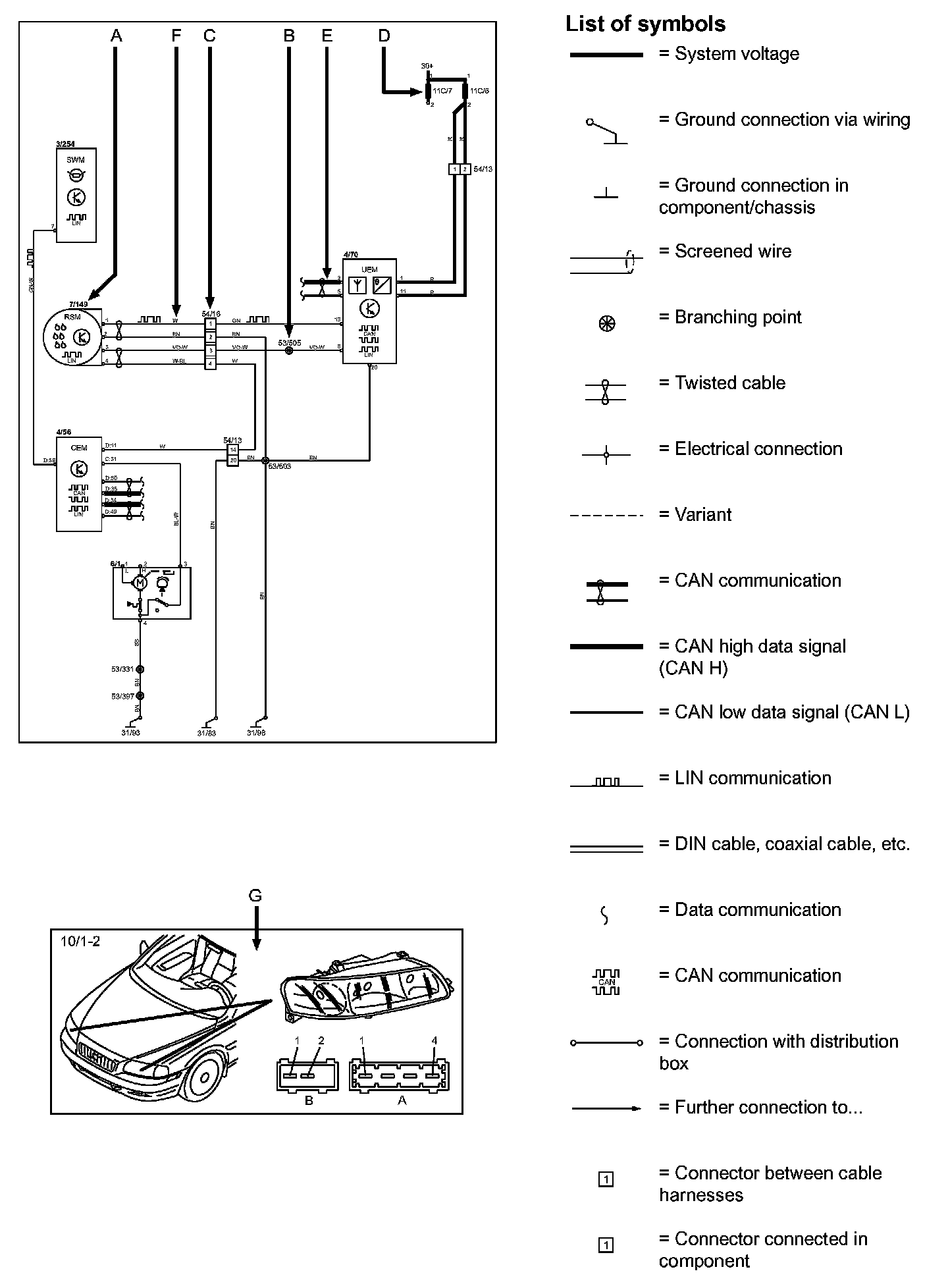
B. Branching points
The wiring diagrams contain numbered branching points, for example 53/352.

The information contains a section with a list of branching points. This list shows all the components which are connected to each branching point.

The location of the branching points is shown in the "Cable harness routing in vehicle" in Vehicle Level Harness Locations images.

C. Connectors
Connectors provide a bridge between two cable harnesses and are described in the "Connectors" in Vehicle Level Connector Views.

D. Electrical distribution
Operation of the fuses and relays is shown in the "Electrical distribution" in the Power and Ground Distribution Diagrams.

E. Data communication
Today's cars contain CAN and LIN networks that transfer information. Connections to these networks are not shown in their entirety in the respective wiring diagram. Complete information on CAN and LIN communication is found in "Control modules" in the Information Bus.

F. Abbreviations
A number of different abbreviations are used in the diagrams. These are explained in the "Wire Color Code and Other Abbreviations".

G. Component location
The component appearance and location is described in numeric order in the Vehicle level Location components