Curiosii for ever!: Car repair manuals for everyone.

Navigation Module



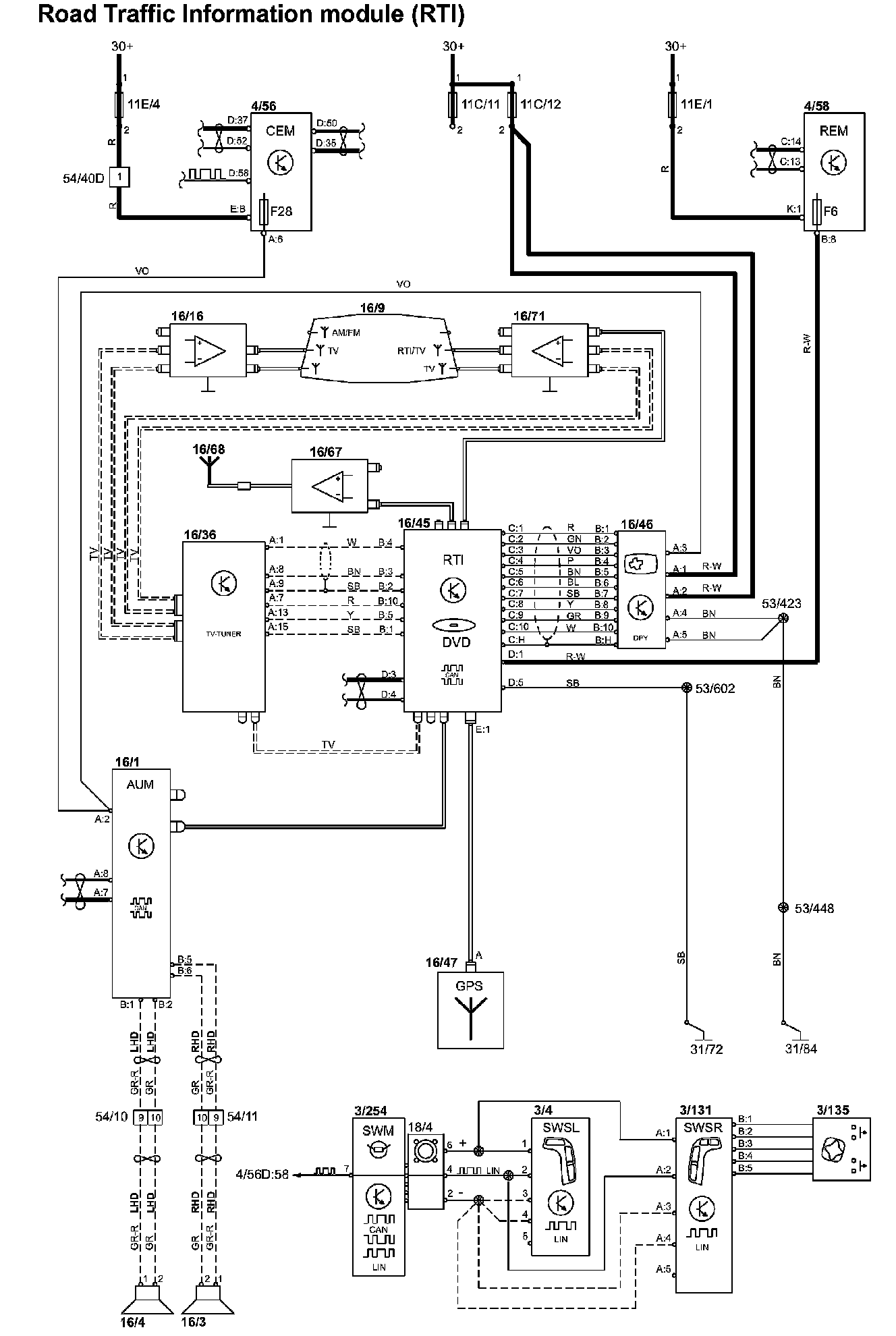
Road Traffic Information Module (RTI)


Road Traffic Information Module (RTI):






Diagram Legend: Diagram Legend

Wire Color Code Identification and Other Abbreviations: Wire Color Code and Other Abbreviations

List of Components By Component Number: List of Components By Component Number