Curiosii for ever!: Car repair manuals for everyone.

Function



Function

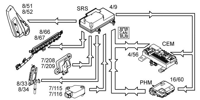
Checking the SRS system





When the ignition key is turned from 0 to I, II or III, the communication on the controller area network (CAN), the status of the internal functions in the supplemental restraint system module (SRS) (4/9) as well as all directly connected components are checked:

- airbags driver (8/30 and 8/61)
- airbags passenger (8/31 and 8/32)
- seat belt tensioners (8/33, 8/34, 8/55 and 8/56)
- side impact sensors (7/115, 7/116, 7/208 and 7/209)
- door mounted inflatable curtains (8/66 and 8/67)
- SIPS bags (8/51 and 8/52)
- frontal impact sensor (7/178 and 7/179)
- front seat belt buckles (3/93 and 3/94)
- adaptive steering column (8/99) (USA/CDN only)
- seat position sensors (3/255 and 3/256) (USA/CDN only)
- adaptive seat belt force limiter (8/128 and 8/129) (USA/CDN only)
- switch on/off, front passenger airbag (3/157) (not USA/CDN)
- occupant weight sensor (OWS) (7/93) (USA/CDN only)
- roll-over bar cassette (8/57 and 8/58).

The supplemental restraint system module (SRS) transmits information via the controller area network (CAN) to the driver information module (DIM) (5/1) indicating that this test is in progress. The central electronic module (CEM) (4/56) also transmits the parameter values during the status check.

The driver information module (DIM) then lights the SRS indicator lamp. The SRS indicator lamp is lit while the supplemental restraint system (SRS) is being checked. When the supplemental restraint system (SRS) has been tested and no faults have been detected, the SRS indicator lamp goes out.

If a fault is detected during the check it will be indicated in one of the following ways, depending on how serious it is:

- the SRS indicator lamp continues to light and a warning text is displayed in the driver information module (DIM)
- the general red warning lamp lights and a warning text is displayed in the driver information module (DIM).
- the general yellow warning lamp lights and a warning text is displayed in the driver information module (DIM).

The driver information module (DIM) continuously transmits a signal to the supplemental restraint system module (SRS) via the controller area network (CAN) with information about whether the SRS indicator lamp is working or not. The red general warning lamp lights up if the SRS indicator lamp stops working. If the CAN communication between the supplemental restraint system (SRS) module and the driver information module (DIM) fails, the SRS warning lamp lights up and text is displayed in the driver information module (DIM). If the faults disappear and the driver information module (DIM) can transmit information to the supplemental restraint system module (SRS) and the status of the SRS warning lamp is OK, the warning lamps will return to normal function.

Side impact





In the event of a side-on collision, the sensors in the Supplemental restraint system module (SRS) (4/9) and the side impact sensors (7/115, 7/116, 7/208 and 7/209) evaluate the force of the mechanical stresses. The Supplemental restraint system module (SRS) determines which protection system is to be activated in the situation.

If the impact fulfils the conditions to activate the side airbags (8/51 and 8/52) and the door mounted inflatable curtains (8/66 and 8/67) and/or seat belt tensioners front (8/33 and 8/34), the control module sends a current pulse to those protection systems that are to be deployed. The side impact protection system will only be deployed on the side where the impact is registered.

The control module also transmits a collision signal on a directly connected cable to the central electronic module (CEM) (4/56) and the phone module (PHM) (16/60), so that these control modules can take certain actions.

A collision status signal is also sent to the phone module (PHM) and the central electronic module (CEM) via the controller area network (CAN).

Frontal collision (not USA/CDN)





In the event of a frontal collision, the sensors in the Supplemental restraint system module (SRS) (4/9) and frontal impact sensors (7/178 and 7/179) evaluate the mechanical stresses. The Supplemental restraint system module (SRS) determines which protection system is to be activated in the situation.

If the impact fulfils the conditions to activate the protection system the Supplemental restraint system module (SRS) sends an activation signal, a current pulse, to the front airbags (8/30, 8/31, 8/32 and 8/61) and/or seat belt tensioners (8/33, 8/34, 8/55 and 8/56). The front passenger and driver airbags are activated. The front seat belt tensioners are activated. The passenger airbag will not be deployed if it is deactivated using the switch (3/157).

A collision signal is transmitted on a direct connection from the supplemental restraint system module (SRS) to the central electronic module (CEM)( 4/56) and phone module (PHM) (16/60) when the collision protection system is activated. These two control modules ensure that:

- switch off the fuel pump (FP)
- switch off the engine cooling fan (FC)
- switch off the windshield wipers when the car is stationary
- switch on the interior lighting and the courtesy lighting
- set the vehicle to collision status
- unlock the central locking system and
- if the vehicle is equipped with Volvo On Call (Plus), send an automatic alarm to CSC (Customer Service Center).

Frontal collision (only USA/CDN)





In the event of a frontal collision, the sensors in the Supplemental restraint system module (SRS) (4/9) and frontal impact sensors (7/178 and 7/179) evaluate the mechanical stresses. The Supplemental restraint system module (SRS) determines which protection system is to be activated in the situation.

If the impact fulfils the conditions to activate the protection system the Supplemental restraint system module (SRS) sends an activation signal, a current pulse, to:

- front airbags (8/30, 8/31, 8/32 and 8/61) and/or
- seat belt tensioner (8/33, 8/34, 8/55 and 8/56) and/or
- the adaptive steering column (8/99) and/or
- the function for adaptive seat belt force limiting.

The passenger airbag will not be deployed if it is deactivated using the Occupant weight sensor (OWS) (7/93).

A collision signal is transmitted on a direct connection from the supplemental restraint system module (SRS) to the central electronic module (CEM)( 4/56) and phone module (PHM) (16/60) when the collision protection system is activated. These two control modules ensure that:

- switch off the fuel pump (FP)
- switch off the engine cooling fan (FC)
- switch off the windshield wipers when the car is stationary
- switch on the interior lighting and the courtesy lighting
- set the vehicle to collision status
- unlock the central locking system and
- if the vehicle is equipped with Volvo On Call (Plus), send an automatic alarm to CSC (Customer Service Center).

Roll over





In the event of a roll over, the sensors, mounted in the Supplemental restraint system module (SRS) (4/9), evaluate the angle of the vehicle and how quickly the vehicle angle will change. When the movement has exceeded the predetermined limit, the following components are activated:

- door mounted inflatable curtains (8/66 and 8/67)
- seat belt tensioners (8/33, 8/34, 8/55 and 8/56)
- roll-over bar cassettes (8/57 and 8/58).

A collision signal is transmitted on a direct connection from the supplemental restraint system module (SRS) to the central electronic module (CEM)( 4/56) and phone module (PHM) (16/60) when the collision protection system is activated. These two control modules ensure that:

- switch off the fuel pump (FP)
- switch off the engine cooling fan (FC)
- switch off the windshield wipers when the car is stationary
- switch on the interior lighting and the courtesy lighting
- set the vehicle to collision status
- unlock the central locking system and
- if the vehicle is equipped with Volvo On Call (Plus), send an automatic alarm to CSC (Customer Service Center).

Function for adaptive seat belt force limitation (USA/CDN only)





In the event of a frontal collision where the front airbags and the front seat belt tensioners have deployed (8/33 and 8/34), the function for adaptive seat belt force limiting may be activated. The supplemental restraint system module (SRS) also receives information from the seat position sensor (3/255, 3/256) about the positions of the passenger or driver's seats. The control module can determine whether the occupant is a large or small person. Using this information, the supplemental restraint system module (SRS) determines whether the adaptive seat belt force limiter should be activated. If the adaptive seat belt force limiter (8/128, 8/129) is activated, the supplemental restraint system module (SRS) transmits an activation signal, current pulse, to the adaptive seat belt force limiter which reduces the force of the seat belt on the chest.

Activating/deactivating the front passenger airbag (not USA/CDN)





If necessary, the front passenger airbag (8/31 and 8/32) can be deactivated. This is done using a switch (3/157) positioned on the dashboard on the passenger side.

If the position of the switch is changed from "on" to "off", the level of current at the two Hall sensors that are connected to the switch changes. The Hall sensors transmit the modified current levels on directly connected cables to the supplemental restraint system module (SRS) (4/9). The control module software deactivates the front passenger airbag, which means that the airbag has no functionality in the event of a collision. The supplemental restraint system module (SRS) transmits a signal on the controller area network (CAN) to the central electronic module (CEM) (4/56), with a request to light the passenger airbag disconnected warning lamp (PAD). The central electronic module (CEM) then switches on the passenger airbag warning lamp (PAD).

When the position of the switch is changed from "on" to "off", the level currents are sent from the Hall sensors to the Supplemental restraint system module (SRS). The control module software activates the airbag, which means that the airbag has full functionality in the event of a collision. The supplemental restraint system module (SRS) transmits a signal on the controller area network (CAN) to the central electronic module (CEM) at the same time, with a request to switch off the passenger airbag disconnected warning lamp (PAD). The central electronic module (CEM) then switches off the passenger airbag Warning lamp (PAD).

NOTE: The on/off switch for the front passenger airbag and occupant weight sensor (OWS) must not be installed in the vehicle together.

Activating/deactivating front passenger airbag (USA/CDN only)





Under normal conditions the information from the occupant weight sensor (OWS) system (7/93) is the basis for whether the supplemental restraint system module (SRS) (4/9) should activate or deactivate the front passenger airbag (8/31 and 8/32). The occupant weight sensor (OWS) communicates continuously with the supplemental restraint system (SRS) module via the local controller area network (CAN). When a passenger weighing more than a certain weight is in the seat, the supplemental restraint system module (SRS) is informed by the occupant weight sensor (OWS). The control module software activates the front passenger airbag, which means that the airbag has full functionality in the event of a collision.
At the same time the supplemental restraint system module (SRS) transmits a signal on the controller area network (CAN), to the central electronic module (CEM) (4/56), with a request to switch off the passenger airbag disconnected warning lamp. The central electronic module (CEM) then switches off the passenger airbag disconnected (PAD) warning lamp.

If the weight on the front passenger seat is below a certain level the supplemental restraint system module (SRS) is informed by the occupant weight sensor (OWS). The control module software deactivates the front passenger airbag, which means that the airbag has no functionality in the event of a collision. At the same time the supplemental restraint system module (SRS) transmits a signal on the controller area network (CAN), to the central electronic module (CEM), with a request to switch on the passenger airbag warning lamp (passenger airbag disconnected). The central electronic module (CEM) then switches on the passenger airbag warning lamp (passenger airbag disconnected). However there is an exception to this:

- The passenger airbag disconnected warning lamp will remain unlit if the occupant weight sensor (OWS) registers that the passenger seat is unoccupied. This means that the passenger airbag is deactivated.

NOTE: The on/off switch for the front passenger airbag and occupant weight sensor (OWS) must not be installed in the vehicle together.

The occupant weight sensor (OWS) system (only USA/CDN)

The occupant weight sensor (OWS) is designed to meet the regulatory requirements of Federal Motor Vehicle Safety Standard (FMVSS) 208 and is designed to disable (will not inflate) the passenger's side front airbag under certain conditions.

The occupant weight sensor (OWS) works with sensors that are part of the front passenger's seat and safety belt. The sensors are designed to detect the presence of a properly seated occupant and determine if the passenger's side front airbag should be enabled (may inflate) or disabled (will not inflate).

The occupant weight sensor (OWS) will disable (will not inflate) the passenger's side front airbag when:

- the front passenger seat is unoccupied, or there are small/medium objects in the front passenger seat,
- the system determines that an infant is present in a rear-facing infant seat that is installed according to the manufacturer's instructions,
- the system determines that a small child is present in a forward-facing child restraint that is installed according to the manufacturer's instructions,
- the system determines that a small child is present in a booster seat,
- a front passenger takes his/her weight off of the seat for a period of time,
- a child or a small person occupies the front passenger seat.

The occupant weight sensor (OWS) uses a passenger airbag warning lamp (PAD) which will illuminate and stay lit to remind you that the passenger's side front airbag is disabled. The passenger airbag warning lamp (PAD) is located in the overhead console.

NOTE: The passenger airbag warning lamp (PAD) will illuminate for a short period of time when the ignition is turned on to confirm it is functional.

When the front passenger seat is not occupied (empty seat) or in the event that the passenger's side front airbag is enabled (may inflate), the passenger airbag warning lamp (PAD) will be unlit.

The occupant weight sensor (OWS) is designed to disable (will not inflate) the passenger's side front airbag when a rear facing infant seat, a forward-facing child restraint, or a booster seat is detected. The passenger airbag warning lamp (PAD) will illuminate and stay lit to remind you that the passenger's side front airbag is disabled.

NOTE: Volvo recommends that children always be properly restrained in appropriate child restraints in the rear seats.

In rare situations when the safety belt is not latched, some child restraints may not be detected by the OWS because there is very little weight on the vehicle seat cushion. In these cases the passenger's side front airbag may be disabled, but the passenger airbag warning lamp (PAD) will not be lit. Do not assume that the passenger's side front airbag is disabled unless the passenger airbag warning lamp (PAD) is lit.

The occupant weight sensor (OWS) is designed to enable (may inflate) the passenger's side front airbag anytime the system senses that a person of adult size is sitting properly in the front passenger seat. The passenger airbag warning lamp (PAD) will be unlit and stay unlit.

The occupant weight sensor (OWS) detects pressure on the front passenger seat cushion as a result of load put in the seat. The occupant weight sensor (OWS) classifies the occupant as small or large based on whether the induced pressure is below or above a predetermined threshold. The threshold is defined between the pressure induced by children and the pressure induced by adults in accordance with the regulatory requirements of Federal Motor Vehicle Safety Standard (FMVSS) 208. If the occupant weight sensor (OWS) determines a small occupant classification, the passenger's side front airbag will be disabled and the passenger airbag warning lamp (PAD) will be lit. If The occupant weight sensor (OWS) determines a large occupant classification, the passenger's side front airbag will be enabled and the passenger airbag warning lamp (PAD) will be unlit.