Curiosii for ever!: Car repair manuals for everyone.

Part 2






Function (Continued)

Fuel pressure regulation





General
Fuel pressure regulation for demand controlled fuel pumps (DECOS - Demand Controlled fuel Supply) means that the fuel pressure is controlled steplessly by varying the output of the fuel pump. The design of the system allows a greater maximum pressure (approximately 6.5 bar) in the fuel pump. This pressure is used in extreme situations, such as heavy engine load for example.
The following components are used for fuel pressure regulation:
- engine control module (ECM) (4/46)
- fuel pump control module (4/83)
- fuel pressure sensor with fuel temperature sensor (7/156)
- fuel pump with by-pass valve (6/33).
The time taken for the engine start procedure can be reduced by rapidly increasing the pressure in the fuel rail when the engine control module (ECM) receives a signal about the position of the ignition switch from the central electronic module (CEM).
The injection period for the injectors can be better calculated by the engine control module (ECM) since the signal from the fuel pressure sensor provides information regarding actual fuel pressure and temperature. Special cold starting properties for the engine are improved.
The advantages of varying the output of the fuel pump so that it is not always at full power are:
- the total power consumption of the fuel pump (FP) is reduced, reducing the load on the power supply system
- the service life of the fuel pump (FP) is increased
- fuel pump noise is reduced.

Control
The engine control module (ECM) calculates the desired fuel pressure. A signal is then transmitted to the fuel pump control module indicating the desired fuel pressure. Serial communication between the engine control module (ECM) and the fuel pump control module is used to carry the signal. The fuel pump control module then operates the fuel pump unit to obtain the desired pressure using a pulse width modulation voltage on the ground lead. The fuel pump (FP) can be controlled steplessly by changing the pulse width modulation (PWM) signal. Only that pressure which is required at that specific time will then be released to the fuel rail/injectors. The value of the pulse width modulation (PWM) signal is a measurement of the operational load of the fuel pump (FP) (% duty, 100% = maximum pressure).
The engine control module (ECM) continuously monitors the fuel pressure using the signal from the fuel pressure sensor. This allows the desired fuel pressure to be reached, and if necessary a signal is transmitted to the fuel pump control module requesting that the fuel pressure is adjusted.

By-pass valve
When the injectors are closed because of too high pressure (during engine braking for example) there is a pressure peak. The by-pass valve in the fuel pump (FP) is used to even out the pressure peak. The opening pressure of the valve is approximately 6.5 bar.
The by-pass valve also functions as a non-return valve, ensuring that the fuel pressure in the system is maintained when the engine is switched off.
There is high pressure before the engine is started. This high pressure means that the valve in the by-pass valve opens and the system is "flushed".

Passive safety
For safety reasons, the engine control module (ECM) shuts off the fuel pump (FP) if the supplemental restraint system module (SRS) detects a collision.

Throttle control




To ensure that the correct throttle angle is reached, the engine control module (ECM) controls the throttle shutter in the throttle unit (6/120), mainly using the signal from:
- accelerator pedal (AP) position sensor (7/51)
- clutch pedal sensor (7/123) via central electronic module (CEM) (4/56)
- stop lamp switch (3/9)
- the throttle position (TP) sensor on the electronic throttle unit (6/120)
- brake pedal sensor (7/124) via brake control module (BCM) (4/16).
Additional signals and parameters are used to ensure optimum throttle control. By example by compensating for:
- the load from the air conditioning (A/C) compressor
- the load from the transmission depending on the selected gear mode (automatic)
- engine coolant temperature (ECT).
The position of the throttle is measured by two potentiometers, in the throttle position (TP) sensor, which are on the throttle unit. These are connected, so that potentiometer 1 produces a higher voltage as the throttle angle increases, while potentiometer 2 does the opposite.
In a combustion engine, the difference between the minimum and maximum airflow is considerable. The smaller air flows need more thorough regulation, so the potentiometer signal from potentiometer 1 is amplified approximately 4 times in the engine control module (ECM) before it reaches the AC/DC converter in the engine control module (ECM). This means that there are three, two real and one fictitious, input signals available to the engine control module (ECM). These signals are used to determine the position of the throttle and to deploy the damper motor to the correct position. In general the amplified signal is primarily used for small throttle angles (small air flows), which are desirable when a high degree of accuracy is required, for idle air trim for example.
Because the signal is amplified, it reaches its maximum value as early as approximately a quarter of maximum deployment.
The engine control module (ECM) primarily uses the signal from potentiometer 1 as a measurement of throttle opening. The signal from potentiometer 2 is mainly to check that potentiometer 1 is working. The engine control module (ECM) then uses the signal to calculate a throttle angle (actual value). This is the actual throttle angle. The value for the actual throttle angle is used by those functions in the engine control module (ECM) which depend on this information so that the throttle can be correctly regulated.
There is an adaptation (learning) in the engine control module (ECM) so that the control module can calculate how the damper motor needs to be controlled. See "Adaptation of the throttle unit" below. This adaptation is carried out during manufacture of the car, when the engine control module (ECM) deploys the throttle disc to the different positions and reads off and registers the actual values from the potentiometers.
The throttle angle is regulated so that the actual angle (actual value) is the same as the angle calculated by the engine control module (ECM) (desired value). The engine control module (ECM) also uses the values that were stored during adaptation of the throttle angle, and the actual signals from the potentiometers.
The damper motor is deployed by the integrated power stage in the engine control module (ECM) using a pulse width modulation (PWM) signal. The torsion from the opening and return springs in the electronic throttle unit is also used. If there is a fault in the engine control module (ECM) so that the throttle unit cannot be operated or powered, the springs in the throttle unit will turn the throttle disc to the limp home position (return position). This return position gives a throttle angle large enough to allow the car to be driven to a workshop, although with considerably reduced driveablity.

Throttle angle
The throttle angle is usually gauged by potentiometer 1. For small angles the amplified signal is used to obtain a clearer signal. The engine control module (ECM) also monitors the throttle unit signals from the potentiometers to check that they are plausible, that they are within the minimum and maximum limits and that the signals correspond to the same throttle angle. If there is a difference in the signals, a fictitious throttle signal is calculated from the load signal, the engine speed (rpm) and the prevailing conditions, particularly pressure and temperature.
The potentiometer whose signal is closest to the calculated throttle angle will then be assumed to be correct. The other potentiometer is then classified as not functioning and a diagnostic trouble code (DTC) is stored. The system then constantly monitors the throttle angle of the remaining potentiometer in comparison to the calculated throttle angle. If there is a difference between these values, the engine control module (ECM) will not rely on any of the throttle unit potentiometers. The power stage in the throttle unit is then disengaged, and the throttle switches to limp home mode.

Adaptation of the throttle unit
Normally the engine control module (ECM) adapts the throttle unit during manufacture of the car. There are a number of other occasions when the throttle unit must be adapted. A new adaptation is obviously required if the throttle unit or the engine control module (ECM) is replaced, but also if the software in the engine control module (ECM) is replaced. This is because the adaptation values are stored in the EEPROM memory in the control module, at a predetermined location in the memory for each software. These storage locations may vary between different software, in which case a new adaptation will be required. The final reason for adaptation is that the values for the throttle unit may have changed during its service life. Therefore there is a routine which begins adaptation of the throttle unit if the car is left with the engine off and the ignition on for 30 seconds (and other basic conditions for adaptation of the throttle unit are met). A new adaptation is then carried out. If the "new" values are different from the "old" values, the new values are used. Adaptation usually takes place automatically when the engine control module (ECM) detects that the adaptation has not been run or that the values from a previous adaptation are outside certain tolerances. However a number of basic conditions must be met to ensure that the adaptation is carried out correctly.

Basic conditions for adaptation of the throttle unit:
- ignition on / engine off
- battery voltage above 10 V
- accelerator pedal (AP) released (unaffected)
- the car must be stationary (no speed signal)
- engine coolant temperature (ECT) between 5 and 100 °C
- intake air temperature (IAT) above 5 °C.
During adaptation, the engine control module (ECM) checks that the values obtained are within reasonable limits. This helps to determine whether the throttle unit is functioning correctly or not. When the adaptation has been carried out, all relevant values are stored in the EEPROM memory in the control module so that they can be retrieved if the power supply is broken. This means that if the battery is replaced for example, a new adaptation is not necessary.

Fuel trim





Overview
Fuel trim reduces exhaust emissions. Fuel trim reduces nitrous oxides (NOx), carbon monoxide (CO) and hydrocarbon (HC) emissions.
Theoretically, if the correct amount of oxygen is added during combustion, fuel can be converted to water (H2O) and carbon dioxide (CO2). Emissions would then be completely safe.
In practice considerable amounts of hydro-carbons (HC) and varying amounts of carbon monoxide (CO) and carbon dioxide (CO2) remain.




Due to the high temperature and pressure, nitrous oxides such as NO and NO2 are also formed. The common designation for these gases is nitrous oxides NOx.




By speeding up the reaction between the remaining reactive components using a catalytic converter, these can be converted to water (H2O), carbon dioxide (CO2) and nitrogen (N2).
However this can only happen if the balance of hydro-carbons (HC), carbon monoxide (CO), oxygen (O2) and nitrous oxides (NOx) is exactly right in the exhaust. This happens when the fuel air mixture before combustion is 14.7 kg of air per kg of fuel. The Lambda value is then said to be one, (lambda=1).




A base program in the engine control module (ECM) calculates the injection period based on data about load, i.e. the measured air mass and engine speed (rpm). The calculated injection time (from the base program) is then modified by a circuit (short-term fuel trim). The signal from the heated oxygen sensor (HO2S) is used to finely adjust the injection period so that lambda=1 is reached. The short-term fuel trim is also a circuit that finely adjusts the injection period so that the fuel air mixture is optimized (lambda=1). The control module also used the signals from the front and rear heated oxygen sensors (HO2S) to correct the front heated oxygen sensor (HO2S) (offset adjustment) and thereby the injection period. This gives a higher degree of accuracy during fuel trim. Fuel trim is a rapid process which may take place several times a second. Adjustment of the calculated injection period calculated in the base program is limited.
The integrator can be read using VIDA.

Adaptive functions




Certain factors, such as deviations in tolerance for certain components such as the mass air flow (MAF) sensor and injectors, intake air leakage, fuel pressure etc, will affect the composition of the fuel air mixture. To compensate for this, the engine control module (ECM) has adaptive (self learning) functions. When the engine is new, the short-term fuel trim is assumed to vary cyclically around a nominal center line (A) 1.00 with, for example, a ± 5% change in the injection period when fuel trim is active.
If there is air leakage for example, the short-term fuel trim will quickly be offset to a new position (B) and will then work for example between 1.10 (+10%) and 1.20 (+20%), although still at an amplitude of 5%, but with an offset in relation to the original center line (A). The injection period has then been increased to compensate the increase in the amount of air.
The adaptive functions will correct the change, so that the short-term fuel trim will work around the new center line (B) where it will again have its full range of control available.
Put simply, fuel trim is a measurement of the difference (C) between the original short-term fuel trim center line (A) and the new center line (B).




The adaptive functions consist of two sections and correspond to the different operating ranges of the engine, load (D) and engine speed (E):
- Additive adaptation (1) is when the engine is idling. This is how the control module adjusts the CO content at idle speed. Long-term fuel trim, idling can be read off using VIDA.
- Multiplicative adaptation (2), carried out at loads and engine speeds above idle. Long-term fuel trim, load can be read off using VIDA.
The adaptive adjustments of the injection period are stored continuously in the control module. This means that under different operating conditions the fuel air mixture is obtained before the heated oxygen sensor (HO2S) is warm enough to function.
A diagnostic trouble code (DTC) will be stored in the control module if any adaptation value is too high or too low. For further information, also see: Heated oxygen sensor (HO2S) diagnostic Heated Oxygen Sensor (HO2S) Diagnostic

Knock control




Knock occurs in the combustion chamber when the fuel and air mixture self ignites. This can occur either before or after the spark plug has produced an ignition spark. In both cases the gas in two or more places ignites in the combustion chamber.
This results in an extremely fast combustion process with flames from several directions. When these flames collide, the pressure in the cylinder increases rapidly and there is a mechanical knocking sound.
If any of the cylinders knock there is a specific type of vibration in the cylinder block. These vibrations are transferred to the knock sensors (KS) which are screwed into place in the cylinder block. The resultant mechanical stress in the piezo electrical material in the knock sensors generates a voltage. The engine control module (ECM) can then determine which cylinder is knocking with the help of the camshaft position (CMP) sensor and the engine speed (RPM) sensor.
The knock sensors (KS) also interpret a proportion of normal engine sound. The control module is able to recognize the vibrations which correspond to knocking by filtering, amplifying and using software to evaluate the signal.
If the knock sensors (KS) detect knocking in the engine above a certain threshold value, the ignition timing is first retarded and then the fuel/air mixture is enriched to eliminate knocking.

Ignition control




The following components are used for ignition control:
- engine speed (RPM) sensor (7/25)
- camshaft position (CMP) sensor (7/172-7/173)
- mass air flow (MAF) sensor (7/17)
- engine coolant temperature (ECT) sensor (7/16)
- throttle position (TP) sensor on the electronic throttle unit (6/120)
- knock sensor (KS) (7/23-7/24)
- transmission control module (TCM) (4/28)
- spark plugs with ignition coils (20/3-20/7)
- brake control module (BCM) (4/16).
The engine control module (ECM) calculates the optimum ignition advance based on the software and information from the sensors. The engine control module (ECM) cuts the current to the ignition coil mounted on the cylinder to be ignited and produces a spark.
During the starting phase the engine control module (ECM) produces a fixed ignition setting. When the engine has started and the vehicle is being driven, the engine control module (ECM) calculates the optimum ignition setting, taking factors such as the following into account:
- engine speed (RPM)
- load
- temperature.
The engine control module (ECM) analyses the signal from the knock sensors (KS) when the engine reaches operating temperature. If any of the cylinders knock, the ignition is retarded for that specific cylinder until the knocking ceases.
The ignition then advanced to the normal position or until the knock recurs.
Before the transmission control module (TCM) changes gear, it sometimes transmits a torque limiting request to the engine control module (ECM). The engine control module (ECM) then retards the ignition momentarily to reduce the torque, resulting in smoother gear changes and reducing the load on the transmission. There are different ignition retardation levels depending on the signals from the transmission control module (TCM). The return signal from the engine control module (ECM) to the transmission control module (TCM) confirms that the signal reached the engine control module (ECM). The Brake Control Module (BCM) transmits information to the engine control module (ECM) about deviations in the drive line. The signal is used to stop the diagnosis. For further information, also see: Misfire diagnostic Misfire Diagnostic
The engine misfires if the fuel does not ignite correctly. For further information, also see: Misfire diagnostic Misfire Diagnostic

Regulating the air conditioning (A/C) compressor




The air conditioning (A/C) compressor is controlled by the engine control module (ECM) (4/46) on request from the climate control module (CCM) (3/112) via the controller area network (CAN). When the engine control module (ECM) receives a signal from the climate control module (CCM) to activate the air conditioning (A/C) compressor, the engine control module (ECM) grounds the circuit for the relay coil for the A/C compressor. See also: Design, B5254T7 Design
The relay (2/22) closes the circuit between the integrated relay/fusebox in the engine compartment and the clutch for the A/C compressor (8/3).
In addition to the information from the climate control module (CCM), the engine control module (ECM) checks the engagement and disengagement of the A/C compressor based on:
- the signal from the air conditioning (A/C) pressure sensor (high pressure side) (7/8)
- the signal from the air conditioning (A/C) pressure sensor (low pressure side) (8/119)
- the throttle position (TP) sensor (6/120)
- the engine coolant temperature (ECT) sensor (7/16).

Regulating the cruise control




The cruise control function is an example of distributed functionality.
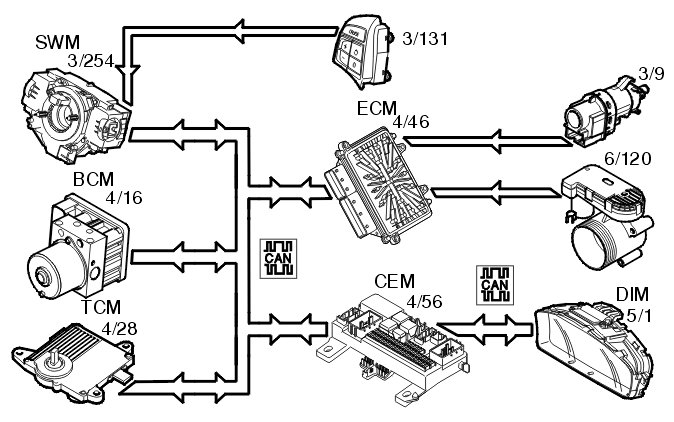
The following components are used when regulating the cruise control:
- engine control module (ECM) (4/46)
- steering wheel module (SWM) (3/254) (cruise control buttons)
- central electronic module (CEM) (4/56) (clutch pedal position)
- brake control module (BCM) (4/16) (brake pedal position, speed signal)
- driver information module (DIM) (5/1) (cruise control lamp)
- transmission control module (TCM) (4/28) (cruise control active/not active, gear selector in position "P" or "N")
- electronic throttle unit (6/120)
- stop lamp switch (3/9)
To activate cruise control the function must be switched on using the "CRUISE" button. A lamp lights up in the driver information module (DIM).
The driver activates the function by pressing the SET+ or SET- button. A message is then transmitted via the low speed side of the CAN network to the central electronic module (CEM) which then transmits the message on via the high speed side of the CAN network to the engine control module (ECM).
The engine control module (ECM) controls the throttle angle so that a constant speed is maintained using the vehicle speed signal from the Brake Control Module (BCM). The transmission control module (TCM) also receives a message indicating that cruise control is active via the Controller area network (CAN), so that the transmission follows certain shifting patterns when the cruise control is active.
If the accelerator pedal (AP) is depressed the speed increases as normal and then resumes to the stored value when the driver releases the accelerator pedal (AP) again.
The engine control module (ECM) continually stores the speed. If cruise control is disengaged, for example by the driver pressing the brake pedal, the previous stored speed can be used by pressing the "RESUME" button.
Cruise control cannot be activated at speeds below 30 km/h.
Cruise control is disengaged:
- when the driver presses the clutch pedal or brake pedal
- when the driver presses the "CRUISE" button on the steering wheel
- when the driver depresses the "0" button on the steering wheel
- if "P" or "N" positions are transmitted on the Controller area network (CAN) (applies to automatic transmissions)
- if the speed deviates too much from the set value
- when certain diagnostic trouble codes (DTCs) are stored which do not allow continued activation (For further information see diagnostic trouble code (DTC) information).

Regulating the alternator (2005-)




The engine control module (ECM) (4/46) regulates the alternator charging voltage (via LIN communication) in response to a request from the central electronic module (CEM) (4/56) (via CAN communication).
The engine control module (ECM) can change the requested charging voltage from the central electronic module (CEM) in order to adapt it to certain operating conditions such as starting, idling or high engine loads.
The value requested by the engine control module (ECM) for charging voltage and alternator charging current can be read using VIDA.
The alternator control module (ACM) sends fault information to the engine control module (ECM). Diagnostic trouble codes are stored in the engine control module (ECM).
For additional information on regulating the alternator, see Design and Function, Alternator and Design and Function, central electronic module (CEM).