Curiosii for ever!: Car repair manuals for everyone.

All



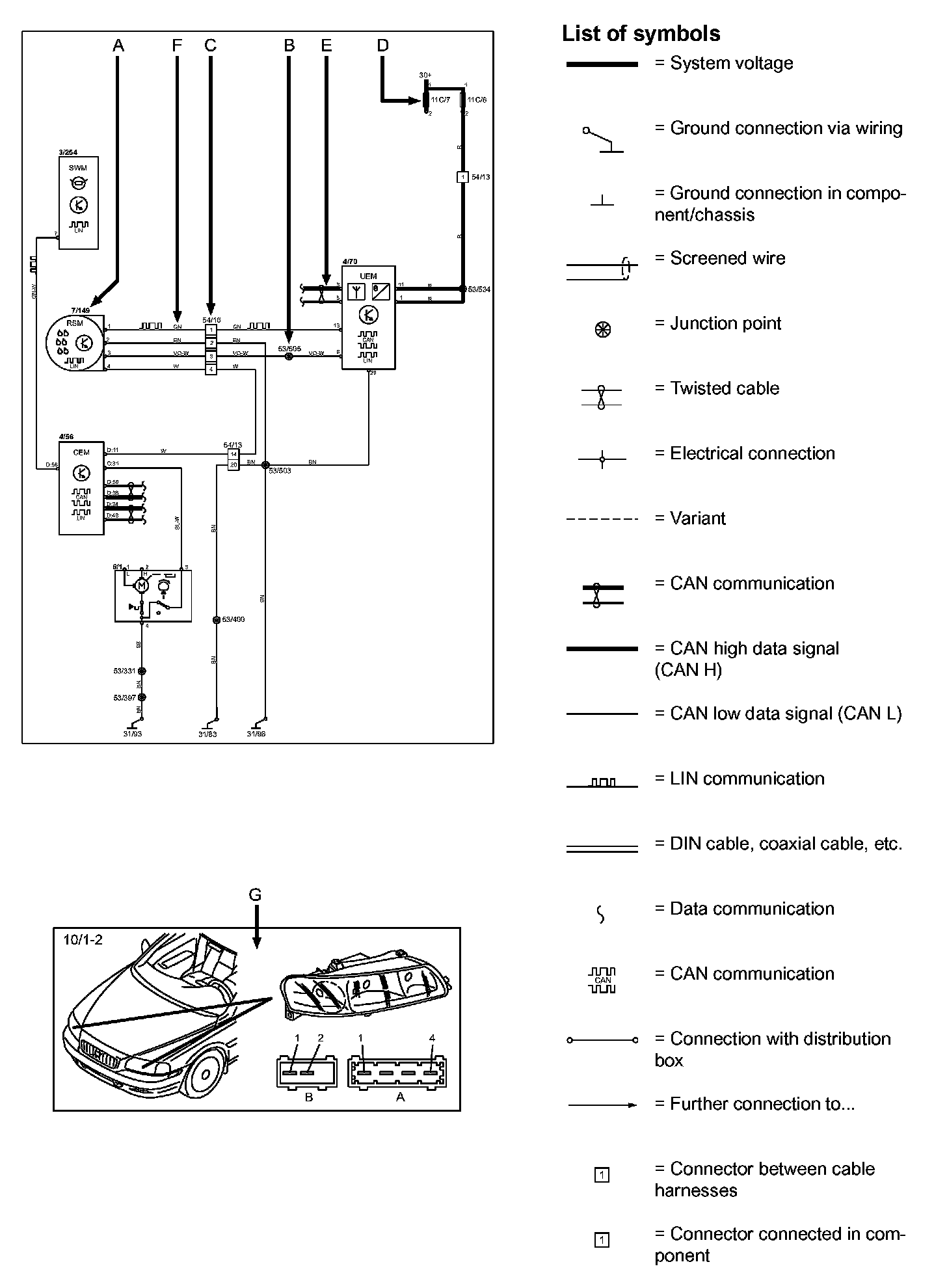
How To Use The Wiring Diagrams







The descriptions below apply in general to all wiring diagram, although not all sections are necessarily contained here.

A. Component designation
Every component has a component designation that consists of two parts.

The first part is a type number that describes the type of component in question, for example 3/xx.

The second part of the designation is a serial number, e.g. x/2.

Together, this constitutes a component designation, e.g. 3/2.

There is a list of components at Component I.D List, where, with the help of the component designation, you can read off the name of the component, for example, 3/2 = light switch. Diagram Legend

List of type numbers
The list shows which type of component that respective type numbers refer to, for example, 3/x = switch, 6/x = electric motor, etc.

1 Battery
2 Relay
3 Switch
4 Control module
5 Driver information module
6 Electric motor
7 Sensor
8 Actuator
9 Heating element
10 Light
11 Fuse
15 Electrical distribution rail/box
16 Audio
17 Service/diagnostics
18 Contact reel
19 Meter
20 Ignition component/shunt
26 Converter
27 Optics
31 Ground connection
53 Junction point
54 Connector

B. Junction points
The wiring diagrams contain numbered junction points, e.g. 53/352.

This information contains a section with a list of junction points. This list shows all the components which are connected to each junction point. Electrical Diagrams

The location of the junction points is shown in the Vehicle Level Harness Locations images. Harness Locations

C. Connectors
Connectors provide a bridge between two cables harnesses and are described in the Vehicle Level Connector Views. Connector Views

D: Electrical distribution
Operation of the fuses and relays is shown in the "Power and Ground Distribution Diagrams". Electrical Diagrams

E. Data communication
Today's cars contain CAN and LIN networks that transfer information. Connections to these networks are not shown in their entirety in the respective wiring diagram. Complete information on CAN and LIN communication is found in the Information Bus. Electrical Diagrams

F. Abbreviations
A number of different abbreviations are used in the diagrams. These are explained in the Wire Color Code Identification and Other Abbreviations. Wire Color Code Identification and Other Abbreviations

G. Component location
The component appearance and location is described in numeric order at the Vehicle Level component locations A - Z Component List. A - Z Component List