Curiosii for ever!: Car repair manuals for everyone.

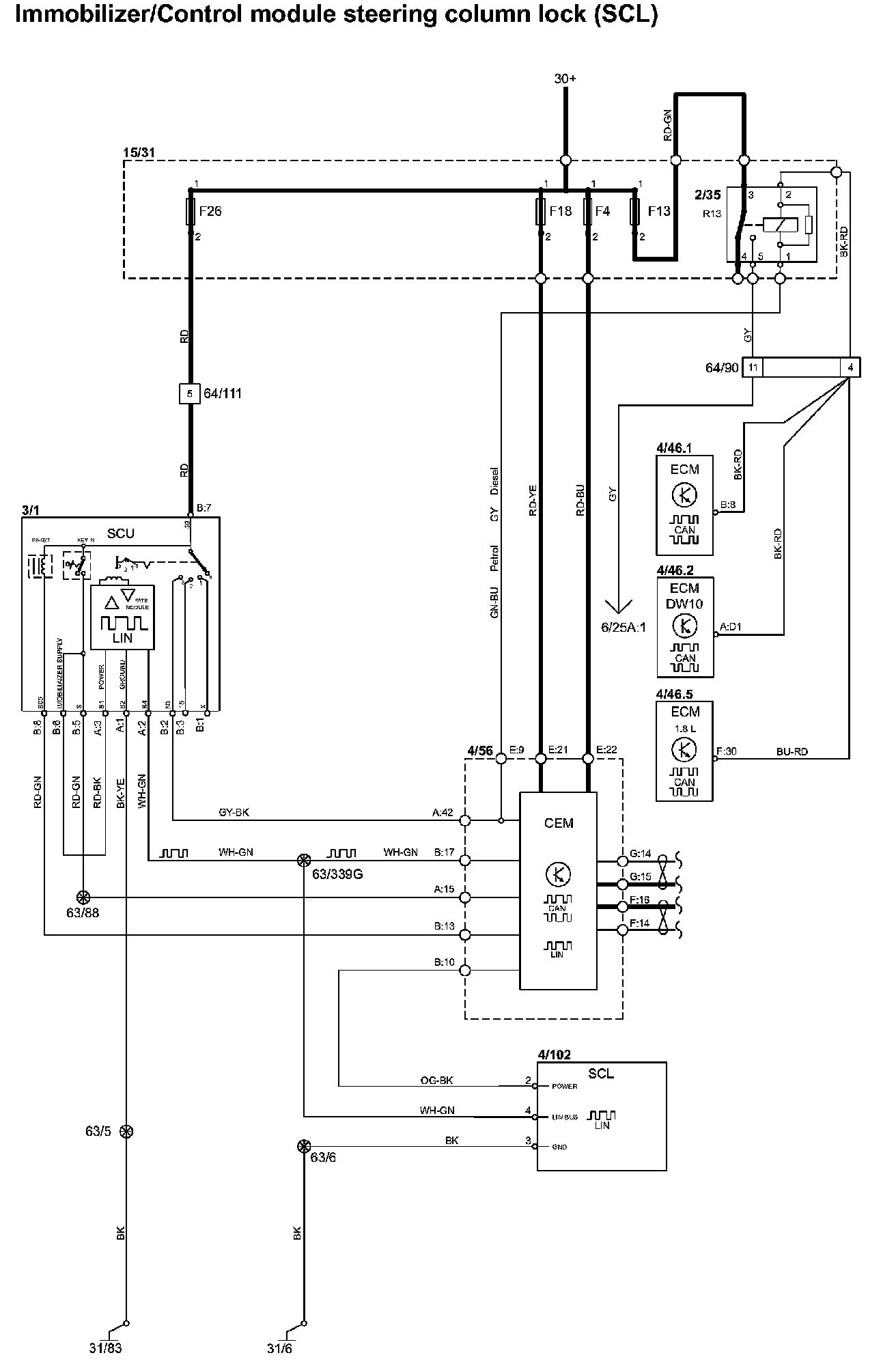
Immobilizer/Control Module Steering Column Lock (SCL)



Immobilizer/Control Module Steering Column Lock (SCL)


Immobilizer/Control Module Steering Column Lock (SCL):






Diagram Legend: Diagram Legend

Wire Color Code Identification and Other Abbreviations: Wire Color Code Identification and Other Abbreviations