Curiosii for ever!: Car repair manuals for everyone.

Function






Function

Checking the SRS system




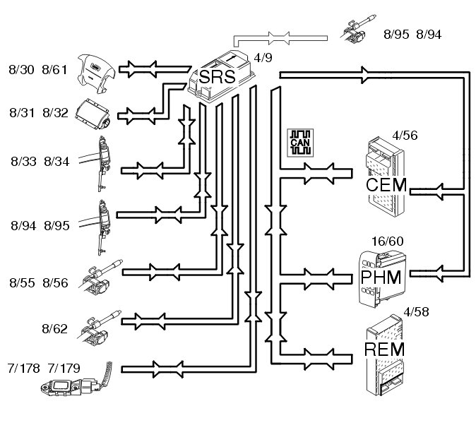
When the ignition key is turned from 0 to I, II or III, the status of the internal functions in the supplemental restraint system module (SRS) (4/9) is checked, as well as all directly connected components such as:
- driver airbags (8/30 and 8/61)
- passenger airbags (8/31 and 8/32)
- seat belt tensioners (8/33, 8/34, 8/55, 8/56, 8/62, 8/94, 8/95)
- side impact sensors (7/108, 7/109, 7/115 and 7/116)
- front and rear inflatable curtains (8/66, 8/67, 8/96, 8/97)
- SIPS bags (8/51 and 8/52)
- frontal impact sensor (7/178, 7/179)
- front seat belt buckles (3/93, 3/94).
At the same time, the supplemental restraint system module (SRS) transmits data via the Controller area network (CAN) to the driver information module (DIM) (5/1) indicating that this test is in progress. The central electronic module (CEM) (4/56) also transmits the parameter values during the status check.
The driver information module (DIM) then lights the SRS indicator lamp. The SRS indicator lamp is lit while the SRS system is being checked. When the SRS system has been tested and if no faults have been detected, the SRS indicator lamp goes out.
If a fault is detected, the lamp remains lit and a warning text is displayed in the text box in the combined instrument panel. The driver information module (DIM) continuously transmits a signal to the supplemental restraint system module (SRS) via the Controller area network (CAN) with information about whether the SRS indicator lamp is working or not. The orange general warning lamp lights up if the SRS indicator lamp stops working. If this lamp also stops working, the red general warning lamp is used. If the CAN communication between the supplemental restraint system (SRS) module and the driver information module (DIM) fails, the red lamp in the general warning lamp lights up and text is displayed in the text box in the combined instrument panel. If the fault disappears and the driver information module (DIM) is again able to transmit information to the supplemental restraint system module (SRS) indicating that the status of the SRS indicator lamp is OK, the general warning lamp will not light but the SRS indicator lamp will take over.
It may take up to 3 minutes before the seat belt buckles indicate whether they are functioning correctly.

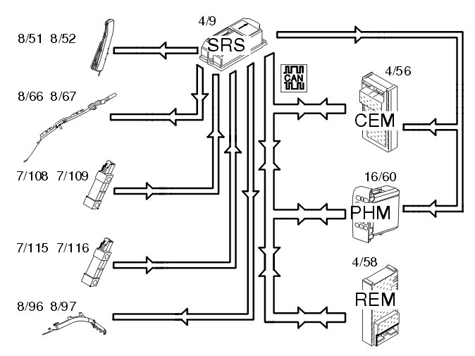
Side impact




In event of a side-on collision, the side impact sensors in the left (7/108 and 7/115) and right-hand (7/109 and 7/116) sides evaluate the force of the collision pulse. If the collision pulse is powerful enough, an activation signal for the collision protection system is transmitted to the SRS (supplemental restraint system) (4/9).
The control module also requires a confirmation signal, either from the acceleration sensors in the control module or from another side impact sensor. If the pulse from the collision sensor meets the conditions for activation of the SIPS bags (8/51 and 8/52) and inflatable curtains ( 8/66, 8/67, 8/96 and 8/97), the control module sends a current pulse to those SIPS bags or inflatable curtains that are to be deployed. The side impact protection system will only be deployed on the side where the impact is registered.
The control module also transmits a collision signal on the directly connected cable to the central electronic module (CEM) (4/56) and the phone module (PHM) (16/60), so that these control modules can take certain actions.
A collision status signal is also sent to the phone module (PHM) and rear electronic module (REM) (4/58) on the Controller Area Network (CAN).

Function in the event of a frontal impact




In the event of frontal collision a function called multi point detection is used. The collision pulse is registered at several points. This function is integrated in the supplemental restraint system module (SRS) (4/9) and is called a collision sensor. When the collision pulse is sufficiently large an activation signal (current pulse) is transmitted to the front airbags and/or the seat belt tensioners. The frontal collision sensors (7/178, 7/179) are also part of multi point detection in the control module. They register the collision pulse and transmit acceleration data to the control module indicating the size of the collision pulse. The driver (8/30, 8/61) and front passenger (8/31, 8/32) airbags are deployed. The seat belt tensioners for the front (8/33, 8/34), rear (8/55, 8/56 and 8/62) and third row of seats (8/94, 8/95) are activated.
When the collision protection system has been activated a collision signal is transmitted from the supplemental restraint system module (SRS) (4/9) to the central electronic module (CEM) (4/56) and phone module (PHM) (16/60) on a directly connected cable. These two control modules ensure that:
- the central locking system is unlocked
- the fuel pump (FP) is switched off
- the interior lighting is lit
- the warning lamps are lit
- the collision pulse is registered
- an automatic alarm is sent to CSC (customer service center), and to Volvo On Call (Plus) if applicable.

Roll over protection




If the side tilt of the car exceeds 50 - 55 degrees, the supplemental restraint system module (SRS) starts calculating the strength of the rotational energy. If the sideways lean and rotational energy are high enough, the control module will activate the roll over protection. All seat belt tensioners in the car, front (8/33, 8/34), rear (8/55, 8/56, 8/62) and for the third row of seats (8/94, 8/95) (if applicable) will be activated. The front (8/66, 8/67) and rear (8/96, 8/97) inflatable curtains will also be activated.
When the collision protection system has been activated a collision signal is transmitted from the supplemental restraint system module (SRS) (4/9) to the central electronic module (CEM) (4/56) and phone module (PHM) (16/60) on a directly connected cable. These two control modules ensure that:
- the central locking system is unlocked
- the fuel pump (FP) is switched off
- the interior lighting is lit
- the warning lamps are lit
- the collision pulse is registered
- an automatic alarm is sent to CSC (customer service center), and to Volvo On Call (Plus) if applicable.
A collision status signal is also sent to the phone module (PHM) and rear electronic module (REM) (4/58) on the Controller Area Network (CAN).