Curiosii for ever!: Car repair manuals for everyone.

Function



Function

Checking the SRS system







When the ignition is turned from position 0 to positions 1, 2 or 3, the status of the internal functions in the supplemental restraint system (SRS) module (4/9) is checked, along with all directly connected components such as: Driver airbags (8/30, 8/61), front passenger airbags (8/31, 8/32), seat belt tensioners (8/33, 8/34, 8/55, 8/56 and 8/62), side impact sensors (7/108, 7/109, 7/115 and 7/116), inflatable curtains ( 8/66, 8/67) and side impact bags (8/51 and 8/52). From model year 2003, the front seat belt buckles (3/93 and 3/94) are directly connected to the supplemental restraint system (SRS) module. At the same time, the supplemental restraint system module (SRS) transmits data via the Control area network (CAN) to the driver information module (DIM) (5/1) indicating that this test is in progress. The driver information module (DIM) lights the SRS warning lamp. The SRS indicator lamp is lit while the SRS system is being checked. When the SRS system has been tested and if no faults have been detected, the SRS indicator lamp goes out.

If a fault is detected, the lamp remains lit and a warning text is displayed in the text box in the combined instrument panel. The driver information module (DIM) continuously transmits a signal to the supplemental restraint system module (SRS) via the Control area network (CAN) with information about whether the SRS indicator lamp is working or not. The orange general warning lamp lights up if the SRS indicator lamp stops working. If this lamp also stops working, the red general warning lamp is used. If the CAN communication between the supplemental restraint system module (SRS) and the driver information module (DIM) fails, the red lamp in the general warning lamp lights up and text is displayed in the text box in the combined instrument panel. If the fault disappears and the driver information module (DIM) is again able to transmit information to the supplemental restraint system module (SRS) indicating that the status of the SRS indicator lamp is OK, the general warning lamp will not light but the SRS indicator lamp will take over.

Seat belt buckle connections
The front seat belt buckles are connected to different control modules depending on the model year:

- Model year 1999-2002, the front seat belt buckles are connected to the central electronic module (CEM) (4/56).
The central electronic module (CEM) transmits data indicating whether the front seat belt buckles are in use or not to the supplemental restraint system (SRS) module via the Control area network (CAN). This information is also sent when a status check is run
- Model year 2003-, The front seat belt buckles are directly connected to the supplemental restraint system module (SRS).

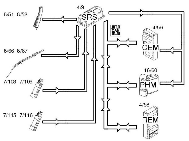
Side impact







In event of a side-on collision, the side impact sensors in the left (7/108 and 7/115) and right-hand (7/109 and 7/116) sides evaluate the force of the collision pulse. If the collision pulse is powerful enough, a trigger pulse to activate the collision protection system is transmitted to the SRS (supplemental restraint system) (4/9). The supplemental restraint system (SRS) module also requires a confirmation signal, either from the acceleration sensors in the control module or from another side impact sensor. If the pulse from the collision sensor meets the conditions for activation of the side impact airbags (8/51 and 8/52) and inflatable curtains (8/66 and 8/67), the control module sends a current pulse to those side impact airbags and/or inflatable curtains that are to be deployed. The side impact protection system will only be deployed on the side where the impact is registered. The supplemental restraint system (SRS) module also transmits a collision signal on the directly connected cable to the central electronic module (CEM) (4/56) and the car phone module (PHM) (16/60), so that these control modules can take certain actions. A collision status signal is also sent to the car phone module (PHM) and rear electronic module (REM) (4/58) on the Control Area Network (CAN).

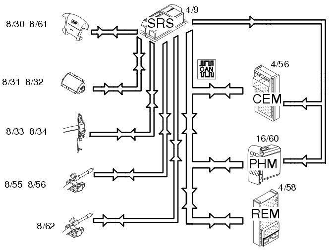
Function in event of a frontal collision







In the event of frontal collision a function called single point sensing is used. This means that the collision pulse is only registered in one specific location. This function is integrated in the supplemental restraint system module (SRS) (4/9) and is called a collision sensor. When the collision pulse is sufficiently large an activation signal (current pulse) is transmitted to the front airbags and/or the seat belt tensioners.

The driver (8/30, 8/61) and front passenger (8/31, 8/32) airbags are deployed. The seat belt tensioners front (8/33.8/34) and rear are activated (8/55, 8/56 and 8/62).

When the collision protection system has been activated a collision signal is transmitted from the supplemental restraint system module (SRS) (4/9) to the central electronic module (CEM) (4/56) and carphone module (PHM) (16/60) on a directly connected cable. These two control modules ensure that;

- The central locking system is unlocked,
- the fuel pump (FP) is switched off,
- the interior lighting is lit,
- the warning lamps are lit,
- the collision pulse is registered and
- an automatic alarm is sent to CSC (customer service center), and to Volvo On Call (Plus) if applicable.

The following applies to structure week 9815-9949:
The collision pulse is registered in the supplemental restraint system (SRS) module. When the collision pulse is registered, the system is locked. The system then initiates the following activations:

- The SRS indicator lamp lights red
- No diagnostic trouble codes (DTCs) can be stored in the supplemental restraint system (SRS) module.

A collision status signal is also sent to the carphone module (PHM) and rear electronic module (REM) (4/58) on the Control Area Network (CAN).

The following applies to structure week 9950-:
The collision pulse is registered in the supplemental restraint system (SRS) module. When the collision pulse is registered the system is not locked. This means that diagnostic trouble codes (DTCs) can be stored after a collision. The system lights the SRS indicator lamp.
A collision status signal is also sent to the carphone module (PHM) and rear electronic module (REM) (4/58) on the Control Area Network (CAN).