Curiosii for ever!: Car repair manuals for everyone.

Function




Function

Headlamps







Depending on the position of the knob, the light switch module (LSM) (3/111) transmits information via serial communication to the central electronic module (CEM) to turn on low beam. The central electronic module (CEM) (4/56) then transmits a control signal to activate the low beam relay (2/62). The bulbs are then supplied with power.

To change to high beam, the left-hand control stalk is pulled towards the steering wheel. The control area network (CAN) signal from the steering wheel module (SWM) (3/130) is transmitted to the central electronic module (CEM) which activates the high beam relay (2/63) and supplies power to the high beam. For Bi-Xenon lamps, the position of the reflector is also changed so that the Xenon lamp is on at high beam.

The central electronic module (CEM) also transmits a CAN signal to the driver information module (DIM) (5/1) to light the indicator lamp for high beam.

There is a Limp Home function that ensures that low beam still works if there is a fault in the control area network (CAN). For Bi-Xenon lamps the beam is then set to the shortest range.

Parking lights/license plate lighting







The parking lamps (10/11-12, 10/17-18) and license plate lighting (10/3) lights when:
- The knob in the light switch module (LSM) (3/111) is in the low beam position
- The knob in the light switch module (LSM) is in the parking lamp position
- Low beam is lit via the low beam automatic function.

The lamp switch module (LSM) transmits data using serial communication to the central electronic module (CEM) (4/56) to activate the lamps.

The lamps are supplied with power via a relay (2/61) which is activated by the central electronic module (CEM). The license plate lighting, the front parking lamps (also on the front fenders for US models) are directly supplied with power. The rear parking lamps are supplied by two shunts (20/28, 20/33) on the rear electronic module (REM) (4/58) so that blown bulbs can be detected.

In the event of a bulb fault for the rear parking lamps, data is transmitted on the control area network (CAN) from the rear electronic module (REM) to the driver information module (DIM) (5/1) and a text message is displayed.

There is a Limp Home function for the parking lamps so that they will work even if there is a fault in the control area network (CAN) or in the serial communication between the light switch module (LSM) and the central electronic module (CEM).

Headlamp range adjustment (certain markets)







Headlamp range adjustment is controlled by the central electronic module (CEM) (4/56). The central electronic module (CEM) communicates with the light switch module (LSM) (3/111) using serial communication.

If the thumb wheel in the light switch module (LSM) is turned, information about the position of the wheel is transmitted to the central electronic module (CEM). The central electronic module (CEM) transmits a pulse width modulation (PWM) signal to the actuator motors (6/38-39) with the pulse ratio set according to the position of the thumb wheel. The headlamp range can be adjusted in 16 stages.

Automatic range adjustment (Bi-Xenon)







Automatic headlamp range adjustment is controlled by the central electronic module (CEM) (4/56). The position sensor (7/120) on the rear suspension transmits signals to the rear electronic module (REM) (4/58) about the angle of the car in terms of the load conditions.

The rear electronic module (REM) transmits this data via the control area network (CAN) to the central electronic module (CEM) which compares the information with the table for the relevant model. The table is stored in the central electronic module (CEM).

The actuator motors (6/38-39) are then operated from the central electronic module (CEM) via a PWM signal, the pulse ratio of which depends on the angle the lamps need to be set to.

Front fog lamps







The front fog lamps (10/5-6) are activated by pressing the button for the front fog lamps in the light switch module (LSM) (3/111). The light switch module (LSM) transmits data to the central electronic module (CEM) (4/56) to light the lamps. The central electronic module (CEM) activates the relay (2/34) and the bulbs are supplied with power via the relay.

Turn signal lamps/Hazard warning signal flashers







This function is controlled by the left control stalk. The steering wheel module (SWM) (3/130) sends data to the central electronic module (CEM) (4/56) to activate the turn signal lamps via the control area network (CAN). The central electronic module (CEM) transmits information to the driver information module (DIM) (5/1) to activate the turn signal indicator lamp and powers the turn signal lamp via a shunt (20/32, 20/34).

The power supply is pulsed and the turn signal lamps are activated 90 times per minute.

The hazard warning signal flasher is activated by closing the switch (3/6) and transmits a signal to the central electronic module (CEM) to start the function. The central electronic module (CEM) transmits a signal in the same way as above, but to both sides. The central electronic module (CEM) also transmits a signal to the bulb in the switch to indicate that the hazard warning signal flashers are on. If the ignition key is in position I or II, there is a clicking sound from the driver information module (DIM). If the ignition is switched off, there is no sound, but the hazard warning signal flashers continue to flash.

If a fault occurs with a lamp, the central electronic module (CEM) detects the reduction in power consumption and the frequency is doubled on the side where the fault occurred.

High-mounted brake lamp







When the stop lamp switch (3/9) is closed, a signal is transmitted to the central electronic module (CEM) (4/56). The high mounted stop brake lamp (10/19) is supplied with power directly from the central electronic module (CEM). The central electronic module (CEM) supplies power for as long as the stop lamp switch is closed.

Courtesy lighting/key lighting/glove compartment lighting







The courtesy lighting (10/122-123, 10/125-126), keyhole (16/65) and glove compartment lighting (10/29) are controlled via the central electronic module (CEM) (4/56). All other interior lighting is controlled by the upper electronic module (UEM) (4/70). The central electronic module (CEM) powers the lamps which it controls directly.

The lamps are powered if a door is opened (3/74-77), or when the upper electronic module (UEM) transmits a request via the control area network (CAN). The upper electronic module (UEM) transmits a request when it has received an unlock command from one of the remote controls. If a door is opened, the central electronic module (CEM) sends a control area network (CAN) signal to the upper electronic module (UEM) to light the lighting it controls.

The glove compartment lighting (10/29) is supplied with power directly from the central electronic module (CEM) when the switch by the lamp is activated when the glove compartment is opened.

Horn







The horn is operated when the steering wheel module (SWM) (3/130) receives a signal from the switches (3/37) in the steering wheel. The steering wheel module (SWM) sends data to the central electronic module (CEM) (4/56) via the control area network (CAN) indicating that the switch is closed. The central electronic module (CEM) activates the relay (2/17) for power supply to the horn.

There is also a signal directly connected from the steering wheel module (SWM) to the central electronic module (CEM). This is used if there is a fault in the control area network (CAN). This is a Limp-Home function.

Starter motor







Manual transmissions
The starter motor (6/25) is operated by turning the key in the ignition switch (3/1) to position III.
- For transmissions with a clutch interlock (certain markets), a signal is transmitted from the ignition switch to the engine control module (ECM) (4/46). The engine control module (ECM) detects the position of the clutch pedal sensor (7/123). The engine control module (ECM) transmits data to the central electronic module (CEM) (4/56) via the control area network (CAN) about the position of the pedal. The central electronic module (CEM) requires a signal that the clutch is pressed down and that the key is in position III before it will send a signal to the relay (2/35). When the relay is activated, the solenoid in the starter motor is powered
- For transmissions without clutch interlock, the central electronic module (CEM) (4/56) activates relay 2/35 and powers the solenoid in the starter motor (6/25).

The starter motor turns for as long as the key is in position III. If the engine has been started once, there is a Limp Home function so that the engine can be started again even if there is a fault in the control area network (CAN). This function is active for a brief period after the key is removed from the ignition switch. After this time the car will not start because there is no communication for the immobilizer between the central electronic module (CEM) and the engine control module (ECM).

Automatic transmission
The starter motor (6/25) is operated by turning the key in the ignition switch (3/1) to position III.
- For transmission 4T65EV, a signal is transmitted from the gear-shift position sensor (3/71) via the transmission control module (TCM) (4/28) to the central electronic module (CEM) (4/56) indicating that the gear selector is in position P/N
- For AW transmissions the signal is transmitted directly from the gear-shift position sensor to the central electronic module (CEM). The central electronic module (CEM) requires this signal and a signal indicating that the key is in position III before it will send a signal to the relay (2/35). When the relay is activated, the solenoid in the starter motor is powered.

The starter motor turns for as long as the key is in position III. If the engine has been started once, there is a Limp Home function so that the engine can be started again even if there is a fault in the control area network (CAN). This function is active for a brief period after the key is removed from the ignition switch. After this time the car will not start because there is no communication for the immobilizer between the central electronic module (CEM) and the engine control module (ECM).

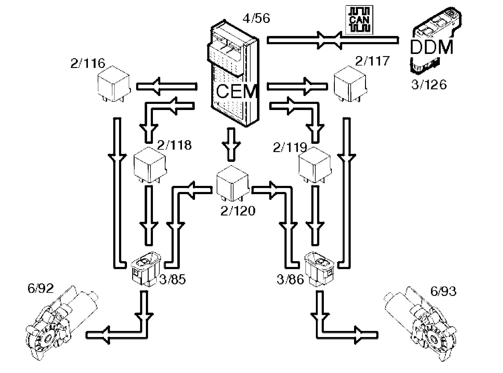
Rear window lift mechanisms/child lock







The rear window lift mechanisms are operated using switches (3/85-86) in the door panels. Relays 2/116 or 2/118 for the left-hand side and relays 2/117 or 2/119 for the right-hand side are activated in the central electronic module (CEM) (4/56) depending on whether the window is to move up or down.

When the window lift mechanisms are operated from the driver's position, data is transmitted from the driver's door module (3/126) via the control area network (CAN) to the central electronic module (CEM) which transmits a signal to the correct relay.

There is a switch in the driver's door module (DDM) to allow for child locking, where the windows can only be operated from the driver's position. When this is active, data is transmitted via the control area network (CAN) to the central electronic module (CEM) to disconnect relay 2/120. This breaks the circuit for the rear switches.

When the child lock is activated, the lighting in the rear switches goes out.

Fuel pump







The central electronic module (CEM) (4/56) receives a request from the engine control module (ECM) (4/46) via the control area network (CAN) to start the fuel pump (FP) (6/33). The central electronic module (CEM) then activates the relay (2/23) which supplies the fuel pump with power.

In the event of a collision in which the airbags are deployed, a signal is transmitted from the supplemental restraint system (SRS) module (4/9) via the control area network (CAN) to the central electronic module (CEM) which deactivates the relay for the fuel pump.

If the control area network (CAN) is not functioning, a pulsed signal to control the fuel pump (FP) is transmitted from the engine control module (ECM) to the central electronic module (CEM) via a directly connected cable.

Wiper/washers for the windshield and headlamps







The right-hand control stalk is moved downwards through three positions to operate the windshield wipers. The steering wheel module (SWM) (3/130) transmits information via the control area network (CAN) to the central electronic module (CEM) (4/56) about the selected position. The central electronic module (CEM) then activates relay 2/91 which supplies the wiper motor (6/1) with power in position 1. If high speed wiping is selected, relay 2/90 is also activated to power the motor in position 2.

The central electronic module (CEM) receives a signal from the motor when the wipers are in the parked position so that the wipers can be stopped in the correct position.

For intermittent wiping, the process is the same as for low speed, but the time between each stroke is set using the ring on the control stalk to one of eight positions between 1 and 27 seconds. The central electronic module (CEM) controls this once it has received information about intermittent wiping from the steering wheel module (SWM) via the control area network (CAN).

The windshield and headlamps are washed when the right-hand control stalk is moved towards the steering wheel. The steering wheel module (SWM) transmits information to the central electronic module (CEM) via the Control area network (CAN) to activate washing. The central electronic module (CEM) activates the relay 2/92 which powers the pump motor (6/2) and wiper motors (6/3-4) for the headlamps.

The central electronic module (CEM) receives a signal from the level sensor (7/5) in the windshield washer reservoir so that it can check the windshield washer reservoir level. The switch in the level sensor closes if the level falls below one liter. The central electronic module (CEM) sends the signal to Driver information module (DIM) (5/1) via the controller area network (CAN). The driver information module (DIM) displays a text message indicating that the windshield washer fluid needs to be topped up.

The tailgate wiper (6/32) (V70/V70XC) is controlled by the rear electronic module (REM) (4/58). The rear electronic module (REM) receives a control area network (CAN) signal from the steering wheel module (SWM) via the central electronic module (CEM). The rear electronic module (REM) then powers relay 2/16 to start the tailgate wiper. The tailgate wiper is powered via relay 2/72.

The tailgate wiper can be programmed so that it is activated if the windshield wipers are on and back-up gear is selected.

Rear windshield cleaning is activated when the right-hand control stalk is pushed away from the steering wheel. The steering wheel module (SWM) sends signals via the control area network (CAN) to the central electronic module (CEM) to activate rear windshield washing. The central electronic module (CEM) activates relay 2/93 to power the pump motor (6/30). At the same time the rear electronic module (REM) activates the tailgate wiper.

The wipers only operate at low speed if there is a fault in the control area network (CAN). If this is the case, the central electronic module (CEM) receives a directly connected signal from the steering wheel module (SWM).

There is no Limp Home function for the rear windshield washer and wiper.

Heated seats (certain markets)







The seat heaters are activated by pressing the switch to the right of the climate control module (CCM) (3/112). If the switch is pressed once, they are activated at high temperature. Pressing again will activate low temperature. Pressing a third time switches the heaters off.

The climate control module (CCM) transmits information via the control area network (CAN) to the central electronic module (CEM) (4/56) to activate the seat heaters. The central electronic module (CEM) sends back a signal to the climate control module (CCM) to light the LED in the button. The central electronic module (CEM) compares the signal from the climate control module (CCM) with the programmed value for high/low temperature and transmits a pulsed signal to the control module for the seat heater (9/12-13) about the requested temperature. The number of pulses determines the power at which the control module will operate the seat heater. The control module also compares the value from the thermistor so that it can detect faults in the heater pad.

Speed sensitive power steering







The central electronic module (CEM) (4/56) receives data from the engine control module (ECM) (4/46) via the control area network (CAN) that the engine is running and information from the ABS system (4/16) about the speed of the car. From model year 2001 the ABS module is called the brake control module (BCM). The central electronic module (CEM) then operates the stepper motor (6/71) via the four outputs to set the motor to the correct servo assistance level.

The central electronic module (CEM) checks the signals. If a fault is detected, the servo assistance is set to normal (nearly equal to 70 km/h) and the system is disengaged. The central electronic module (CEM) also transmits a signal to the driver information module (DIM) (5/1) via the control area network (CAN) which lights the general warning lamp and displays a text message.