Curiosii for ever!
: Car repair manuals for everyone.
Home
>>
Volvo
>>
2003
>>
S80 2.9 L6-2.9L VIN 92 B6294S2
>>
Repair and Diagnosis
>>
Diagrams
>>
Electrical Diagrams
>>
Powertrain Management
>>
Computers and Control Systems
>>
Body Control Module
>>
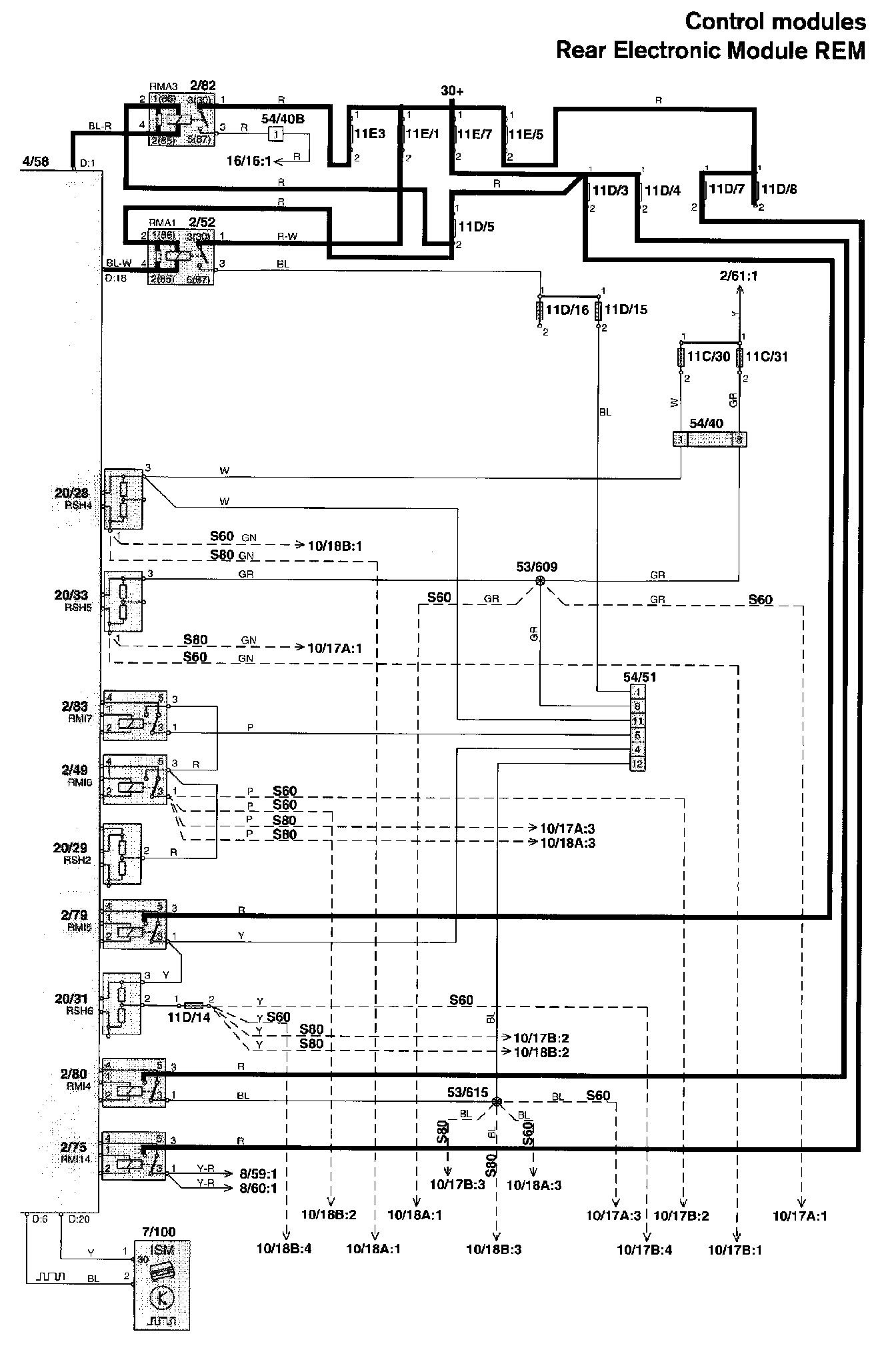
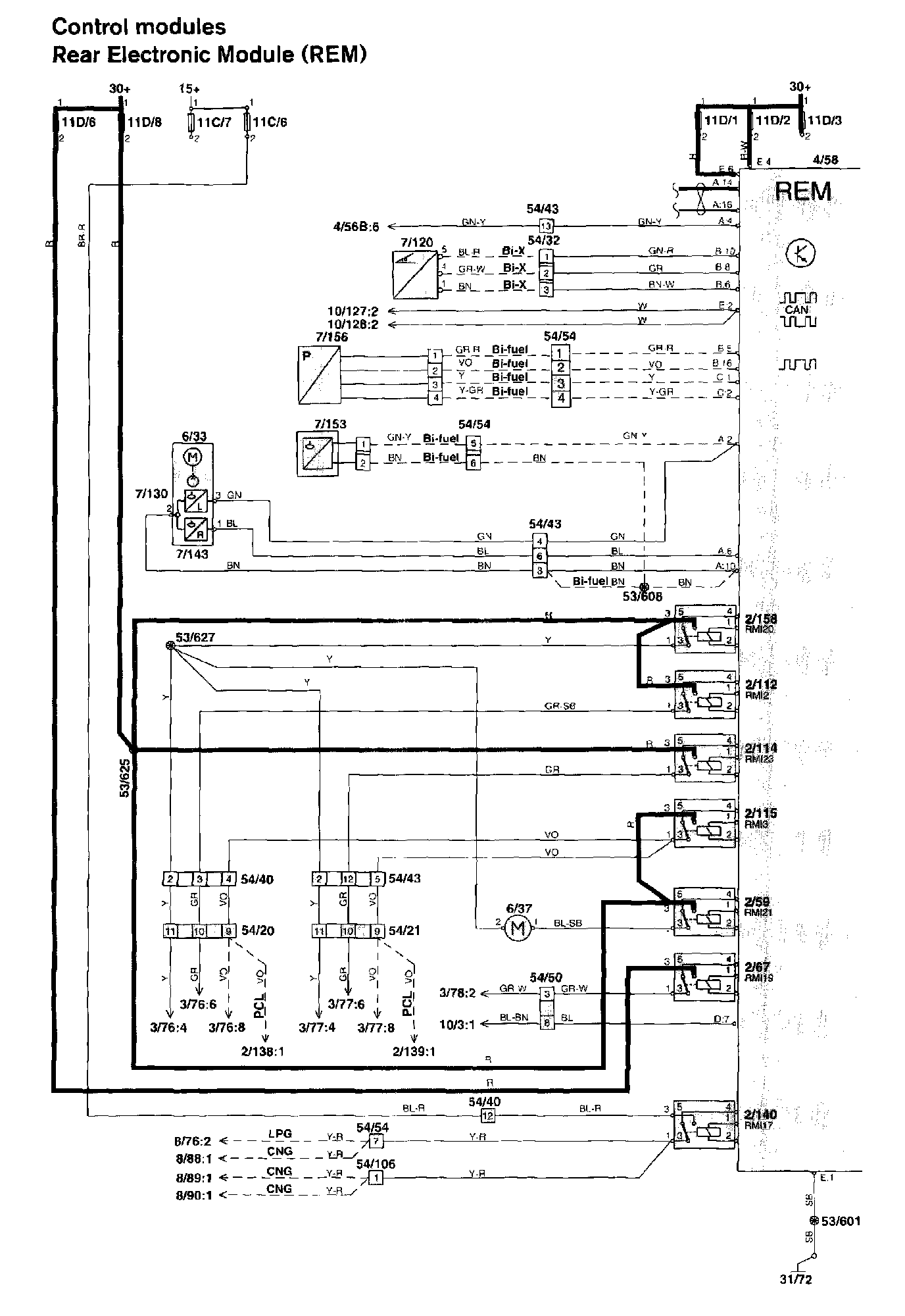
Rear Electronic Module (REM)
Rear Electronic Module (REM)
Rear Electronic Module (REM) Part - 1:
Rear Electronic Module (REM) Part - 2:
Diagram Legend,
Diagram Legend