Curiosii for ever!: Car repair manuals for everyone.

Accessory Electronic Module (AEM)




Accessory Electronic Module (AEM)

System Overview

Control Module







The function of the accessory electronic module (AEM) is to allow certain accessories to exchange information with the car's controller area network. This exchange of information means that accessories can be installed with greater functionality and higher quality. The accessory electronic module (AEM) manages the following functions:
- Reverse warning system
- Relay for the electrical engine block heater
- Remote start for the parking heater
- External aftermarket alarm
- Aftermarket radio unit
- Tele-mute for non-integrated carphones.

The functions managed by the accessory electronic module (AEM) may vary between different car models.

The accessory electronic module (AEM) is an accessory and is only available for order and installation as an aftermarket item.

NOTE: The Accessory electronic module (AEM) can only be installed in late version cars.

The difference between the early and late versions can be seen from the chassis number in the table below.







Information regarding which production plant a car is manufactured in can be found in the VIN number. The seventh position from the right in the VIN specifies the production plant.

The wiring for the accessory electronic module (AEM) has been post-installed or factory installed as an option on early version cars. The wiring is now factory installed in all cars. See the table below for the chassis numbers.







Information regarding which production plant a car is manufactured in can be found in the VIN number. The seventh position from the right in the VIN specifies the production plant.

The control module is installed in the cargo compartment of the car behind the side panel at the right-hand wheel arch.

After installation the accessory electronic module (AEM) is configured using software. Configuration is carried out via VADIS/VIDA.

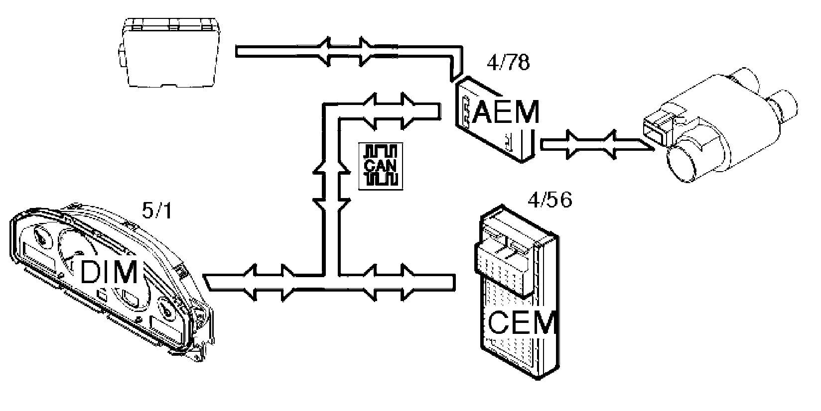
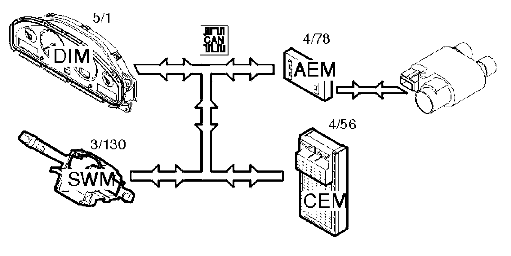
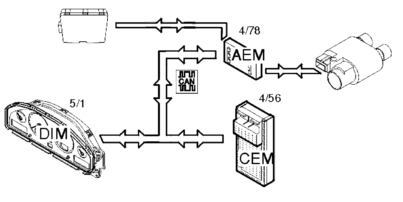
The control module communicates with directly connected components, and via a Controller area network (CAN).

One of the main purposes of the control module is to function as an interface between accessories, which are not prepared for Controller area network (CAN) communication, and the Control area network (CAN) of the car and its functions.

The control module checks activations and input and output signals via an integrated diagnostic system. A diagnostic trouble code (DTC) is stored if the control module detects a fault. Any diagnostic trouble codes (DTCs) and stored in the control module memory and information can be read out using VADIS/VIDA.

Signals













The table summarizes the input and output signals to and from the accessory electronic module (AEM) (4/78). The signal types are divided into directly connected signals and Controller area network (CAN) communication. The illustration displays the same information with the Volvo component designations.

NOTE: The signals are only available for installed accessories.

Design

Reverse Warning System







The reverse warning system consists of a control module and four sensors. The control module is installed in the cargo compartment of the car behind the right-hand side panel.

The reverse warning system control module is directly connected to the accessory electronic module (AEM). Communication between the reverse warning system control module and the accessory electronic module (AEM) consists of a 0 V/12 V pulsed signal which becomes more frequent as an object is approached.

The reverse warning system control module is supplied with power and connected to ground via the accessory electronic module (AEM).

The four sensors are installed in the rear bumper of the car. The sensors function as transmitters and receivers.

The sensors transmit ultra sound which is then measured by time.

The signal is transmitted to the accessory electronic module (AEM) as a digital pulse.

There are two versions of the reverse warning system (accessory):
- One earlier version, which is not connected to the Controller area network (CAN) of the car. This version does not use the accessory electronic module (AEM)
- One later version, which is connected to the Controller area network (CAN) of the car via the accessory electronic module (AEM).

The difference between the early and late versions can be seen from the chassis number in the table below.







Information regarding which production plant a car is manufactured in can be found in the VIN number. The seventh position from the right in the VIN specifies the production plant.

The audio module (AUM) is required for the reverse warning system to work.

When post-installing the reverse warning system the car must be configured using new software which is carried out via VADIS/VIDA.

There are diagnostics for the reverse warning system.

Timer start of the electrical parking heater







A timer control function can be connected to the electrical parking heater which is controlled via the accessory electronic module (AEM).

The system consists of:
- A relay for the electrical parking heater
- Wiring between the relay and the accessory electronic module (AEM).

The relay is mounted on the engine block heater and controls the electrical parking heater and relay passenger compartment socket.

The relay acts as a switch and is supplied with power and controlled via the wiring from the accessory electronic module (AEM).

The relay is connected to the ground terminal in the engine compartment.

When post-installing the timer start system for the electrical parking heater the car must be configured using new software which is carried out via VADIS/VIDA.

There are diagnostics for the relay/control signal.

Remote controlled parking heater
There are two ways to control the parking heater remotely. Via the mini call system and via remote control. There are also two types of parking heater, an electrical parking heater and a gasoline or diesel parking heater. The type of heater to be activated via a remote start must be preset in the driver information module (DIM) of the car.

Remote start using the remote control cannot be combined with remote start via the mini call system.

To use the remote start function for the electrical parking heater, the Timer start of the electric parking heater function must be installed.

Remote starting via the mini call system (certain markets only)







The remote start system for the parking heater consists of a mini-call unit positioned under the parcel shelf in the cargo compartment of the car.

The Mini call unit is directly connected with a power supply, ground terminal connection and start/stop signal to the accessory electronic module (AEM).

The mini call unit is constantly supplied with power via the accessory electronic module (AEM) as it must be continually active to receive start or stop signals.

The remote start system for the parking heater is remote controlled using a normal telephone via the existing mini call network which is available in certain markets.

When installing the remote start warning system the car must be configured using new software. Configuration is carried out via VADIS/VIDA.

There are diagnostics for the remote start system.

Remote start via the remote control







The remote start system starts and stops the parking heater via a remote control instead of via mini call.

The remote start system consists of a remote control, a receiver for the remote control and a switch relay mounted beside the accessory electronic module (AEM). The receiver is supplied with power and connected to a ground terminal via a junction connector by the accessory electronic module (AEM).

The communication between the receiver and the accessory electronic module (AEM) consists of a start or stop signal.

The remote start system with remote control is available as an accessory for the accessory electronic module (AEM) for later version cars.

The difference in chassis numbers between the two versions is shown in the table.







There are three LR03 (AAA) batteries in the remote control.

The remote control must be synchronized with the receiver.

When installing the remote start warning system the car must be configured using new software. Configuration is carried out via VADIS/VIDA.

Alarm signal outputs
An aftermarket alarm unit can be connected to the accessory electronic module (AEM). The system consists of four output signals which can be used as input signals in the external alarm system via wiring. The accessory electronic module (AEM) uses the existing Controller area network (CAN) to receive/forward signals for the car alarm, key and door status.

The alarm signal function is available as an accessory to the accessory electronic module (AEM) in later version cars.

The difference in chassis numbers between the two versions is shown in the table.







Information regarding which production plant a car is manufactured in can be found in the VIN number. The seventh position from the right in the VIN specifies the production plant.

When installing an aftermarket alarm system the car must be configured using new software. Configuration is carried out via VADIS/VIDA.

There are diagnostics for the alarm signal outputs.

Tele-mute function for non-integrated mobile phones
The tele-mute function mutes the audio module (AUM) (AUD) when the mobile telephone rings.

The design consists of a signal input and a signal output. The input signal is digital (0 V/12 V) and the output signal is a Controller area network (CAN) communication.

The tele-mute function is available as an accessory to the accessory electronic module (AEM) for later version cars.

The difference in chassis numbers between the two versions is shown in the table.







Information regarding which production plant a car is manufactured in can be found in the VIN number. The seventh position from the right in the VIN specifies the production plant.

When post-installing the hands free unit the car must be configured using new software. Configuration is carried out via VADIS/VIDA.

There are diagnostics for the tele-mute function.

Aftermarket radio unit
The design consists of a signal input and four signal outputs on the accessory electronic module (AEM).

The input signal is an analog +12V mute signal, from either the reverse warning system or the non-integrated hands free system.

Two output signal are pulse width modulated signals for the lighting rheostat signal position and the speed sensitive volume signal.

One output signal is a digital 12V mute signal to the radio unit.

One output signal is a +30 supply for an external antenna amplifier.

When installing an aftermarket radio unit, the car must be configured using new software. Configuration is carried out via VADIS/VIDA.

This function is available as an accessory to the accessory electronic module (AEM) for later version cars.

The difference in chassis numbers between the two versions is shown in the table.







Information regarding which production plant a car is manufactured in can be found in the VIN number. The seventh position from the right in the VIN specifies the production plant.

There are diagnostics for the system.

Function

Reverse Warning System







The reverse warning system warns the drivers of close objects when reversing. The driver is warned by an sound signal from the loudspeakers for the audio module (AUM) (16/1). The sound signal becomes more frequent as the distance to the object reduces. A signal is transmitted from the reverse warning system to the accessory electronic module (AEM) (4/78) which indicates whether the buzzer signal should be switched on or off.

The accessory electronic module (AEM) (4/78) then transmits a signal to the audio module (AUM) (16/1) via the Controller area network (CAN).

If a trailer or caravan is connected the reverse warning system must be deactivated by switching on the turn signal lamps.

The accessory electronic module (AEM) receives a signal from the central electronic module (CEM) (4/56) indicating that reverse gear has been selected.

Starting the parking heater via the timer







The left-hand control stalk controls the start timer for the parking heater. No other timer is required when setting the timer control. The control stalk is directly connected to the steering wheel module (SWM) (3/130) which transmits a signal via the Controller area network (CAN) to the central electronic module (CEM). The signal is then sent on to the accessory electronic module (AEM) (4/78) when the electrical heater is to start.

The start timer functions on either the electrical or fuel driven parking heater (not XC90). The accessory electronic module (AEM) is not involved when the fuel driven parking heater is selected. The heater to be used is selected in the driver information module (DIM) (5/1).

It is also possible to combine this function with the remote start function.

Remote controlled parking heater

Remote starting via the mini call system (certain markets only)







The remote controlled system for the parking heater functions as follows. The mini call unit receives a signal from the mini call network to start the electrical parking heater or the fuel driven parking heater either directly or using the timer in the car.

Electrical parking heater
A signal is sent via the mini call unit to the accessory electronic module (AEM) (4/78) to start the electrical parking heater. The accessory electronic module (AEM) transmits a signal via the Controller area network (CAN) to the central electronic module (CEM) (4/56). The central electronic module (CEM) then transmits a signal via the Controller area network (CAN) to the accessory electronic module (AEM) which then controls the relay for the parking heater.

Fuel driven parking heater
A signal is sent via the mini call unit to the accessory electronic module (AEM) (4/78) to start the gasoline or diesel driven parking heater.

The accessory electronic module (AEM) then transmits a signal via the Controller area network (CAN) to the central electronic module (CEM) (4/56), which in turn starts the parking heater.

The heater is selected in the driver information module (DIM) (5/1).

The remote start function is dependent on good reception/coverage of the mini call network in order to operate satisfactorily.


Remote start via the remote control







The remote start system for the parking heater via remote control functions in the same way as the mini call system. However, the system does not use the mini call network.

The remote control transmits a radio signal (FM) to the receiver. In turn the receiver transmits a start/stop signal to the accessory electronic module (AEM) (4/78).

The range of the remote control is approximately 400 meters but varies depending on the other conditions.

Alarm signal outputs







Output signals from the accessory electronic module (AEM) (4/78) are used when installing an aftermarket alarm unit.

Access is available to signals indicating:
- the alarm status of the car
- the door status of the car
- the key status.

In this case the accessory electronic module (AEM) functions as a port between the Controller area network (CAN) of the car and the aftermarket alarm unit.

Tele-mute function for mobile telephones







In the event of a call, the accessory electronic module (AEM) (4/78) receives an input signal from the aftermarket hands free unit and forwards this on the Controller area network (CAN) to the audio module (AUM) (16/1) (AUD on the XC90). The audio module (AUM)/(AUD) mutes the volume in the sound equipment speakers when the aftermarket hands free unit is in use.

The tele-mute function is available as an accessory for the accessory electronic module (AEM).

Using an aftermarket radio unit







The accessory electronic module (AEM) (4/78) makes it possible to automatically control the tele-mute function, display lighting and speed dependant volume control when using an aftermarket radio unit. This assumes that the aftermarket radio unit supports these functions. The accessory electronic module (AEM) receives a vehicle speed signal (volume dependant) via the Controller area network (CAN) and the brightness of the display via the rheostat from the central electronic module (CEM) (4/56).

The accessory electronic module (AEM) also receives a mute signal from the reverse warning system and aftermarket hands free unit and transmits it on to the radio unit.

Diagnostic Functions

General
The accessory electronic module has a built-in diagnostic system, Volvo Diagnostic, which continuously monitors internal functions as well as input and output signals.

Diagnostic trouble codes (DTCs)
A diagnostic trouble code (DTC) is stored if the accessory electronic module (AEM) detects a fault. This control module can store up to 6 diagnostic trouble codes (DTCs), the 3 first and the 3 latest.

Should a fault disappear for any reason after being permanently stored in the control module as a diagnostic trouble code (DTC), the information remains stored in the memory.

Reading and erasing diagnostic trouble codes (DTCs)
Stored diagnostic trouble codes (DTCs) can be read off and erased using this function. The on-board diagnostic (OBD) system can identify 32 different faults in the accessory electronic module (AEM). These are stored as diagnostic trouble codes (DTCs).

This function can also be used to read off whether the fault is still present (permanent) or whether it has now ceased (intermittent) after the diagnostic trouble code (DTC) has been stored.

Diagnostic trouble codes (DTCs) can only be erased once all the diagnostic trouble codes (DTCs) have been read off at least once.

Reading off input and output signals
This function can be used to continuously read off the values and the status of the input and output signals for the accessory electronic module (AEM).

The following parameters can be read off:
- Power supply to the accessory electronic module (AEM)
- Rheostat signal, the strength is given as a percentage
- Speed signal, given as a frequency where 512 is the highest frequency
- Sound signal for the buzzer, reverse warning system
- Voltage level of the signal to the buzzer, reverse warning system
- Power supply to the reverse warning system
- Voltage level of the signal to the relay, engine block heater
- Voltage level of the signal to the remote start module
- Voltage supply to the remote start unit
- Voltage level of alarm signals P0, P1, S0 and S1
- Voltage level of the signal to tele-mute
- Voltage level of the signal from tele-mute
- Power supply to the antenna amplifier.

Activating components and functions
This function can be used to activate components and functions which affect the outputs of the accessory electronic module (AEM).

The following components can be activated:
- Buzzer signal for the reverse warning system, simulates reduced distance from an object from 2 meters to 0 meters
- Start signal to the remote start unit
- Speed signal, simulates a change in speed from 0 km/h to 255 km/h in stages of 5 km/h
- Rheostat signal, simulates a change in light from 0% to 100% and then back to 0% in stages of 5%
- Tele-mute signal which simulates the carphone muting the radio
- Tele-mute signal which simulates the reverse warning system muting the radio.

Reading off the control module identification
The diagnostic tool identifies control modules by reading off a number of codes from the control module memory.

The codes contain information about the control module:
- hardware P/N (control module without software)
- hardware serial number (control module without software)
- software P/N
- diagnostic software P/N
- start address CAN configuration.

Downloading Software And Replacing The Control Module
When installing or replacing the accessory electronic module (AEM) the software must be downloaded to the control module. The software for the accessory electronic module (AEM) must be downloaded first. Then the software for the connected accessories must be downloaded.

When ordering software, the hardware and the software in the car is compared to the Volvo central database. If the comparison is OK the software is downloaded to the control module.

If the comparison between the car and Volvo central database is not OK, the database is updated with the car configuration. When this is complete the software is downloaded.