Curiosii for ever!: Car repair manuals for everyone.

On-Board Diagnostic System (OBD System)


On-Board Diagnostic (OBD) System, Part 2 Of 2:




Component Locations

On-Board Diagnostic (OBD) System, Part 1 Of 2:




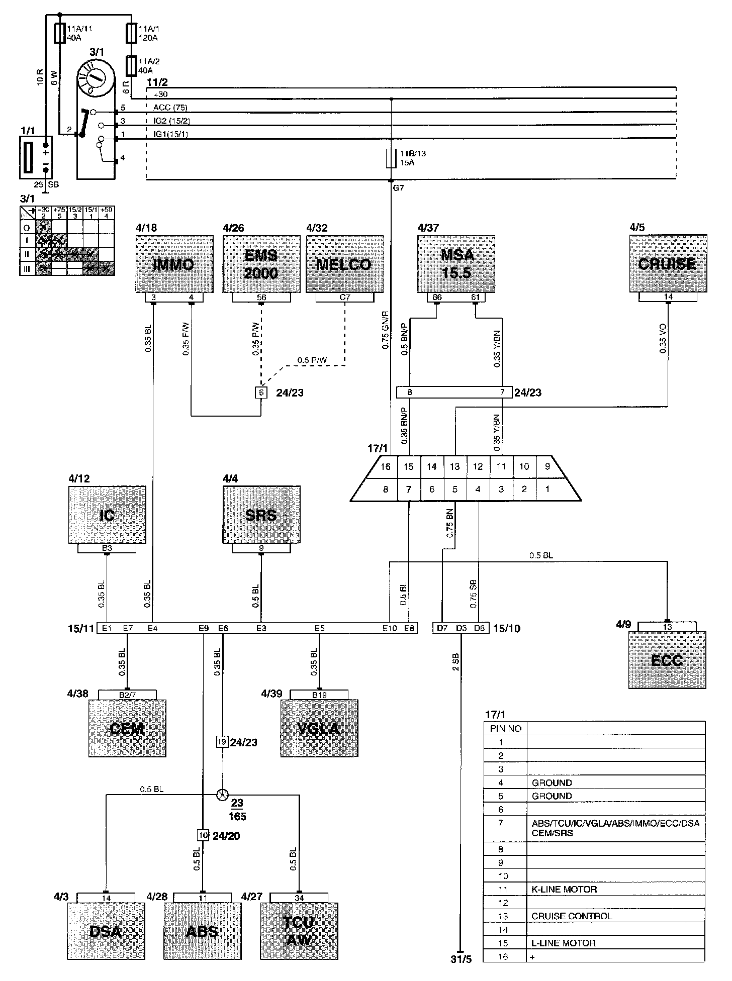
Wiring Diagram

Diagram Legend can be found at "Vehicle : Diagrams : Diagram Information and Instructions : Component List." List of Components By Component Number