Curiosii for ever!: Car repair manuals for everyone.

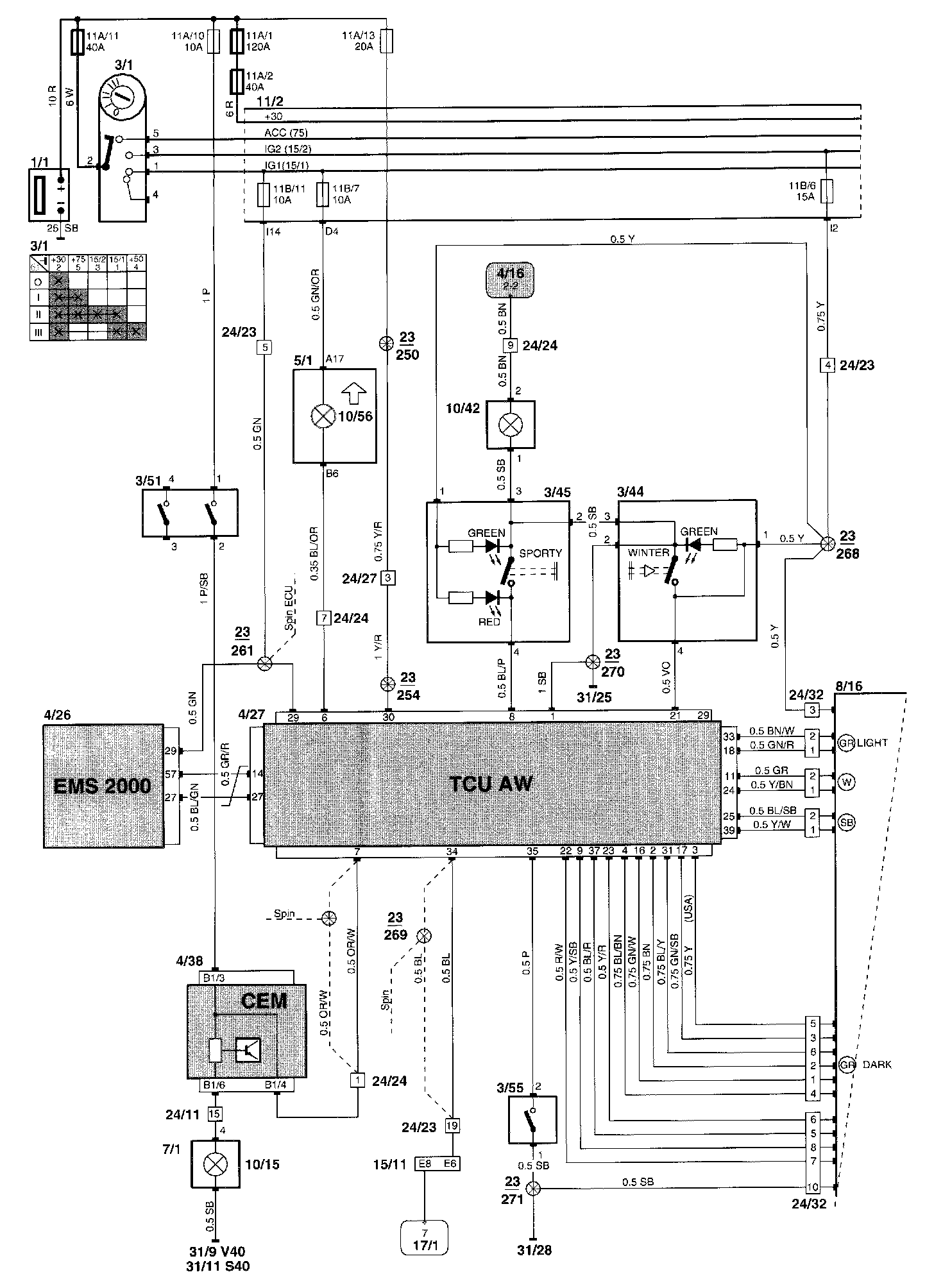
Control Module, A/T


Control module for automatic transmission

Control Module, Part 1 Of 2:




Wiring Diagram

Control Module, Part 2 Of 2:




Component Locations

Diagram Legend can be found at "Vehicle : Diagrams : Diagram Information and Instructions : Component List." List of Components By Component Number