Curiosii for ever!: Car repair manuals for everyone.

Dynamic Stability System (DSA)


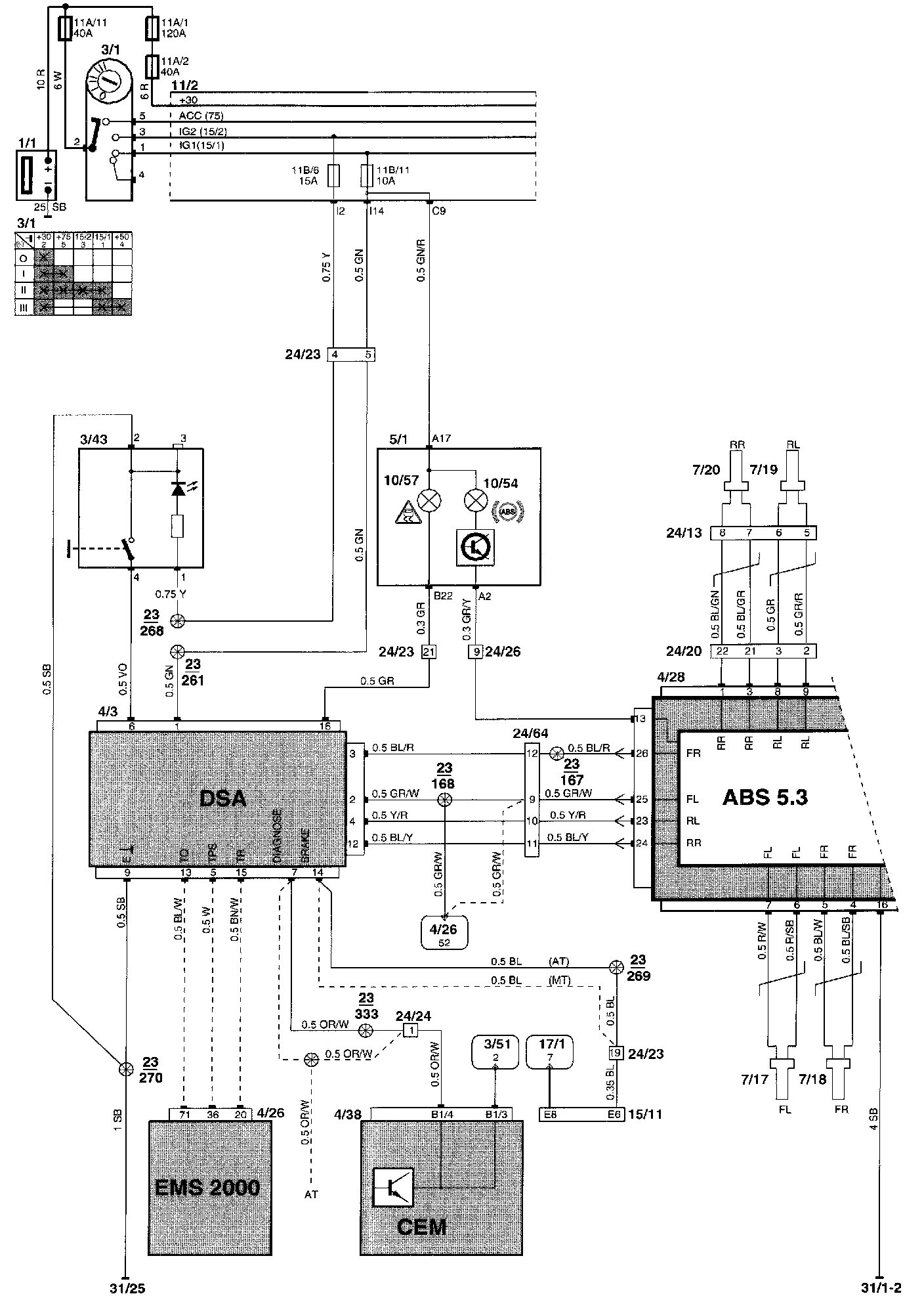
Dynamic stability system (DSA), Part 2 Of 2:




Component Locations

Dynamic Stability System (DSA), Part 1 Of 2:




Wiring Diagram

Diagram Legend can be found at "Vehicle : Diagrams : Diagram Information and Instructions : Component List." List of Components By Component Number