Curiosii for ever!: Car repair manuals for everyone.

PG. Regina #20



PG. Regina #20

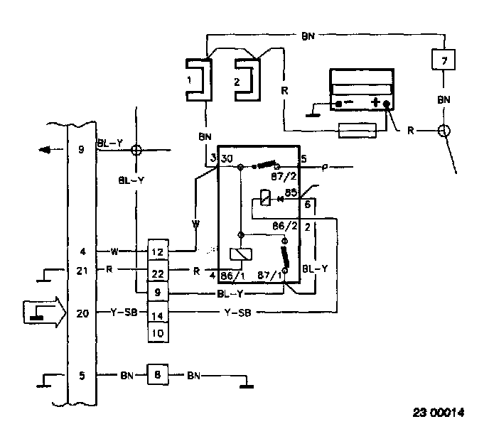
REGINA#20 Pump relay control signal missing



Conditions for fault message:
Fault message stored if voltage is above 3.0 Volts.

Causes of fault
System relay defective.Regina control unit defective.

Fault symptoms:
Engine does not start.
With intermittent faults, the engine dies or bucks considerably.

PG1

Disconnection of the Volvo System Tester
- Disconnect the System Tester according to P1. P1. Connection of Volvo System Tester
^ Continue with Connection of measurement box PG2.

PG2




Connection of measurement box
Connect the measurement box to Regina and check the chassis connections according to N1-N2. N. Measurement Box, Signal Description
^ Continue with Checking of connection of voltage supply PG3.

PG3




Checking of connection of voltage supply
- Ignition on.
Connect a voltmeter between #20 and #5.
The voltmeter should show battery voltage

If the value differs:
^ Test with a new system relay and repeat the measurement.
If the value still differs:
^ Check the wire between #20 and system relay for breakage according to CD. CD. Checking of Wiring




- Try to start the engine.
The voltmeter should show approx. 0 V during cranking and while the engine operates.

If both values are OK:
Intermittent fault.
^ Check the connections to #20 and system relay for loose connection according to CD. CD. Checking of Wiring

If the value differs:
^ Test with a new control unit