Curiosii for ever!
: Car repair manuals for everyone.
Home
>>
Volvo
>>
1994
>>
850 L5-2.4L VIN 55 B5254S
>>
Repair and Diagnosis
>>
Cruise Control
>>
Cruise Control Module
>>
Locations
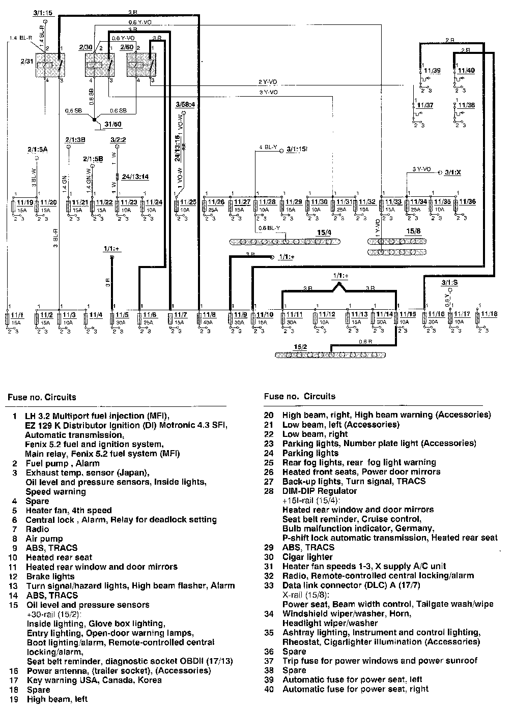
Cruise Control Module: Locations
Fuse/Relay Identification and Location