Curiosii for ever!
: Car repair manuals for everyone.
Home
>>
Volvo
>>
1993
>>
940 L4-2.3L SOHC VIN 88 B230F
>>
Repair and Diagnosis
>>
Powertrain Management
>>
Computers and Control Systems
>>
Locations
>>
Ignition System
>>
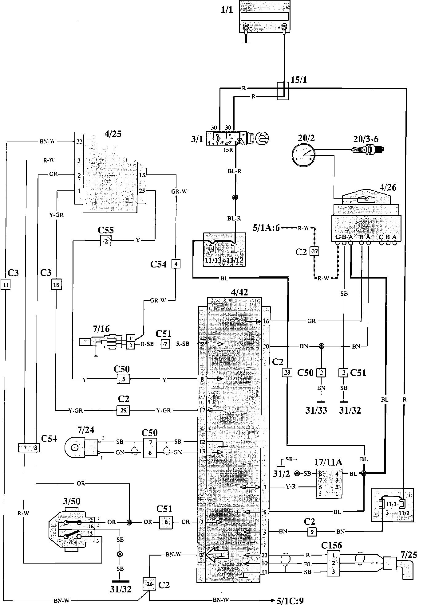
Rex-1 Ignition System (Bendix)
Rex-1 Ignition System (Bendix)
Regina/Rex Ignition Components:
Component Locations
Regina/Rex Ignition Wiring:
Wiring Diagram
Component Index And Identification:
Component Index And Identification:
Component Index And Identification: