Curiosii for ever!
: Car repair manuals for everyone.
Home
>>
Volvo
>>
1993
>>
940 L4-2.3L SOHC VIN 88 B230F
>>
Repair and Diagnosis
>>
Powertrain Management
>>
Computers and Control Systems
>>
Locations
>>
Fuel Injection System
>>
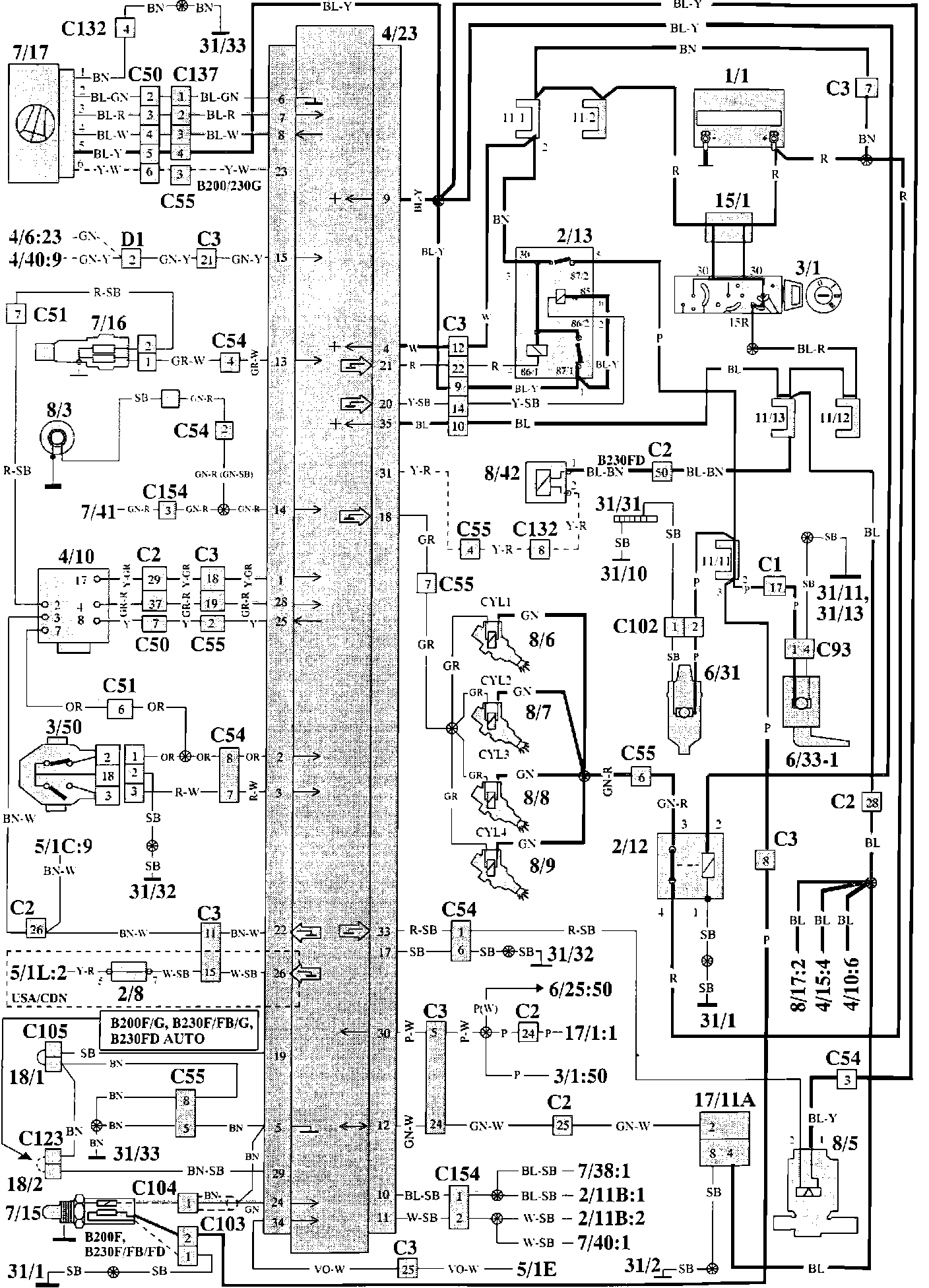
LH-2.4 Fuel Injection System
LH-2.4 Fuel Injection System
LH-2.4 Fuel Injection Components:
Component Locations
LH-2.4 Fuel Injection Wiring:
Wiring Diagram
Component Index And Identification:
Component Index And Identification:
Component Index And Identification: