Curiosii for ever!: Car repair manuals for everyone.

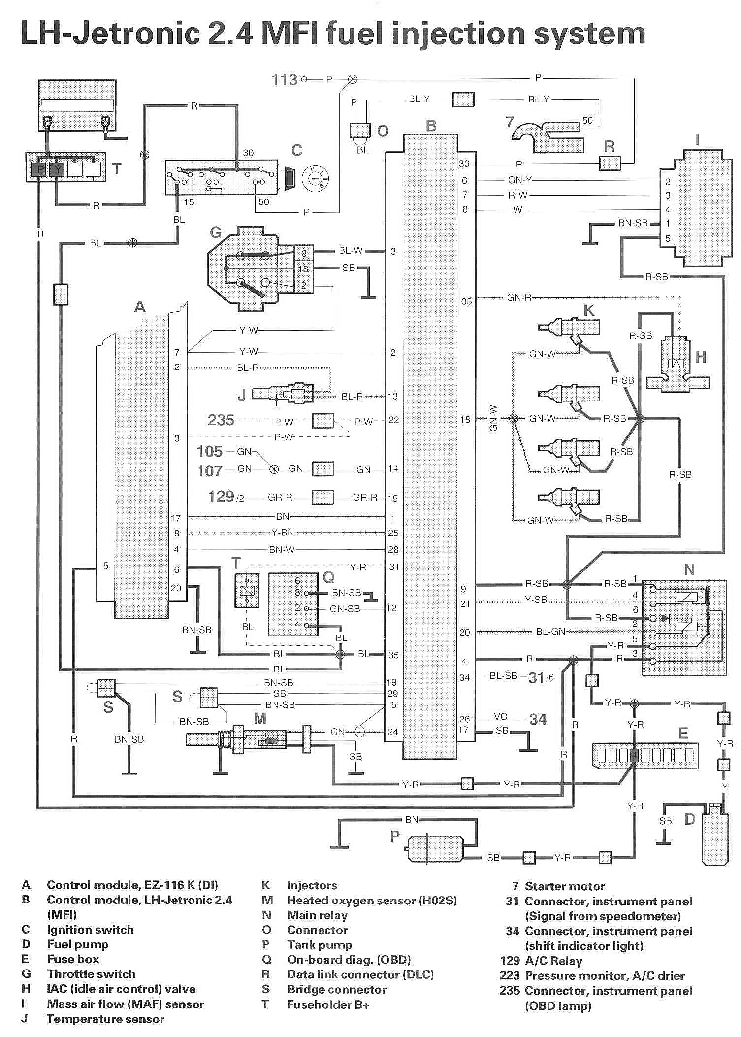
Fuel Injection System







LEGEND
A Control module, EZ-116 K (DI)
B Control module, LH-Jetronic 2.4 (MFI)
C Ignition switch
D Fuel pump
E Fusebox
G Throttle switch
H IAC (idle air control) valve
I Mass air flow (MAF) sensor
J Temperature sensor
K Injectors
M Heated oxygen sensor (H02S)
N Main relay
O Connector
P Tank pump
Q On-board diag. (OBD)
R Data link connector (DLC)
S Bridge connector
T Fuse holder B+

7 Starter motor

31 Connector, instrument panel (Signal from speedometer)
34 Connector, instrument panel (shift indicator light)

129 A/C Relay
223 Pressure monitor, A/C drier
235 Connector, instrument panel (OBD lamp)