Curiosii for ever!
: Car repair manuals for everyone.
Home
>>
Volvo
>>
1992
>>
740 L4-2.3L SOHC VIN 88 B230F
>>
Repair and Diagnosis
>>
Powertrain Management
>>
Computers and Control Systems
>>
Locations
>>
Ignition System
>>
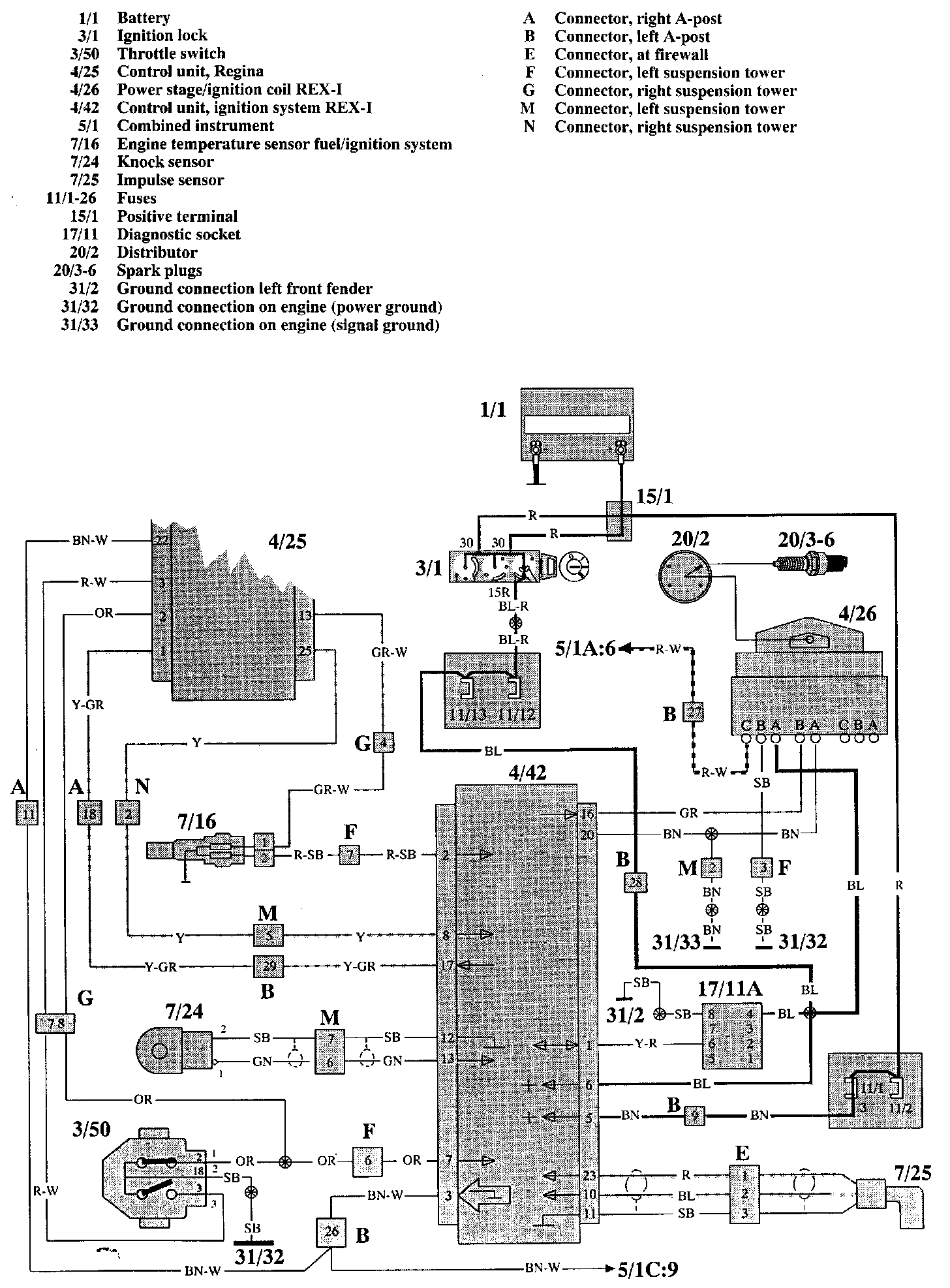
Rex-1 Ignition System (Bendix)
Rex-1 Ignition System (Bendix)
REX-1 (B230F):
Wiring Diagram
REX-1 (B230 F):
Component Locations