Curiosii for ever!: Car repair manuals for everyone.

MFI #7 No Mass Air Flow Signal



TE MFI#7

MFI#7 No mass air flow (MAF) signal

Fault Message Conditions:

The fault message is logged when voltage is below 1 V.

Causes of fault:








Break or grounding in the wiring between MFI#7 and the MAF sensor.

Break or grounding in the MAF sensor.

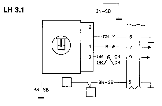
Break to power supply terminal 5 (LH 2.4) or 3 (LH 3.1) on the MAF sensor.

Fault symptoms:

The engine runs rough. Uneven idling.

TE1

Volvo ST, Test Box

-Disconnect the ST in accordance with QA2. Connecting The Volvo Scan Tool (ST)




-Connect the test box to MFI and check GND points in accordance with P1-P2.

-Continue with Checking the MAF sensor and the wiring resistance TE2.

TE2

Checking The Mass Air Flow (MAF) Sensor And The Wiring Resistance

-Ignition off.

Connect an ohmmeter between MFI LH #7 and MFI LH #5 GND.

LH 2.4: The ohmmeter should read approx. 4 OHMS.

LH 3.1: The ohmmeter should read just over 110 OHMS.

If this value Is OK:

-Check the resistance to ground (GND) TE3. it the reading is incorrect:

-Check the wiring between MFI#7 and the MAF sensor for breaks in accordance with NA2. Checking the Wiring

TE3

Checking The Resistance To GND




-Ignition off.

-Disconnect the MAF sensor.

Connect an ohmmeter between MFI#7 and MFI#5 (GND). The ohmmeter should read infinite resistance.

If this value is OK

-Check the power supply TE4

If the reading is incorrect

-Check the wiring between MFI#7 and the MAF sensor for grounding.

TE4

Checking The Power Supply

-Connect the control module to the test box and the MAF sensor.

-Re-install system fuse.




-Ignition on.

LH 2.4: Connect a voltmeter between terminal 5 on the MAF sensor and GND.

LH 3.1: Connect a voltmeter between terminal 3 on the MAF sensor and GND.

The voltmeter should read battery voltage.

If this value is OK:

-Check the MAF sensor TE5.

If the reading is incorrect:

-Check the wiring between terminal 5 (LH 3.1: terminal 3) and the system relay for breaks in accordance with NA2. Checking the Wiring

TE5

Checking The Mass Air Flow (MAF) Sensor

-Connect the MAF sensor.




-Start and warm up the engine.

LH 2.4: Connect a voltmeter between MFI LH #7 and MFI LH #5 (GND).

-Take readings when the engine is unloaded and idling.

LH 2.4: The voltmeter should read approx. 2.3 V.

LH 3.1: The voltmeter should read approx. 3.5 V.

If this value is OK:

Intermittent fault

-Check the wiring between MFI#7 and the MAF sensor for loose contacts.

-Check the wiring between terminal 5 (LH 3.1: terminal 3) and the system relay for loose contacts.

If the reading is incorrect:

-Try using a new MAF sensor.