Curiosii for ever!
: Car repair manuals for everyone.
Home
>>
Volvo
>>
1992
>>
240 L4-2.3L SOHC VIN 88 B230F
>>
Repair and Diagnosis
>>
Powertrain Management
>>
Computers and Control Systems
>>
Main Relay (Computer/Fuel System)
>>
Locations
Main Relay (Computer/Fuel System): Locations
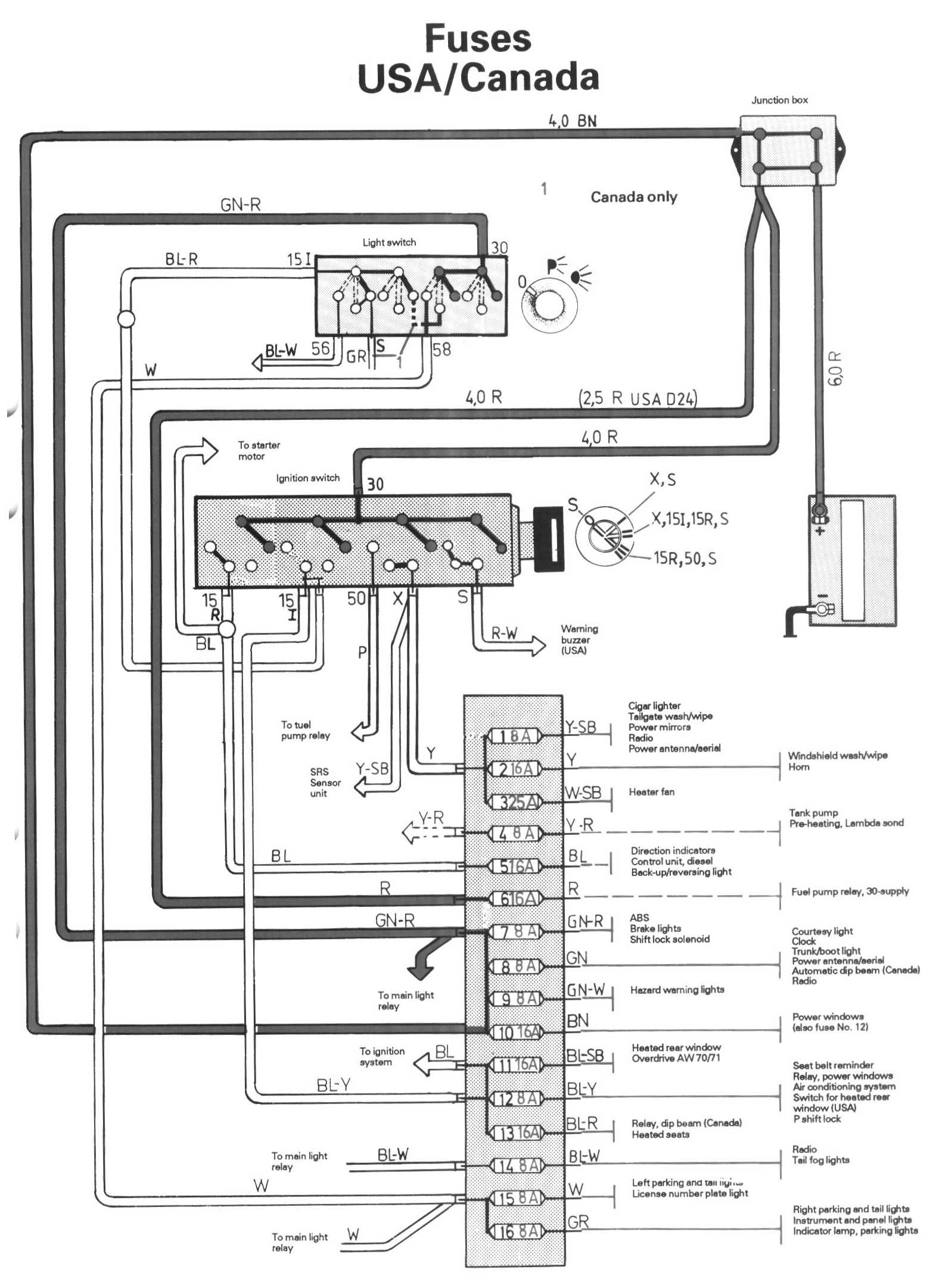
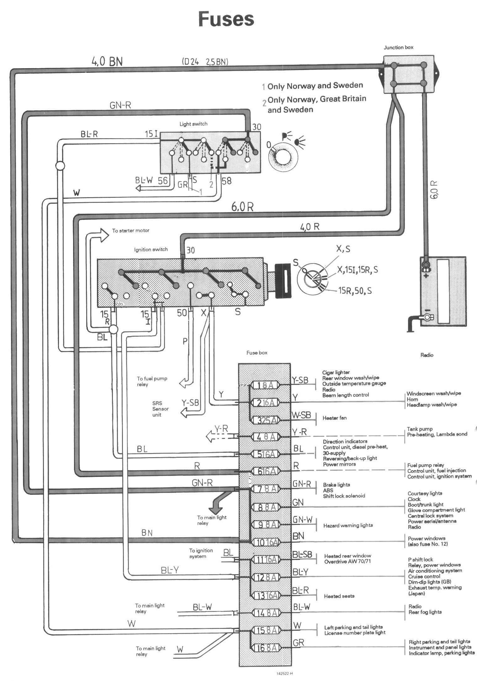
Fuse/Relay Identification and Location
Fuses:
Fuses USA/Canada:
Relay Locations:
Relay Identification: