Curiosii for ever!: Car repair manuals for everyone.

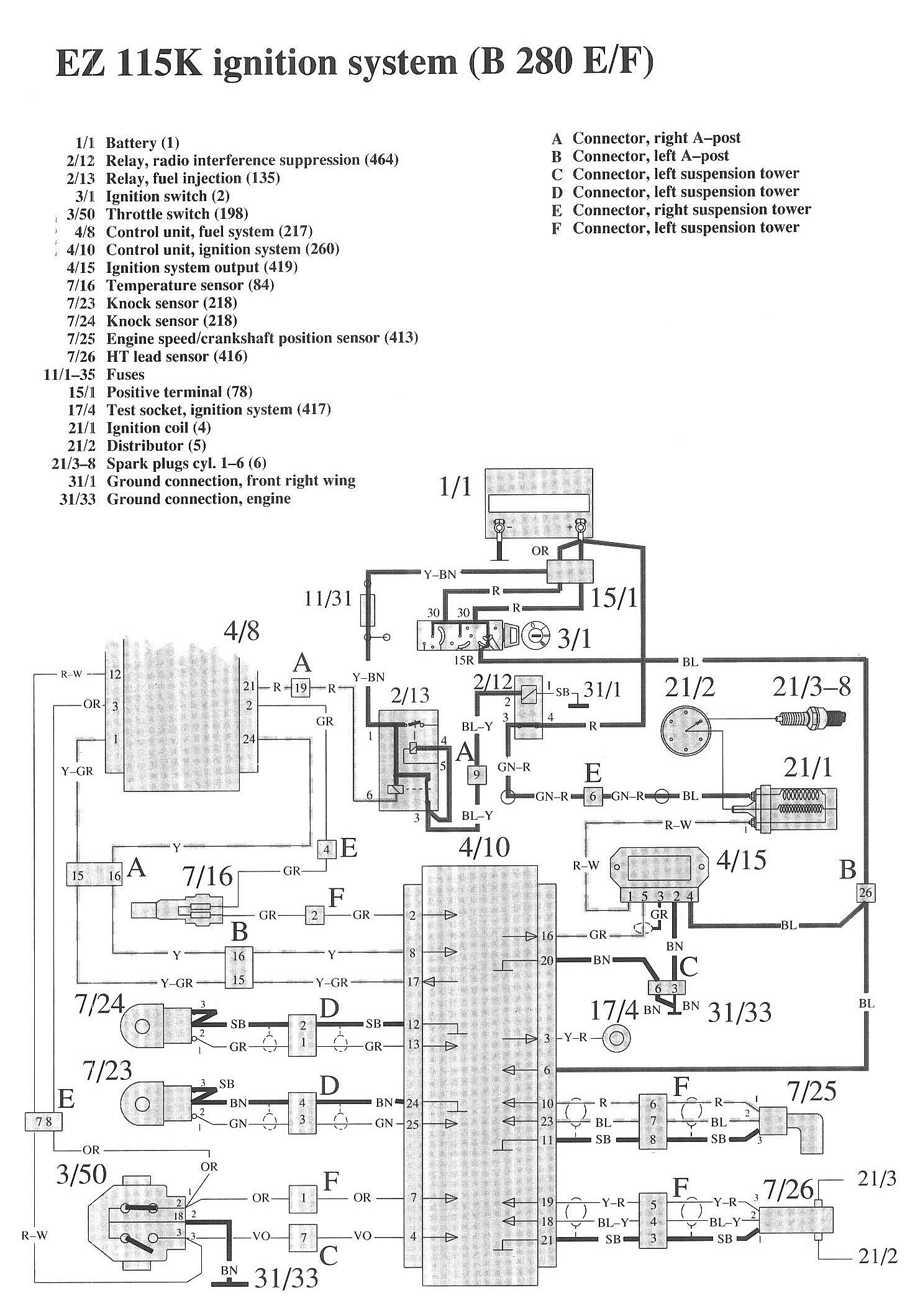
Ignition System

Component / Connector Views:




Wiring Diagrams:




LEGEND
1/1 Battery
2/12 Relay, radio interference suppression
2/13 Relay, fuel injection
3/1 Ignition switch
3/50 Throttle switch
4/8 Control unit, fuel system
4/10 Control unit, ignition system
4/15 Ignition system output
7/16 Temperature sensor
7/23 Knock sensor
7/24 Knock sensor
7/25 Engine speed/crankshaft position sensor
7/26 HT lead sensor
11/1-35 Fuses
15/1 Positive terminal
17/4 Test socket, ignition system
21/1 Ignition coil
21/2 Distributor
21/3-8 Spark plugs cyl. 1-6
31/1 Ground connection, front right wing
31/33 Ground connection, engine

A Connector, right A-post
B Connector, left A-post
C Connector, left suspension tower
D Connector, left suspension tower
F Connector, right suspension tower
F Connector, left suspension tower