Curiosii for ever!: Car repair manuals for everyone.

Fuel Injection System

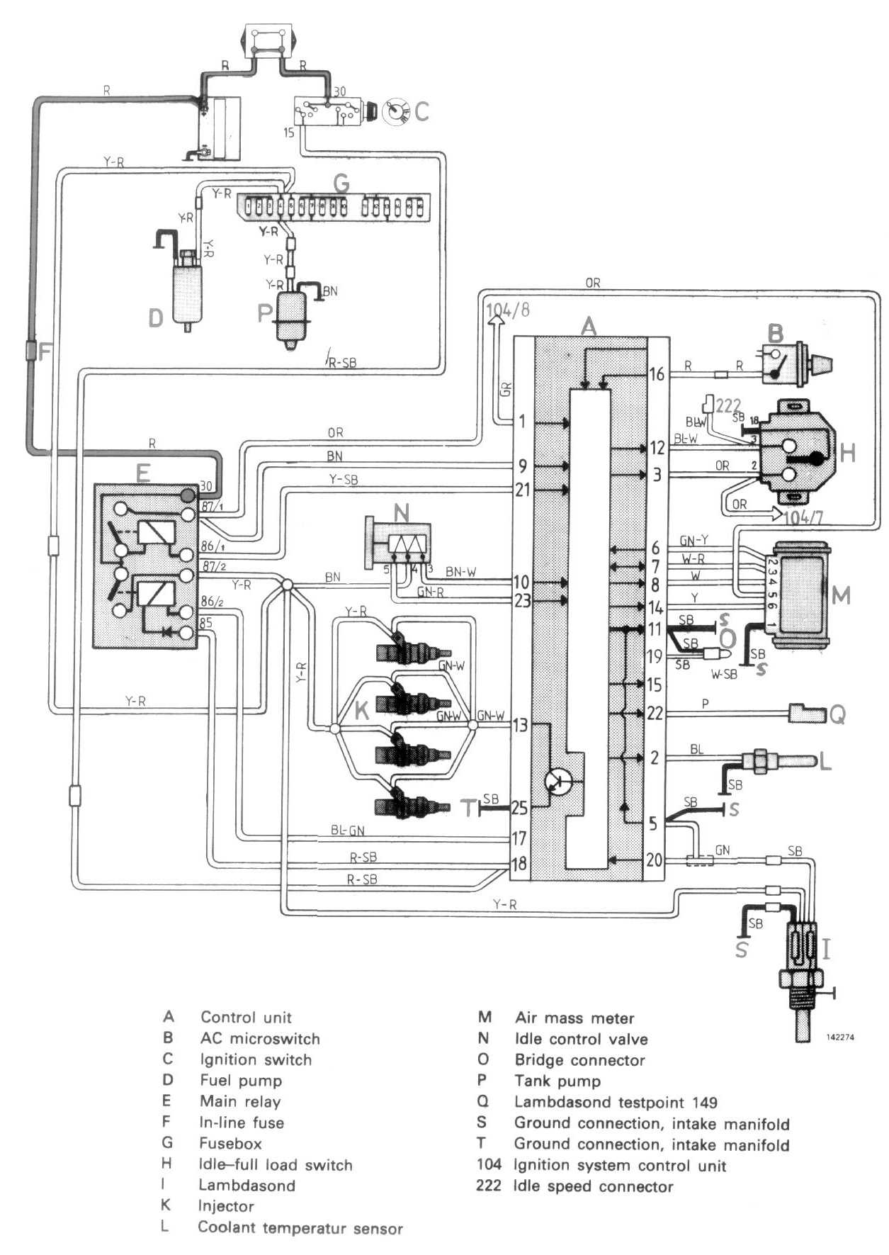
Locations/Connector Views:




Wiring Diagrams:




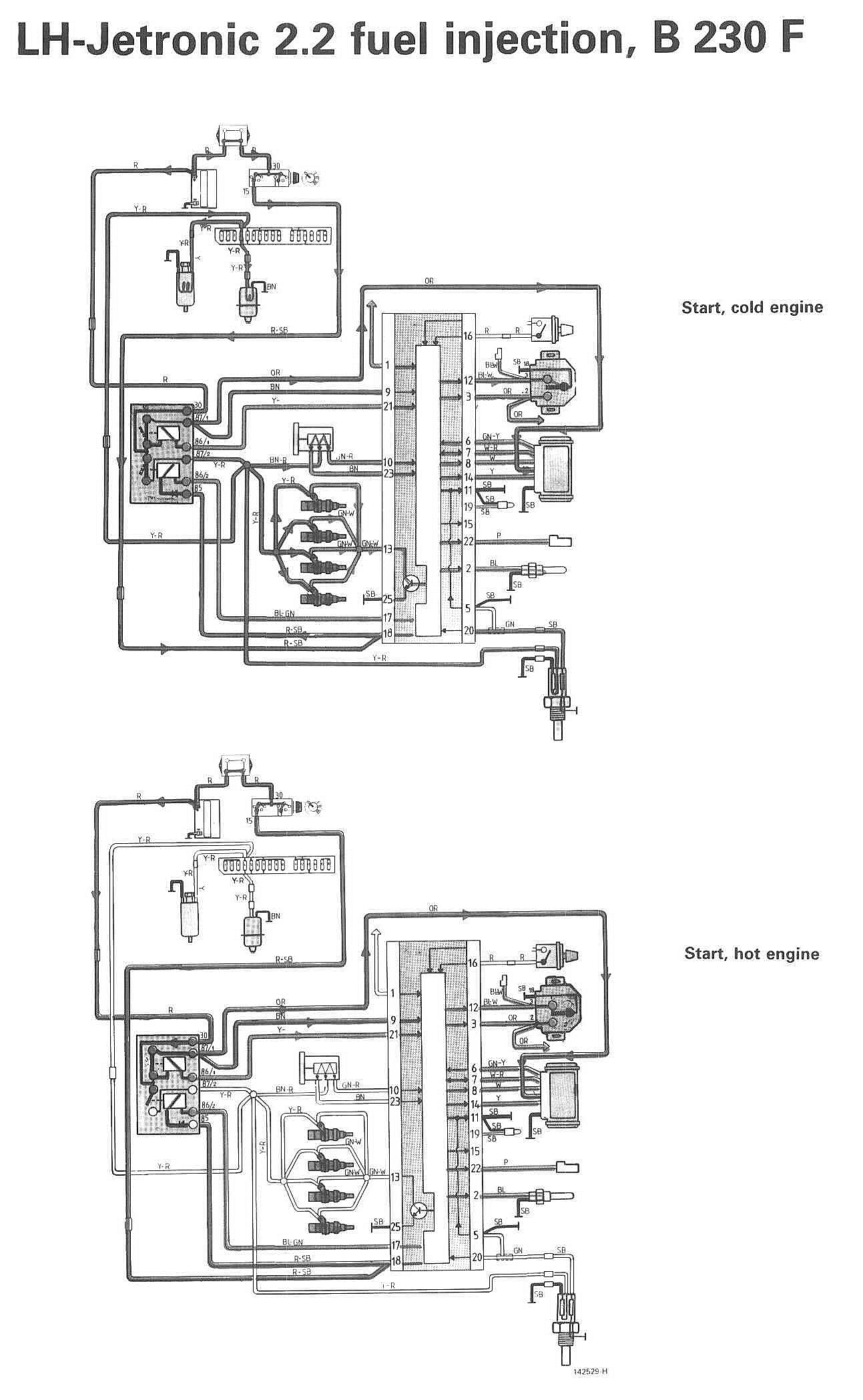
Start (Engine Hot/Cold):




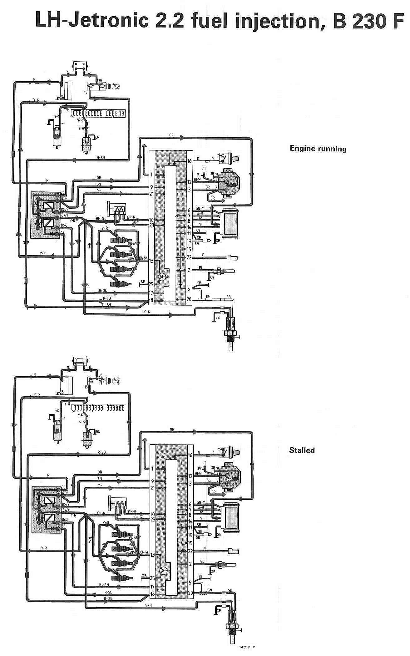
Engine Running/Stalled:




LEGEND
A Control unit
B Relay, AC
C Ignition switch
D Fuel pump
E Main relay
F Fuel pump relay
G Fusebox
H Breaker
I Lambdasond
K Injectors
L Ambient temp sensor
M Air mass meter
N Idling valve
O Connector
P Tank pump
Q Test point, Lambdasond, 149 (P)
222 Idle speed adjustment
104 Ignition system, control unit