Curiosii for ever!: Car repair manuals for everyone.

Engine - Cold Starting Problems


91volvo03

Subject: Product

COLD START CARS
PROBLEMS-
P3230 F WITH Group
AUTOMATIC ONLY 23
01985-87 No.

APRIL 1989 204


THIS BULLETIN APPLIES TO THE U.S. AND CANADA
REFERENCE: NONE


Cold start problems - B230 F automatic only

This information only pertains to B230 F automatic with control unit:

Volvo P/N 1389094-2
Bosch P/N 0 280 000 544

Volvo P/N 1336801-4 544
Bosch P/N 0 280 000 511


CONDITION: The engine starts normally at approximately 20~C (68~F), but may stall immediately after starting if it is subjected to load (transmission in Drive, AC compressor and/or power steering pump on).

If all proper vehicle maintenance has been performed, and this condition still occurs, then a service kit (P/N 3531106-7) can be installed to alleviate the condition. This kit increases the coolant temperature sensor NTC (Negative Temperature Coefficient) voltage by 2.5 V (at 15~C, 59~F) if the engine temperature is between 5 - 30~C (41 - 86~F) when it is started. This casses the LH control unit to sense coolant temperature to be approx. 10~C (18~F) lower than it actually is, resulting in an increased choke factor.

The voltage is not increased until the oil pressure has risen to the point where the oil pressure sensor breaks the ground connection.

If the engine temperatuse is under 5~C (41 - 86~F) when it is started and enters the range 5 - 30~C (41 - 86~F) within 1 minute after start, the increased choke factor will be in effect for the remainder of that minute.

Note: Early kits may be delivered without Scotch-Lock clamps. In this case, red Scotch-Lock clamps (P/N 1586597-5) can be used.


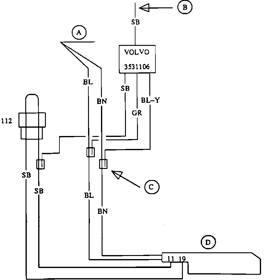
The following leads are connected to the kit's control unit:

Blue-yellow (BL-Y) Grey (GR) Short black (SB) Long black (SB)





To install kit:

Remove:
- sound proofing under left and right sides of instrument panel
- panel on right-hand cowl side (panel covers LH control unit)

Note: Check the last three digits of the Bosch part number on the control unit. If the vehicle has a 554 control unit, do not install the service kit. The 554 control unit already incorporates the revised programming of the kit.





Connect:
- BL-Y lead to BN lead in car's wiring harness
- GR lead to BL lead in car's wiring harness

- short SB lead to one of SB leads in car's wiring harness which connects terminal 11 to terminal 19 in LH connector with bridge connector 112 (2- pole connector).

Attach service kit to wiring harness with insulating tape.

A - Car wiring harness
B - Lead to instrument panel
C - Scotch-lock
D - LH connector
112 - Bridge connector





Route long SB lead under instrument panel.

Remove instrument panel.

Connect long SB lead with Scotchlock clamp to black wire at terminal 5 on 12-pole connector.

Reinstall instrument panel, cowl panel and soundproofing.


During the New Car Warranty period, claims must be submitted under:

Operation Number Labor Description Time Allowance

238632 Cold Start Kit, Install 0.7 hr.
(includes all associated operations)