Curiosii for ever!: Car repair manuals for everyone.

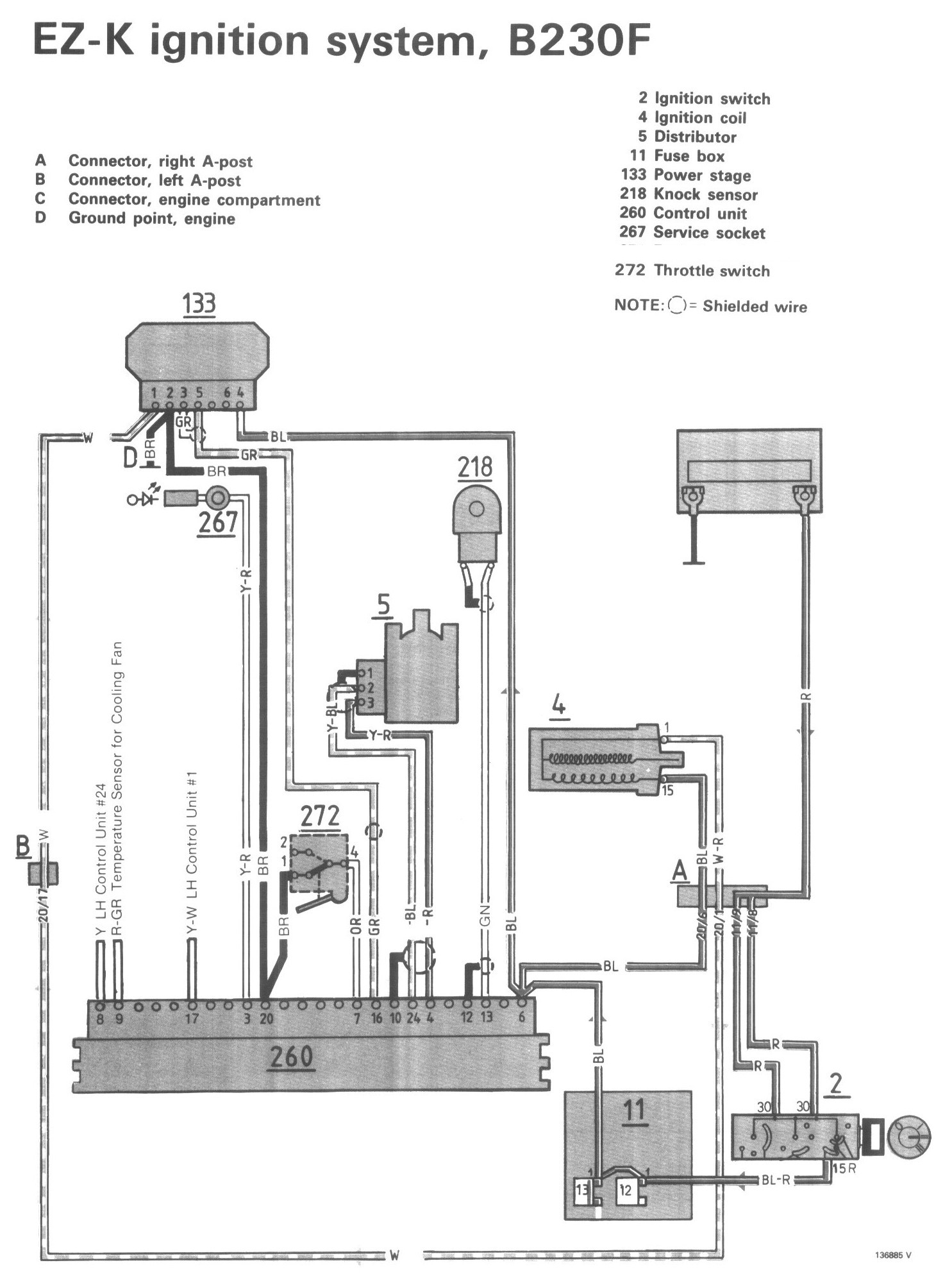
Ignition System

Component Locations:




Wiring Diagram:




LEGEND
A Connector, right A-post
B Connector, left A-post
C Connector, engine compartment
D Ground point, engine
2 Ignition switch
4 Ignition coil
5 Distributor
11 Fuse box
133 Power stage
218 Knock sensor
260 Control unit
267 Service socket
271 Fuel shut-off valve
272 Throttle switch