Curiosii for ever!
: Car repair manuals for everyone.
Home
>>
Volvo
>>
1983
>>
760 V6-2849cc 2.8L SOHC B28F
>>
Repair and Diagnosis
>>
Powertrain Management
>>
Diagrams
>>
Fuel Injection System
>>
CIS Fuel Injection System
>>
Without O2 Sensor
Without O2 Sensor
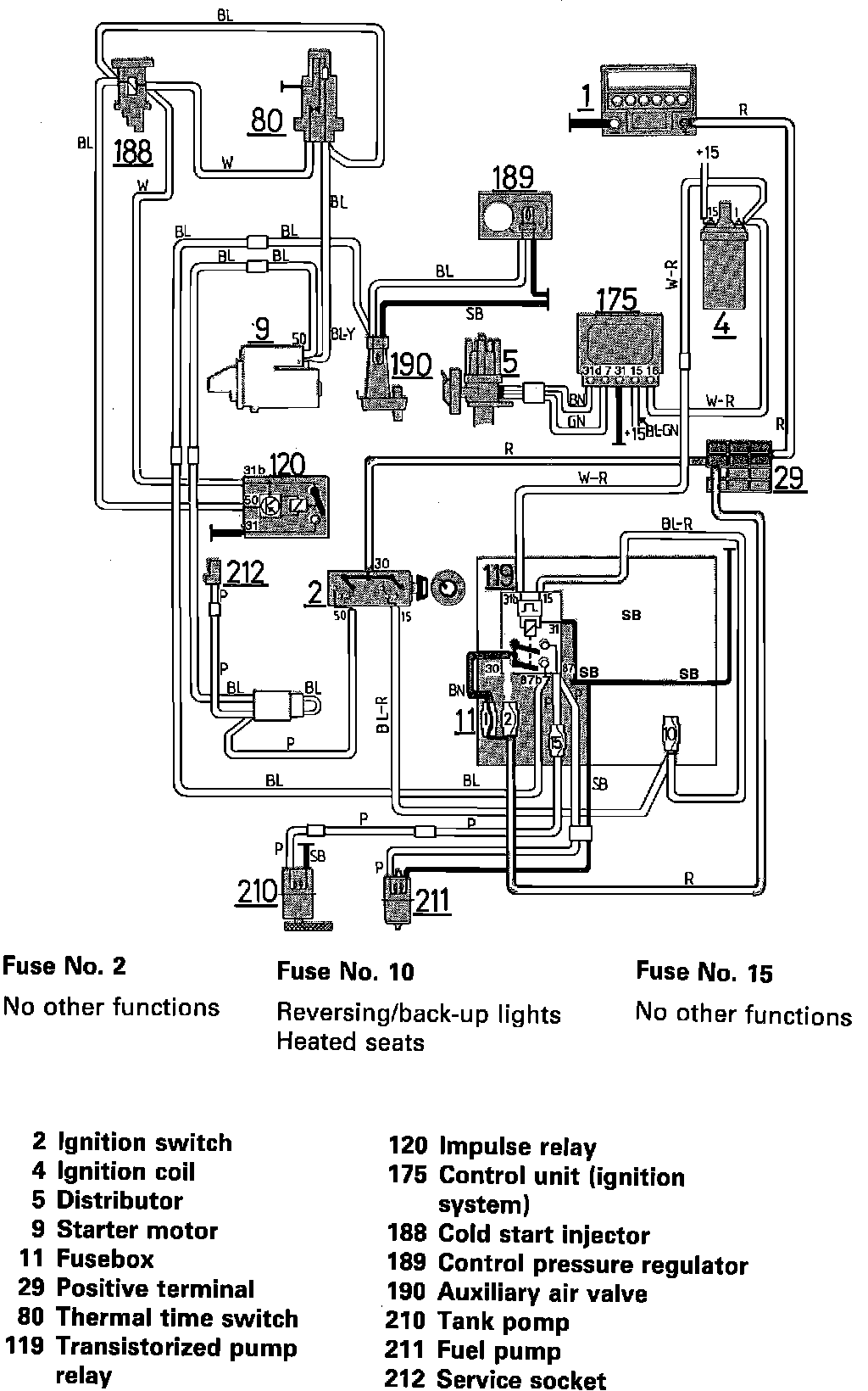
Fig. 106 Fuel Injection System: