Curiosii for ever!: Car repair manuals for everyone.

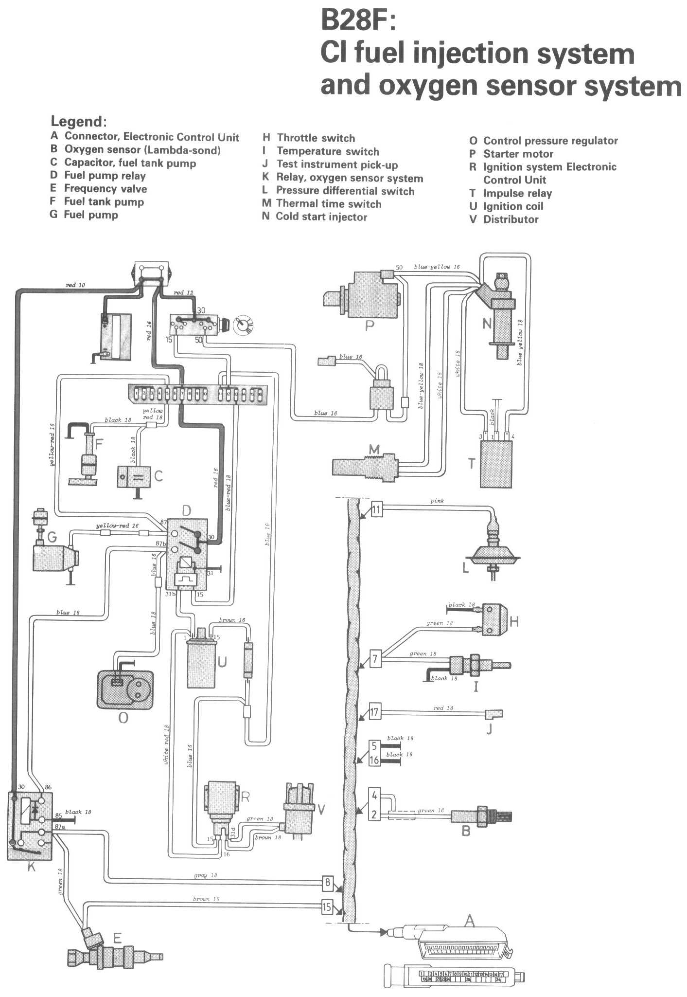
CI Fuel Injection System & Oxygen Sensor System (B28F)

Locations/Connector Views:




Diagrams:




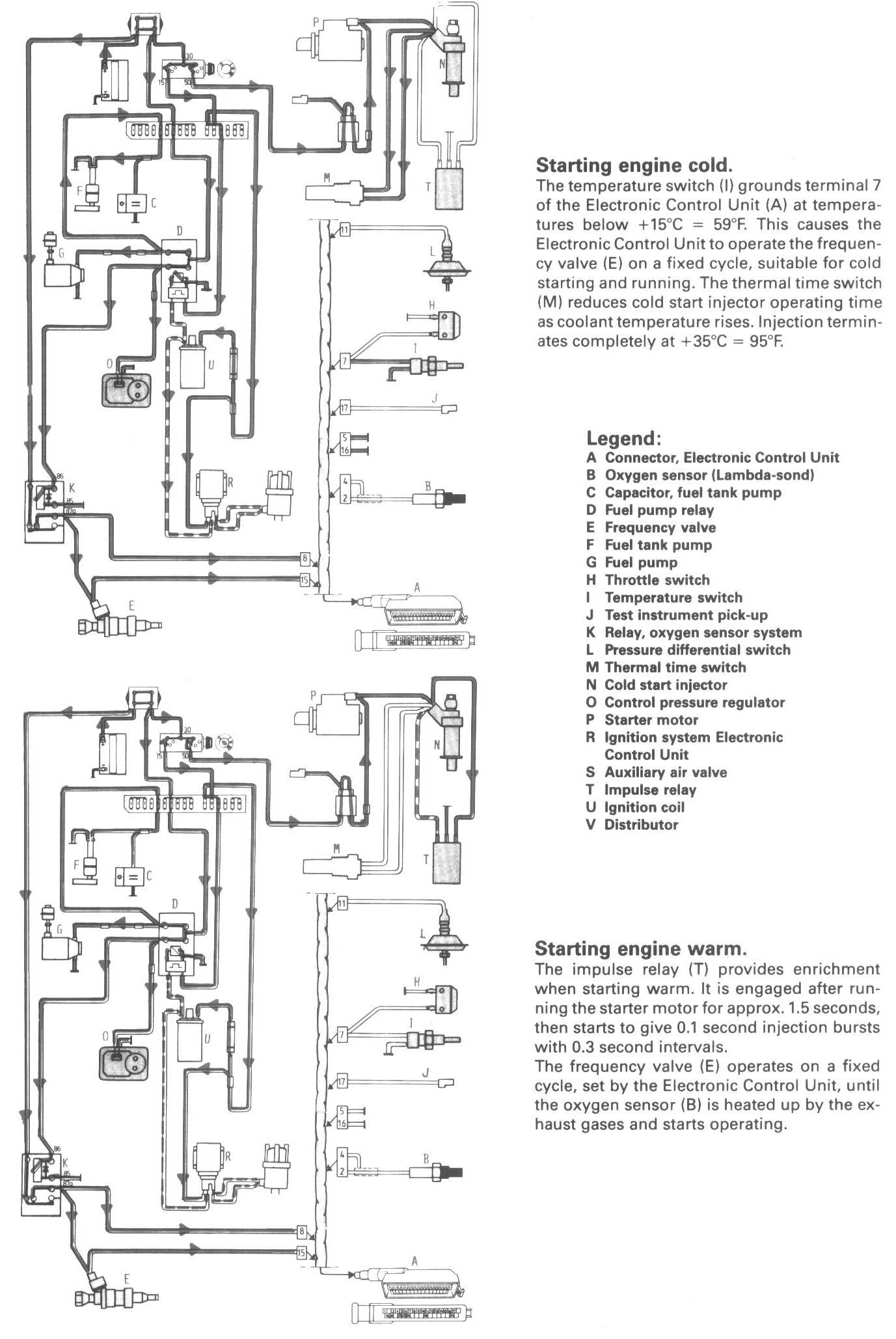
Conditions 1:




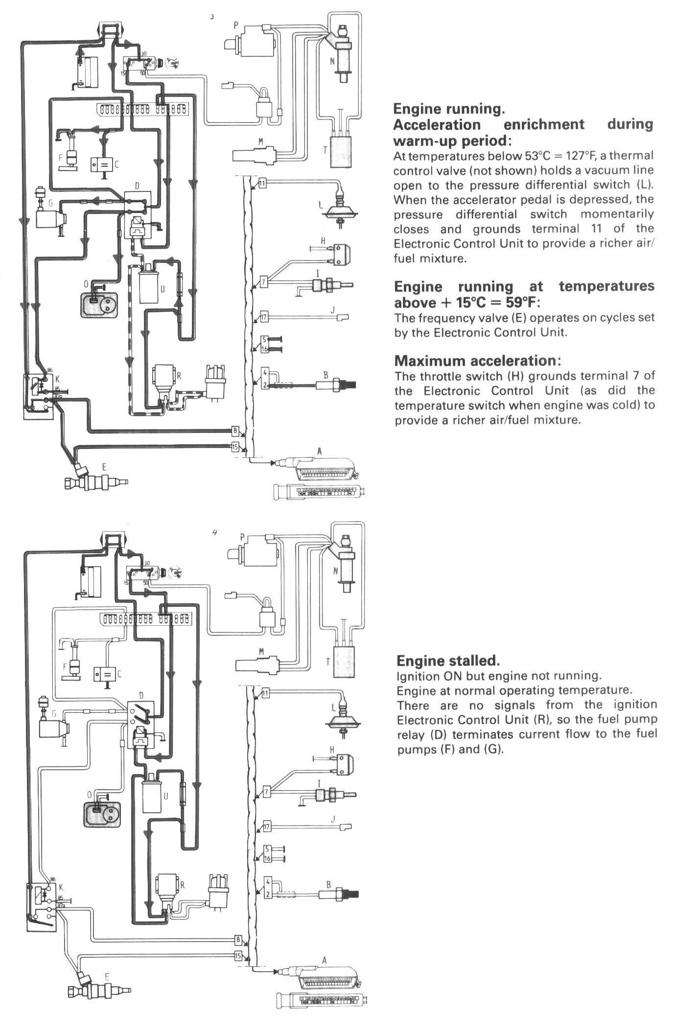
Conditions 2:




Legend:
A Connector, Electronic Control Unit
B Oxygen sensor (Lambda-sond)
C Capacitor, fuel tank pump
D Fuel pump relay
E Frequency valve
F Fuel tank pump
G Fuel pump
H Throttle switch
I Temperature switch
J Test instrument pick-up
K Relay, oxygen sensor system
L Pressure differential switch
M Thermal time switch
N Cold start injector
O Control pressure regulator
P Starter motor
R Ignition system Electronic Control Unit
T Impulse relay
U Ignition coil
V Distributor