Curiosii for ever!: Car repair manuals for everyone.

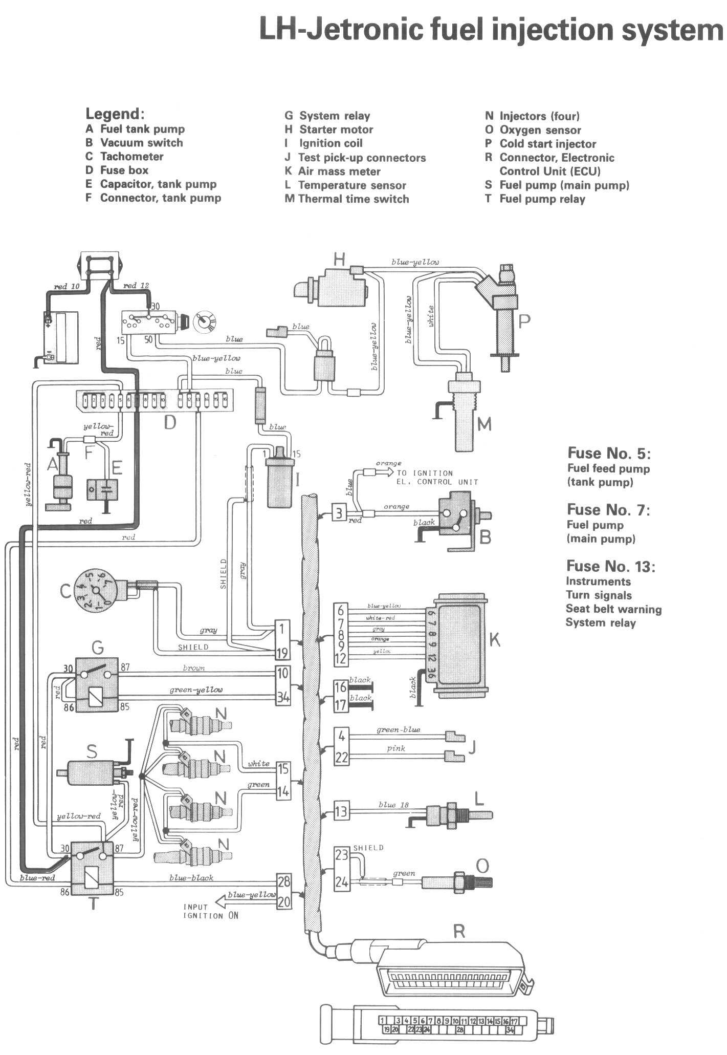
Fuel Injection System

Locations/Connector Views:




Diagrams:




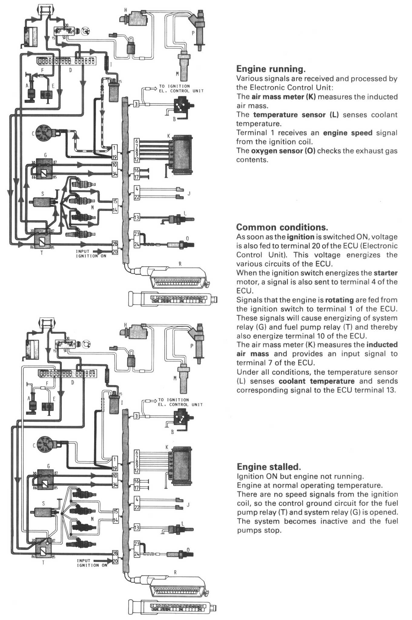
Conditions 1:




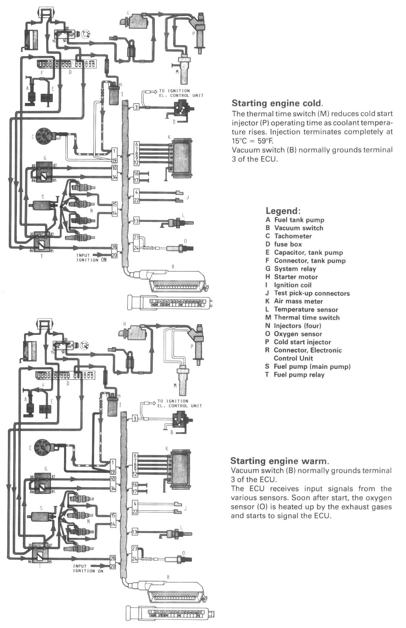
Conditions 2:




Legend:
A Fuel tank pump
B Vacuum switch
C Tachometer
D Fuse box
E Capacitor, tank pump
F Connector, tank pump
G System relay
H Starter motor
I Ignition coil
J Test pick-up connectors
K Air mass meter
L Temperature sensor
M Thermal time switch
N Injectors (four)
O Oxygen sensor
P Cold start injector
R Connector, Electronic Control Unit (ECU)
S Fuel pump (main pump)
T Fuel pump relay