Curiosii for ever!: Car repair manuals for everyone.

With CI Injection

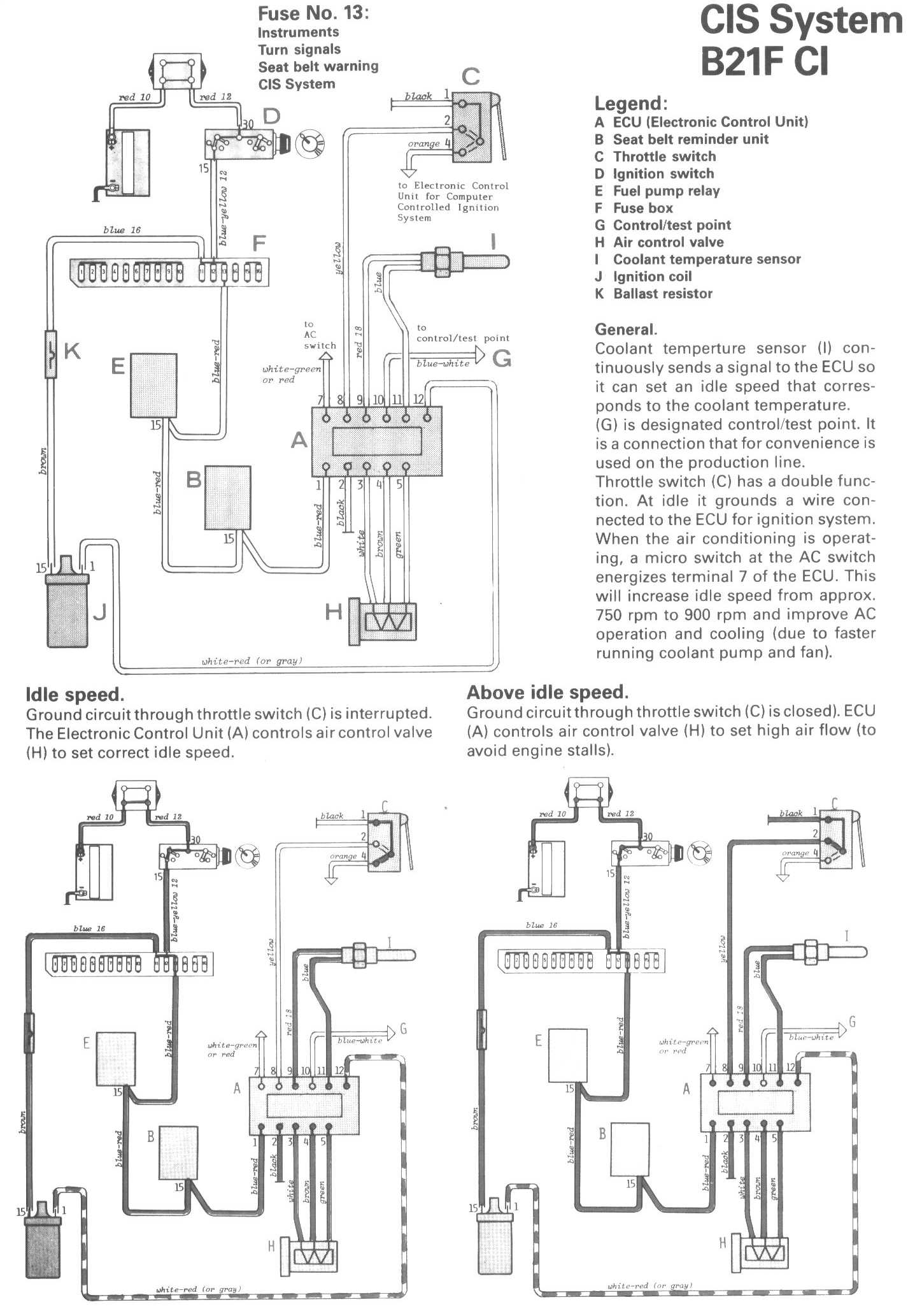
Locations/Connector Views:




Diagrams:




Legend:
A ECU (Electronic Control Unit)
B Seat belt reminder unit
C Throttle switch
D Ignition switch
E Fuel pump relay
F Fuse box
G Control/test point
H Air control valve
I Coolant temperature sensor
J Ignition coil
K Ballast resistor