Curiosii for ever!: Car repair manuals for everyone.

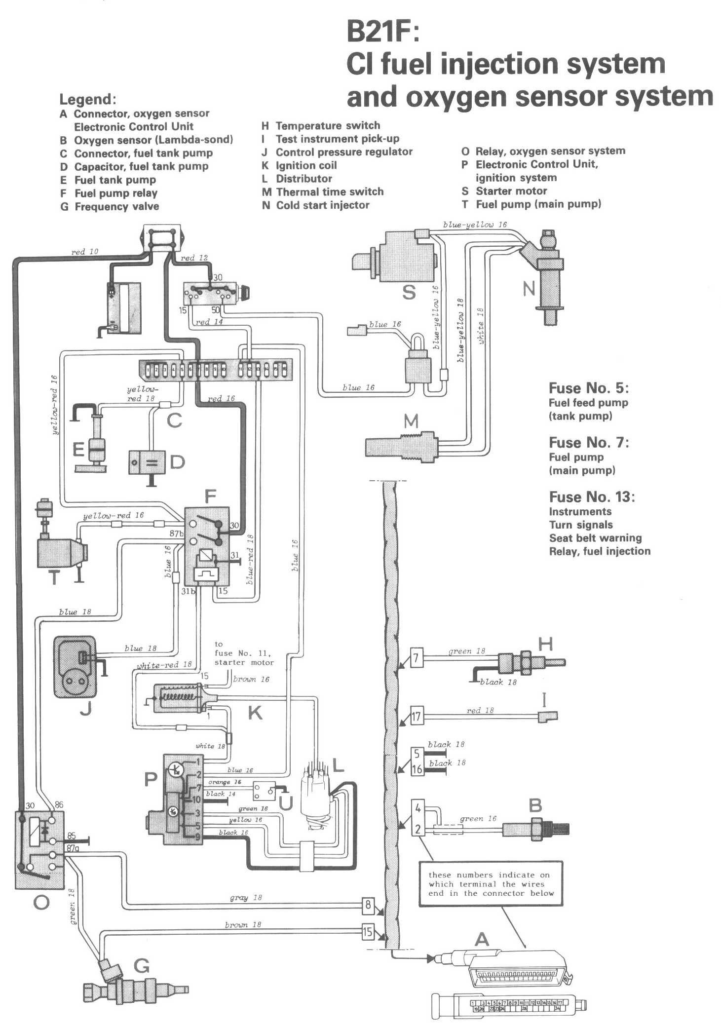
CI Fuel Injection System

Locations/Connector Views:




Diagrams:




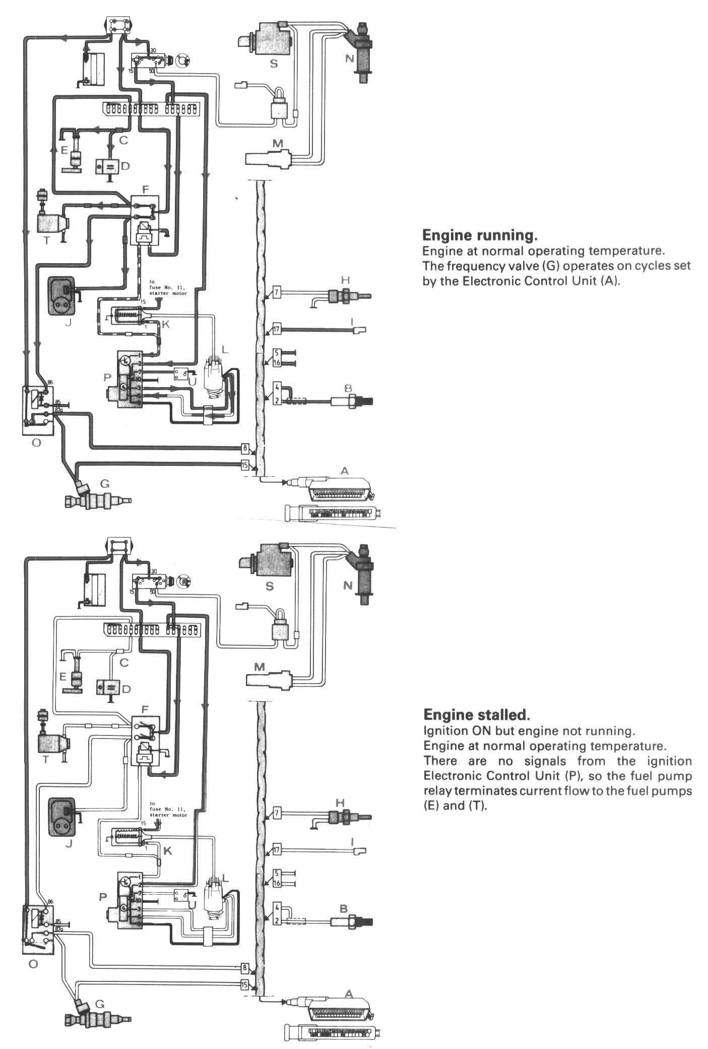
Conditions 1:




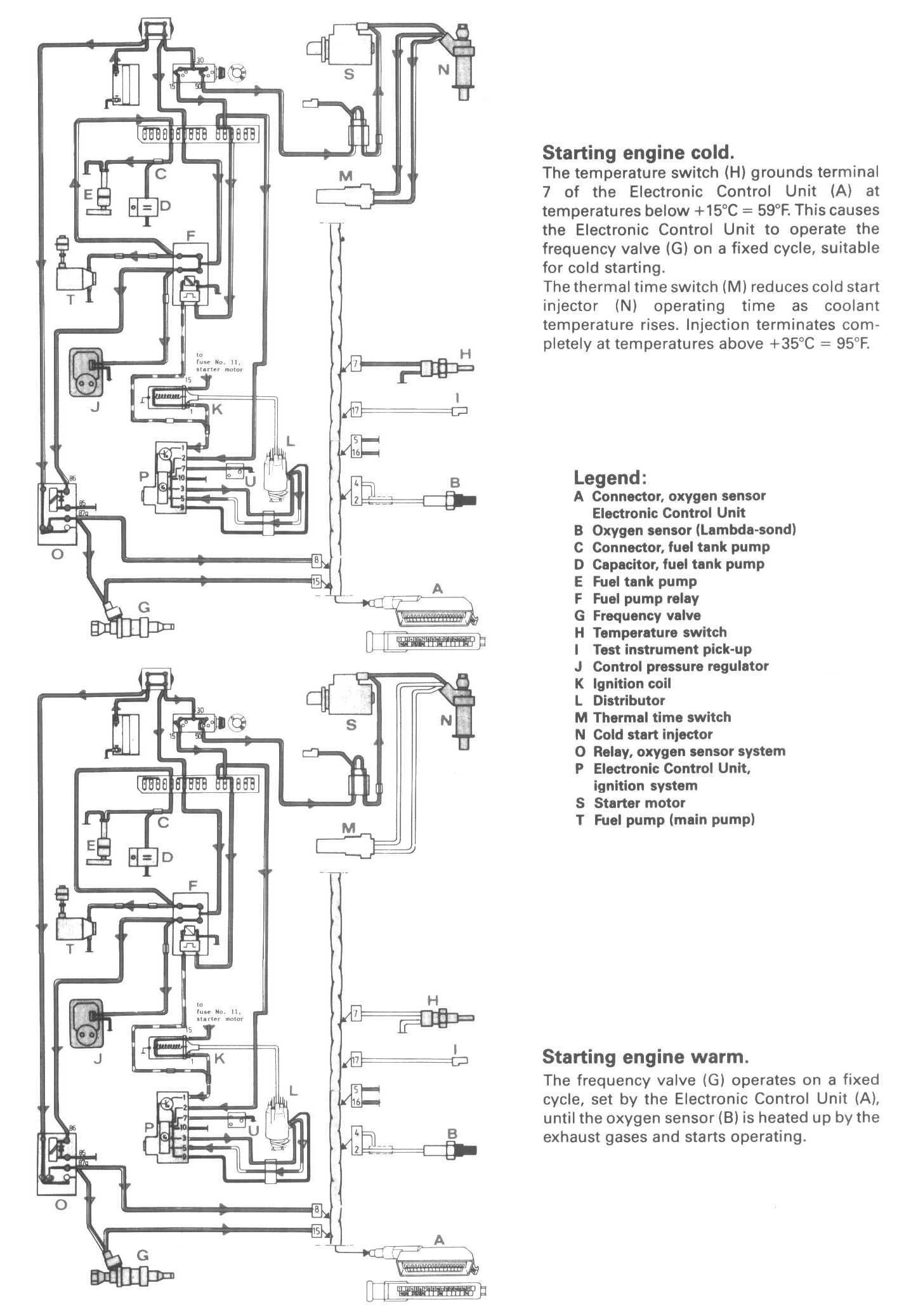
Conditions 2:




Legend:
A Connector, oxygen sensor Electronic Control Unit
B Oxygen sensor (Lambda-sond)
C Connector, fuel tank pump
D Capacitor, fuel tank pump
E Fuel tank pump
F Fuel pump relay
G Frequency valve
H Temperature switch
I Test instrument pick-up
J Control pressure regulator
K Ignition coil
L Distributor
M Thermal time switch
N Cold start injector
O Relay, oxygen sensor system
P Electronic Control Unit, ignition system
S Starter motor
T Fuel pump (main pump)