Curiosii for ever!: Car repair manuals for everyone.

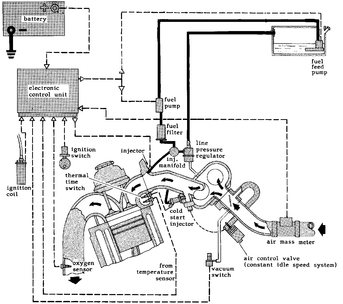
LH-Jetronic System Description

LH-1 Jetronic System





LH-1 Jetronic operates with a moderate fuel pressure which is held constant by a line pressure regulator. Injection is by means of electrically controlled solenoid valves in the injectors which squirt fuel close to the engine intake valves. The injection duration can be measured in milliseconds and is controlled by an electronic control unit. The electronic control unit receives signals on various driving, engine and ambient conditions from a set of sensors. Most important is the air mass meter. It utilizes a system that continuously measures the mass of air entering the induction system. This is accomplished by a platinum wire filament which is located in the intake air stream. It is held at a certain temperature above intake air temperature by a system of amplifiers, resistors and comparators. The current needed to do this is measured and a corresponding signal sent to the electronic control unit. When the engine stops, dirt build-up on the platinum wire filament is burned off by electrically raising the filament temperature to 1050°C (1920°F) for less than one second. If dirt was allowed to stay on the filament, false signals would be received and the electronic control unit would order incorrect air/fuel mixture.

The LH-Jetronic system consists of three functional sections:

Electronic Control Unit
Receives and evaluates readings from the sensors around the engine. It includes a microprocessor and calculates the correct amount of fuel to be injected. It evaluates variations in engine conditions and produces a control signal to the injectors.

Fuel System
Carries fuel from the tank through a fuel feed pump in the tank, an in-line fuel pump and a fuel filter to the injection manifold.
The line pressure regulator supplies injectors with fuel which is regulated to a constant pressure in relation to the pressure in the intake manifold.
A cold start injector supplies extra fuel to the engine when starting cold. The electrical supply to this injector is controlled by the thermal time switch.

Sensors
Measure the most important combustion parameters and transmit signals to the Electronic Control Unit.
- Air mass meter measures the induction air mass.
- Vacuum switch, indicates part load and full load/idle conditions.
- Engine speed is monitored by a connection to the ignition coil.
- Oxygen sensor (Lambda Sond) checks exhaust gas contents.
- Coolant temperature sensor checks engine coolant temperature.
- During starting a signal is sent from the ignition switch to the Electronic Control Unit to obtain a start program.