Curiosii for ever!
: Car repair manuals for everyone.
Home
>>
Volkswagen
>>
1995
>>
Jetta (1H2) L4-1.8L (ACC) Can
>>
Repair and Diagnosis
>>
Powertrain Management
>>
Computers and Control Systems
>>
Relays and Modules - Computers and Control Systems
>>
Engine Control Module
>>
Diagrams
>>
Diagram Information and Instructions
>>
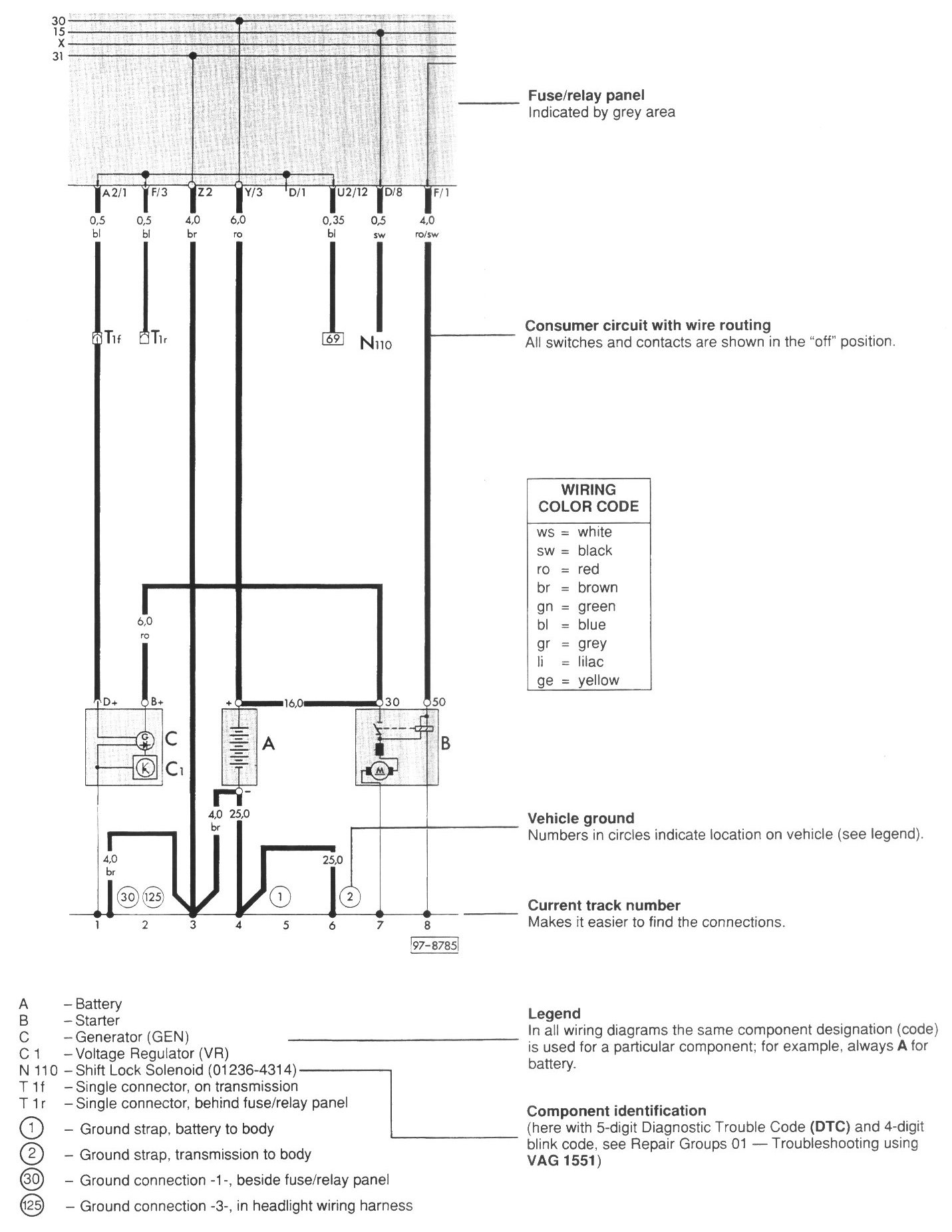
Wiring Diagram Layout
Wiring Diagram Layout
Wiring Diagram Layout