Curiosii for ever!: Car repair manuals for everyone.

Computers and Control Systems: Description and Operation

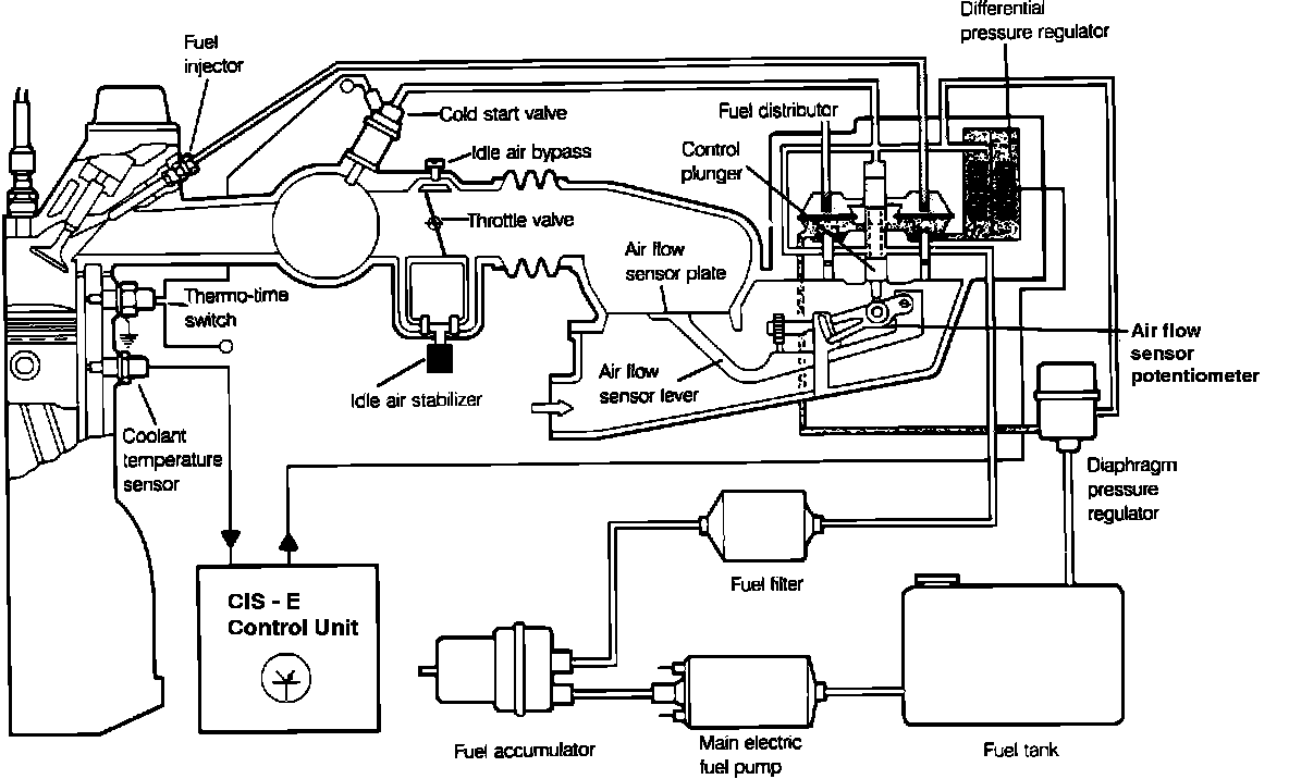
CIS-E Fuel System:





The CIS - E Computerized Engine Control system consists of the basic CIS fuel injection system (Continuous Injection) and electronic controls which are added for more precise control of the air/fuel mixture.
The CIS-E control unit (ECU) receives input signals from the airflow sensor plate potentiometer, coolant temperature sensor, and the oxygen sensor. The ECU processes these input signals and calculates the appropriate correction values which are sent to the differential pressure regulator for control of the air/fuel mixture.