Curiosii for ever!
: Car repair manuals for everyone.
Home
>>
Volkswagen
>>
1987
>>
Jetta L4-1781cc 1.8L SOHC
>>
Repair and Diagnosis
>>
Powertrain Management
>>
Ignition System
>>
Description and Operation
>>
General System Schematics
General System Schematics
DIGIFANT II
General system schematic
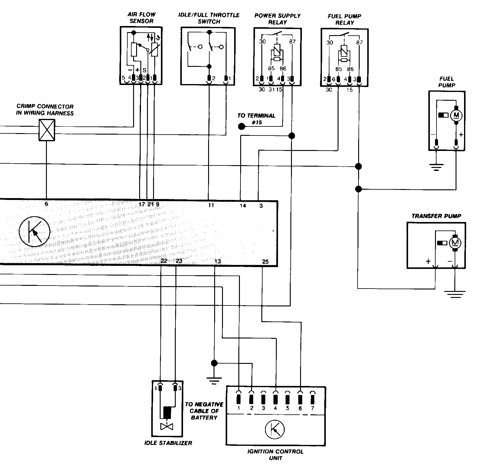
Jetta Wiring 1 Of 2:
Jetta 1 of 2
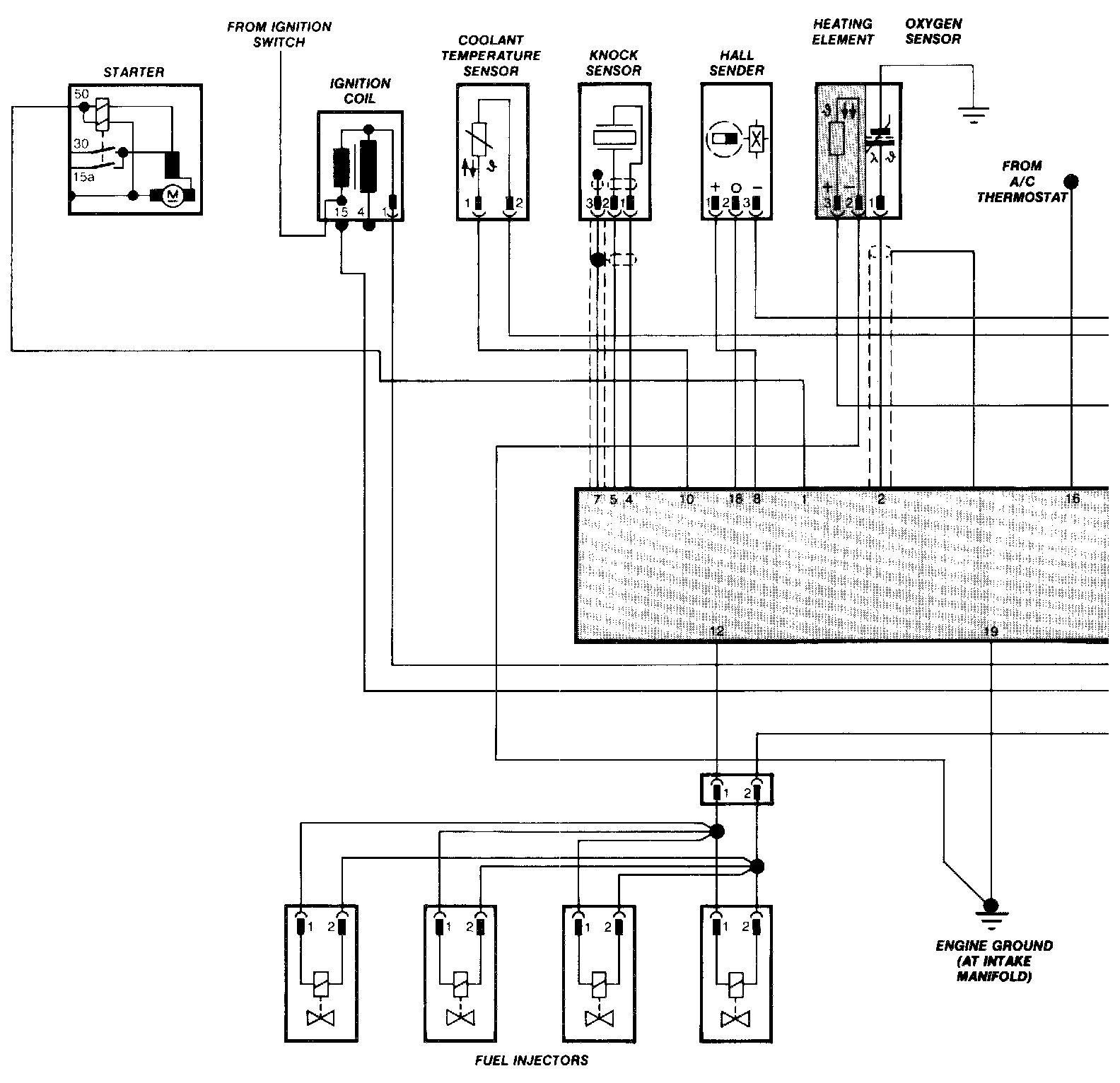
Jetta Wiring 2 Of 2:
Jetta 2 of 2