Curiosii for ever!
: Car repair manuals for everyone.
Home
>>
Volkswagen
>>
1984
>>
Quantum L5-2144cc 2.2L SOHC
>>
Repair and Diagnosis
>>
Powertrain Management
>>
Computers and Control Systems
>>
Relays and Modules - Computers and Control Systems
>>
Engine Control Module
>>
Diagrams
>>
Diagram Information and Instructions
>>
Main Diagrams By Track Number
>>
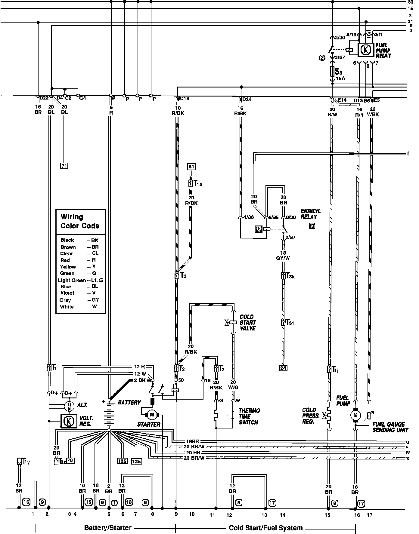
Track 1 - 17
Track 1 - 17
Battery, Cold Start Valve, Fuel Gauge Sending Unit, Fuel Injection, Fuel Pump & Starting System: