Curiosii for ever!: Car repair manuals for everyone.

Computers and Control Systems: Description and Operation





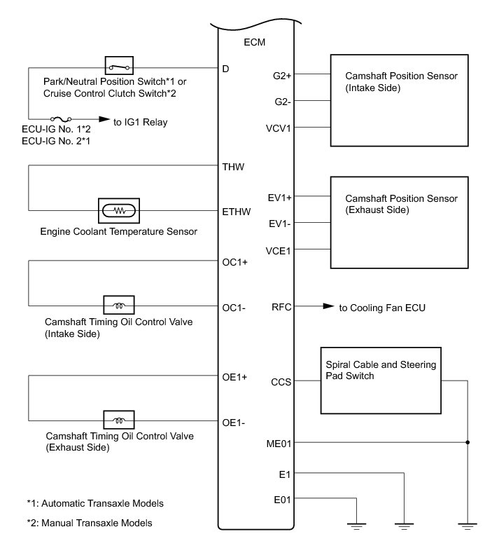
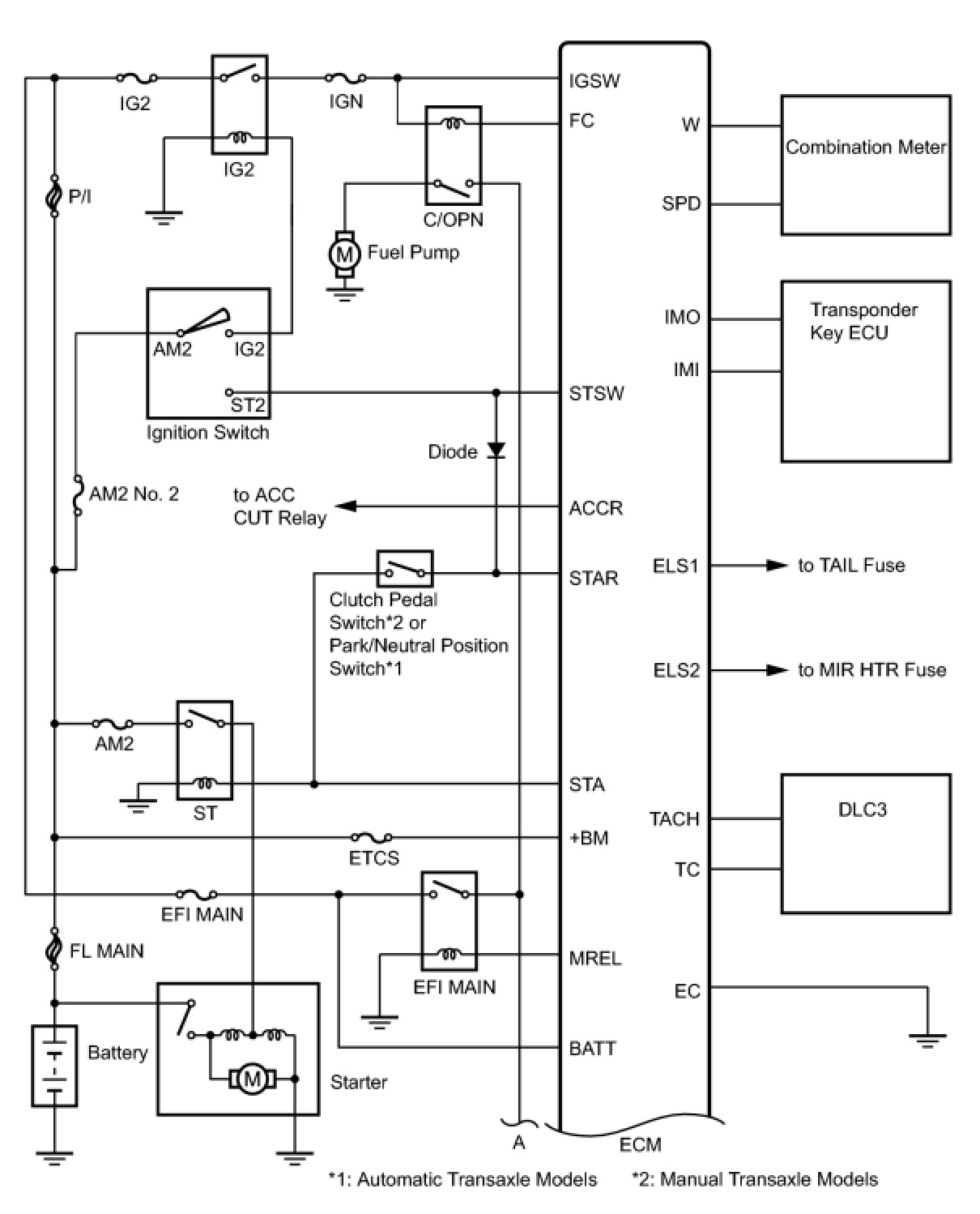
2ZR-FE ENGINE CONTROL: SFI SYSTEM: SYSTEM DIAGRAM