Curiosii for ever!: Car repair manuals for everyone.

Starter Signal Circuit





2AZ-FE ENGINE CONTROL: SFI SYSTEM: Starter Signal Circuit
- Starter Signal Circuit

DESCRIPTION

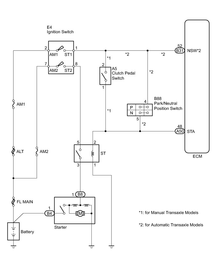
While the engine is being cranked, current flows from terminal ST1 of the ignition switch to the park/neutral position switch assembly (automatic transaxle models) or clutch pedal switch assembly (manual transaxle models) and also flows to terminal STA of the ECM (STA Signal).

WIRING DIAGRAM





INSPECTION PROCEDURE

NOTICE:
Inspect the fuses for circuits related to this system before performing the following inspection procedure.

PROCEDURE

1. READ VALUE USING TECHSTREAM (STARTER SIGNAL)

(a) Connect the Techstream to the DLC3.

(b) Turn the ignition switch to ON.

(c) Turn the Techstream on.

(d) Enter the following menus: Powertrain / Engine and ECT / Data List / Starter Signal.

(e) Move the shift lever to P or N (for automatic transaxle models).

(f) Fully depress the clutch pedal (for manual transaxle models).

(g) Check the result when the ignition switch is turned to ON and START.

OK:





NG -- INSPECT IGNITION SWITCH
OK -- Continue to next step.

2. INSPECT RELAY (ST RELAY)

(a) Inspect the ST relay Testing and Inspection.

NG -- REPLACE RELAY (ST RELAY)
OK -- Continue to next step.

3. CHECK HARNESS AND CONNECTOR (ST RELAY - ECM)

(a) Remove the ST relay from the No. 8 relay block.

(b) Disconnect the ECM connector.

(c) Measure the resistance according to the value(s) in the table below.

Standard Resistance (Check for Open):





(d) Reconnect the ECM connector.

(e) Reinstall the ST relay.

NG -- REPAIR OR REPLACE HARNESS OR CONNECTOR (ST RELAY - ECM)
OK -- Continue to next step.

4. CHECK HARNESS AND CONNECTOR (ST RELAY - BODY GROUND)

(a) Remove the ST relay from the No. 8 relay block.

(b) Measure the resistance according to the value(s) in the table below.

Standard Resistance (Check for Open):





(c) Reinstall the ST relay.

NG -- REPAIR OR REPLACE HARNESS OR CONNECTOR (ST RELAY - BODY GROUND)
OK -- Continue to next step.

5. CHECK HARNESS AND CONNECTOR (ST RELAY - STARTER)

(a) Remove the ST relay from the No. 8 relay block.

(b) Disconnect the starter connector.

(c) Measure the resistance according to the value(s) in the table below.

Standard Resistance (Check for Open):





Standard Resistance (Check for Short):





(d) Reconnect the starter connector.

(e) Reinstall the ST relay.

NG -- REPAIR OR REPLACE HARNESS OR CONNECTOR (ST RELAY - STARTER)
OK -- Continue to next step.

6. INSPECT IGNITION SWITCH

(a) Inspect the ignition switch Testing and Inspection.

NG -- REPLACE IGNITION SWITCH Components
OK -- Continue to next step.

7. CHECK HARNESS AND CONNECTOR (ST RELAY - IGNITION SWITCH)

(a) Remove the ST relay from the No. 8 relay block.

(b) Disconnect the ignition switch connector.

(c) Measure the resistance according to the value(s) in the table below.

Standard Resistance (Check for Open):





Standard Resistance (Check for Short):





(d) Reconnect the ignition switch connector.

(e) Reinstall the ST relay.

NG -- REPAIR OR REPLACE HARNESS OR CONNECTOR (ST RELAY - IGNITION SWITCH)
OK -- Continue to next step.

8. CHECK HARNESS AND CONNECTOR (IGNITION SWITCH - BATTERY)

(a) Disconnect the cable from the negative (-) battery terminal.

(b) Disconnect the cable from the positive (+) battery terminal.

(c) Disconnect the ignition switch connector.

(d) Measure the resistance according to the value(s) in the table below.

Standard Resistance (Check for Open):





Standard Resistance (Check for Short):





(e) Reconnect the ignition switch connector.

(f) Reconnect the cable to the positive (+) battery terminal.

(g) Reconnect the cable to the negative (-) battery terminal.

NG -- REPAIR OR REPLACE HARNESS OR CONNECTOR (IGNITION SWITCH - BATTERY)
OK -- Continue to next step.

9. CHECK HARNESS AND CONNECTOR (STARTER - BATTERY)

(a) Disconnect the cable from the negative (-) battery terminal.

(b) Disconnect the cable from the positive (+) battery terminal.

(c) Disconnect the starter connector.

(d) Measure the resistance according to the value(s) in the table below.

Standard Resistance (Check for Open):





Standard Resistance (Check for Short):





(e) Reconnect the starter connector.

(f) Reconnect the cable to the positive (+) battery terminal.

(g) Reconnect the cable to the negative (-) battery terminal.

NG -- REPAIR OR REPLACE HARNESS OR CONNECTOR (STARTER - BATTERY)

OK -- PROCEED TO NEXT SUSPECTED AREA SHOWN IN PROBLEM SYMPTOMS TABLE Symptom Related Diagnostic Procedures

10. INSPECT IGNITION SWITCH

(a) Inspect the ignition switch Testing and Inspection.

NG -- REPLACE IGNITION SWITCH Components
OK -- Continue to next step.

11. CHECK HARNESS AND CONNECTOR (IGNITION SWITCH - BATTERY)

(a) Disconnect the cable from the negative (-) battery terminal.

(b) Disconnect the cable from the positive (+) battery terminal.

(c) Disconnect the ignition switch connector.

(d) Measure the resistance according to the value(s) in the table below.

Standard Resistance (Check for Open):





Standard Resistance (Check for Short):





Result:





(e) Reconnect the ignition switch connector.

(f) Reconnect the cable to the positive (+) battery terminal.

(g) Reconnect the cable to the negative (-) battery terminal.

B -- INSPECT CLUTCH PEDAL SWITCH

C -- REPAIR OR REPLACE HARNESS OR CONNECTOR (IGNITION SWITCH - BATTERY)
A -- Continue to next step.

12. INSPECT PARK/NEUTRAL POSITION SWITCH

(a) Inspect the park/neutral position switch Component Tests and General Diagnostics.

NG -- REPLACE PARK/NEUTRAL POSITION SWITCH Components
OK -- Continue to next step.

13. CHECK HARNESS AND CONNECTOR (PARK/NEUTRAL POSITION SWITCH - ECM AND ST RELAY)

(a) Disconnect the park/neutral position switch assembly connector.

(b) Disconnect the ECM connector.

(c) Remove the ST relay from the No. 8 relay block.

(d) Measure the resistance according to the value(s) in the table below.

Standard Resistance (Check for Open):





Standard Resistance (Check for Short):





(e) Reinstall the ST relay.

(f) Reconnect the ECM connector.

(g) Reconnect the park/neutral position switch assembly connector.

NG -- REPAIR OR REPLACE HARNESS OR CONNECTOR (PARK/NEUTRAL POSITION SWITCH - ECM AND/OR ST RELAY)
OK -- Continue to next step.

14. CHECK HARNESS AND CONNECTOR (PARK/NEUTRAL POSITION SWITCH - IGNITION SWITCH AND ECM)

(a) Disconnect the park/neutral position switch connector.

(b) Disconnect the ignition switch connector.

(c) Disconnect the ECM connector.

(d) Measure the resistance according to the value(s) in the table below.

Standard Resistance (Check for Open):





Standard Resistance (Check for Short):





(e) Reconnect the ECM connector.

(f) Reconnect the ignition switch assembly connector.

(g) Reconnect the park/neutral position switch assembly connector.

NG -- REPAIR OR REPLACE HARNESS OR CONNECTOR (PARK/NEUTRAL POSITION SWITCH - IGNITION SWITCH AND/OR ECM)

OK -- REPLACE ECM Components

15. INSPECT CLUTCH PEDAL SWITCH

(a) Inspect the clutch pedal switch Testing and Inspection.

NG -- REPLACE CLUTCH PEDAL SWITCH Components
OK -- Continue to next step.

16. CHECK HARNESS AND CONNECTOR (CLUTCH PEDAL SWITCH - ECM AND ST RELAY)

(a) Disconnect the clutch pedal switch connector.

(b) Disconnect the ECM connector.

(c) Remove the ST relay from the No. 8 relay block.

(d) Measure the resistance according to the value(s) in the table below.

Standard Resistance (Check for Open):





Standard Resistance (Check for Short):





(e) Reinstall the ST relay.

(f) Reconnect the ECM connector.

(g) Reconnect the clutch pedal switch connector.

NG -- REPAIR OR REPLACE HARNESS OR CONNECTOR (CLUTCH PEDAL SWITCH - ECM AND/OR ST RELAY)
OK -- Continue to next step.

17. CHECK HARNESS AND CONNECTOR (CLUTCH PEDAL SWITCH - IGNITION SWITCH)

(a) Disconnect the clutch pedal switch connector.

(b) Disconnect the ignition switch connector.

(c) Measure the resistance according to the value(s) in the table below.

Standard Resistance (Check for Open):





Standard Resistance (Check for Short):





(d) Reconnect the clutch pedal switch connector.

(e) Reconnect the ignition switch connector.

NG -- REPAIR OR REPLACE HARNESS OR CONNECTOR (CLUTCH PEDAL SWITCH - IGNITION SWITCH)

OK -- REPLACE ECM Components