Curiosii for ever!: Car repair manuals for everyone.

Main Body ECU Communication Stop Mode





NETWORKING: CAN COMMUNICATION SYSTEM: Main Body ECU Communication Stop Mode
- Main Body ECU Communication Stop Mode

DESCRIPTION





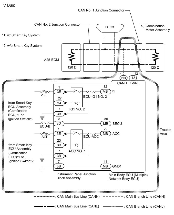
WIRING DIAGRAM





INSPECTION PROCEDURE

NOTICE:
* Before measuring the resistance of the CAN bus, turn the ignition switch off and leave the vehicle for 1 minute or more without operating the key, switches or opening or closing the doors. After that, disconnect the cable from the negative (-) battery terminal and leave the vehicle for 1 minute or more before measuring the resistance.
* After turning the ignition switch off, waiting time may be required before disconnecting the cable from the negative (-) battery terminal. Therefore, make sure to read the disconnecting the cable from the negative (-) battery terminal notices before proceeding with work Service Precautions.
* Because the order of diagnosis is important to allow correct diagnosis, make sure to begin troubleshooting using How to Proceed with Troubleshooting when CAN communication system related DTCs are output How to Proceed With Troubleshooting.
* After performing repairs, perform the DTC check procedure and confirm that the DTCs are not output again.
* DTC check procedure: Turn the ignition switch to ON, turn the blind spot monitor system on using the blind spot monitor main switch (ON/OFF switch), wait at least 20 seconds, and then drive the vehicle at a speed of 6 km/h (4 mph) or more at least 6 seconds. Check that the warning light remains off after turning off following the initial light check.
* After the repair, perform CAN Bus Check and check that all the ECUs and sensors connected to the CAN communication system are displayed Diagnosis System.

HINT
* Operating the ignition switch, any other switches or a door triggers related ECU and sensor communication on the CAN. This communication will cause the resistance value to change.
* Even after DTCs are cleared, if a DTC is stored again after driving the vehicle for a while, the malfunction may be occurring due to vibration of the vehicle. In such a case, wiggling the ECUs or wire harness while performing the inspection below may help determine the cause of the malfunction.

PROCEDURE

1. CHECK FOR OPEN IN CAN BUS LINES (MAIN BODY ECU BRANCH LINE)

(a) Disconnect the cable from the negative (-) battery terminal.

(b) Disconnect the main body ECU (multiplex network body ECU) connector.





(c) Measure the resistance according to the value(s) in the table below.

Standard Resistance:





Text in Illustration





NG -- REPAIR OR REPLACE CAN BRANCH LINE OR CONNECTOR (MAIN BODY ECU)
OK -- Continue to next step.

2. CHECK HARNESS AND CONNECTOR (POWER SOURCE CIRCUIT)

(a) Disconnect the instrument panel junction block assembly connectors.





(b) Measure the resistance according to the value(s) in the table below.

Standard Resistance:





(c) Connect the cable to the negative (-) battery terminal.

(d) Measure the voltage according to the value(s) in the table below.

Standard Voltage:





Text in Illustration





NG -- REPAIR OR REPLACE HARNESS OR CONNECTOR (POWER SOURCE CIRCUIT)
OK -- Continue to next step.

3. INSPECT INSTRUMENT PANEL JUNCTION BLOCK ASSEMBLY (IG1 NO.2 RELAY AND ACC RELAY)

(a) Remove the instrument panel junction block assembly Removal.

(b) Remove the main body ECU (multiplex network body ECU) from the instrument panel junction block assembly.

(c) Measure the resistance according to the value(s) in the table below.





Text in Illustration





Standard Resistance:





NG -- REPLACE INSTRUMENT PANEL JUNCTION BLOCK ASSEMBLY Removal

OK -- REPLACE MAIN BODY ECU (MULTIPLEX NETWORK BODY ECU) Removal