Curiosii for ever!: Car repair manuals for everyone.

Open in One Side of CAN Sub Bus Line








CAN COMMUNICATION: CAN COMMUNICATION SYSTEM: Open in One Side of CAN Sub Bus Line

Open in One Side of CAN Sub Bus Line

DESCRIPTION

If 2 or more ECUs and / or sensors do not appear on Techstream "CAN Bus Check" screen, one side of the CAN sub-bus line may be open. (One side of the CAN-H [sub-bus line] / CAN-L [sub-bus line] of the ECU and / or sensor is open.)





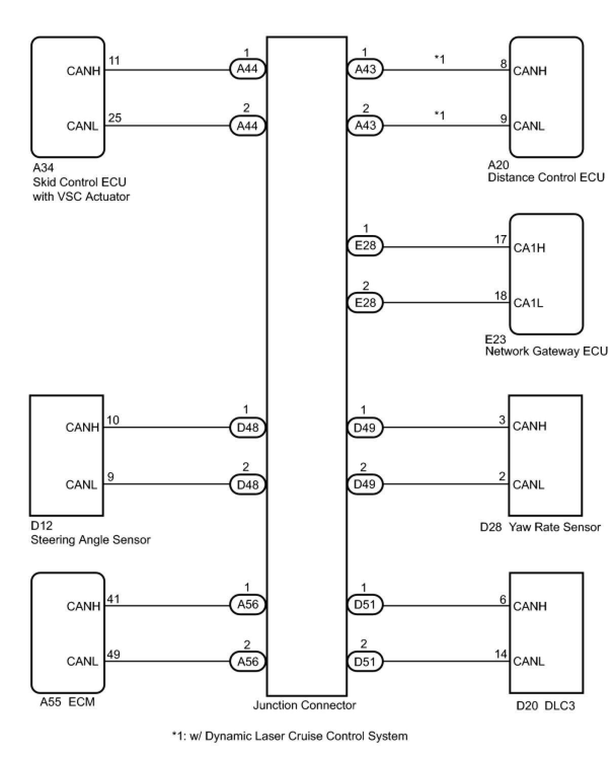
WIRING DIAGRAM





INSPECTION PROCEDURE

HINT:
- The following is the troubleshooting procedure of an open in either CANH or CANL of the ECU A.
- Perform the following inspection for the ECUs (sensors) which are not displayed on Techstream. If a malfunction cannot be identified, then perform the following inspections for the ECUs (sensors) connected to CAN communication.

PROCEDURE

1. CHECK CAN BUS WIRE





(a) Disconnect the connector with terminals CANH and CANL of the ECU A.
(b) Select "CAN Bus Check" on Techstream.
Standard:





B -- CONNECT THE ECU A CONNECTOR TO THE ECU (SENSOR) AND INSPECT OTHER ECUS (SENSORS) TO MEET "STANDARD A"
A -- Continue to next step.

2. CHECK CAN BUS WIRE





(a) Measure the resistance according to the value(s) in the table below.
Resistance:






NG -- REPAIR OR REPLACE ECU A BUS LINE OR CONNECTOR
OK -- REPLACE ECU A