Curiosii for ever!: Car repair manuals for everyone.

Vehicle Speed Signal Circuit Between Navigation Receiver Assembly and Combination Meter








NAVIGATION SYSTEM: Vehicle Speed Signal Circuit between Navigation Receiver Assembly and Combination Meter

Vehicle Speed Signal Circuit between Navigation Receiver Assembly and Combination Meter

DESCRIPTION

The navigation receiver assembly receives a vehicle speed signal from the combination meter and information about the GPS antenna, and then adjusts vehicle position.

HINT:
- A voltage of 12 V or 5 V is output from each ECU and then input to the combination meter. The signal is changed to a pulse signal at the transistor in the combination meter. Each ECU controls the respective system based on the pulse signal.
- If a short occurs in an ECU, all systems in the diagram below will not operate normally.

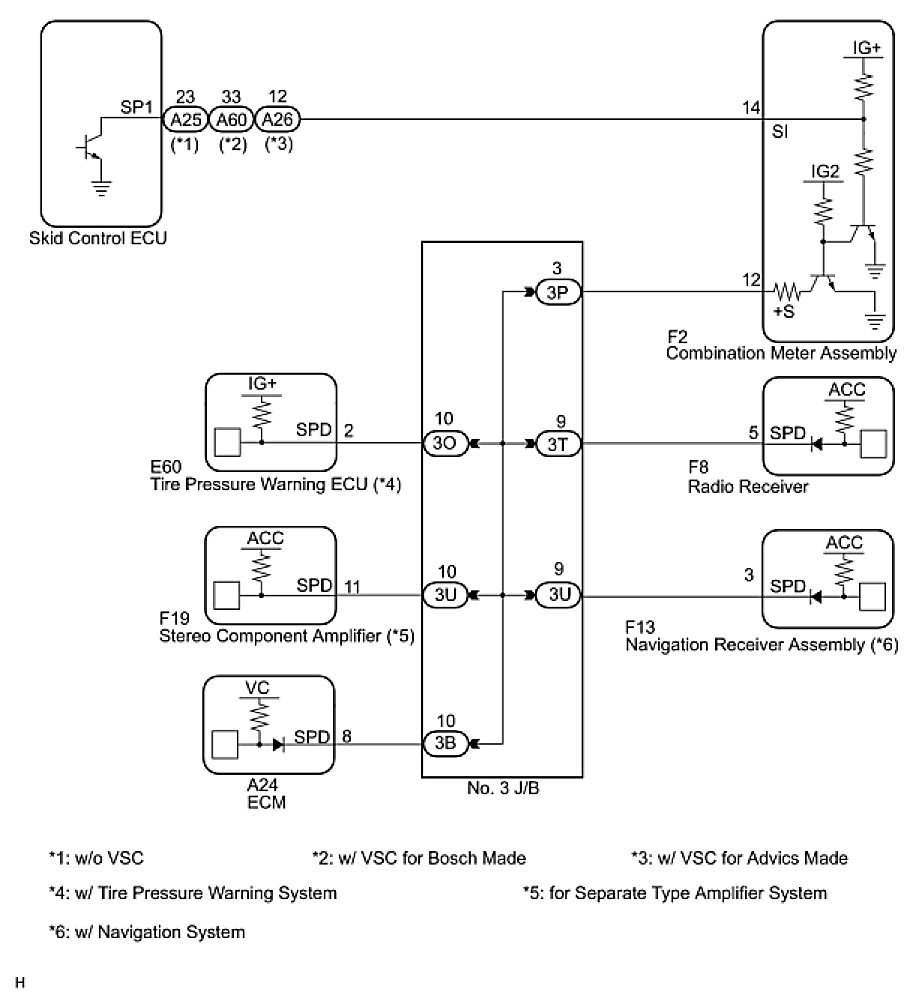
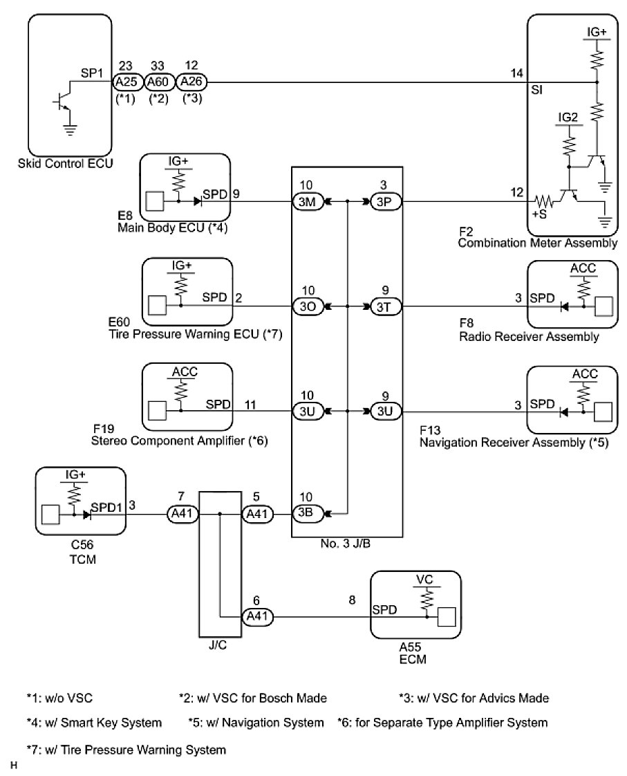
WIRING DIAGRAM

1. 2AZ-FE





2. 2GR-FE





INSPECTION PROCEDURE

PROCEDURE

1. CHECK OPERATION OF SPEEDOMETER
(a) Drive the vehicle and check if the function of the speedometer on the combination meter is normal.
OK:
Actual vehicle speed and the speed indicated on the speedometer are the same.

HINT: The vehicle speed sensor is functioning normally when the indication on the speedometer is normal.

NG -- GO TO METER / GAUGE SYSTEM
OK -- Continue to next step.
2. INSPECT NAVIGATION RECEIVER ASSEMBLY





(a) Disconnect the navigation receiver assembly connector F13.
(b) Measure the voltage.
(1) Jack up either one of the drive wheels.
(2) Move the shift lever to the neutral position.
(3) Turn the ignition switch on (IG).





(4) Measure the voltage between terminal SPD of the wire harness connector and body ground when the drive wheels are turned slowly.
OK:
Voltage pulses as shown in the illustration.
OK -- REPLACE NAVIGATION RECEIVER ASSEMBLY
NG -- Continue to next step.
3. CHECK HARNESS AND CONNECTOR (COMBINATION METER - NAVIGATION RECEIVER ASSEMBLY)





(a) Disconnect the navigation receiver assembly connector F13 and combination meter connector F2.
(b) Measure the resistance according to the value(s) in the table below.
Standard resistance:





NG -- REPAIR OR REPLACE HARNESS OR CONNECTOR
OK -- Continue to next step.
4. CHECK HARNESS AND CONNECTOR (NAVIGATION RECEIVER ASSEMBLY - BODY GROUND)





(a) Measure the resistance according to the value(s) in the table below.
Standard resistance:





HINT: If the resistance between terminal SPD and body ground is less than 10 kOhms, there may be a short in a wire harness, connector, or an ECU.

NG -- REPAIR OR REPLACE HARNESS OR CONNECTOR OR CHECK EACH ECU
OK -- REPLACE COMBINATION METER